Parking lights stay on

Tiny
SPREAR35
  • MEMBER
  • 1995 FORD F-150
  • 5.0L
  • V8
  • 2WD
  • AUTOMATIC
  • 150,000 MILES
Parking lights stay on when vehicle is off.
Monday, February 19th, 2018 AT 12:54 PM

3 Replies

Tiny
STEVE W.
  • MECHANIC
  • 15,691 POSTS
Do they get brighter when you turn them on with the switch or do they stay the same brightness? Do you have any tow options? Do you have roof markers? Are they on? How about the dash lights?

My thinking is either the switch is bad or you are getting a power feedback from a different system.

To see if it is the switch you could unplug its connector. Normally I would have you just pull the fuse but in this case that fuse also powers two of the items that could be feeding power to the lights. Disconnecting the switch itself should show if it is the problem.

To remove the switch you need to remove the trim over it, then remove the knob by pushing the retaining pin. Then unscrew the nut and disconnect the switch.
If the lights go out it is the switch.
Was this
answer
helpful?
Yes
No
-1
Tuesday, February 20th, 2018 AT 10:58 PM
Tiny
SPREAR35
  • MEMBER
  • 2 POSTS
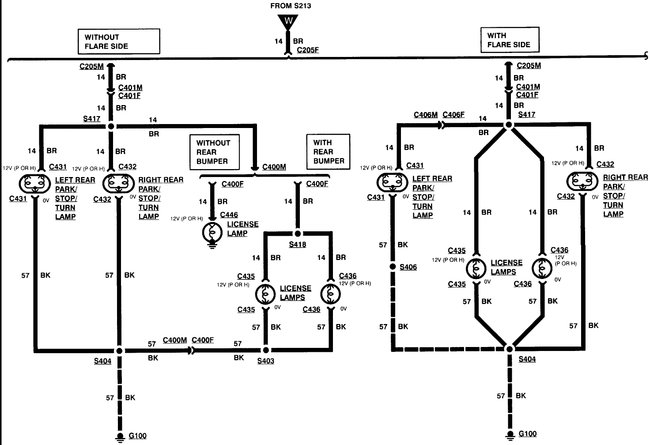
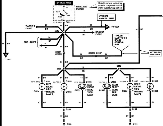
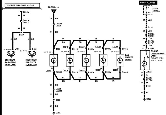
The truck does not have roof markers. There is a tow harness that appears to be after market. The dash lights also stay on when the ignition is off. The marker lights do appear to get slightly brighter when they are switched on. The tail lights are flickering or not working at all but when they do they also stay on when the ignition is off. I unplugged the switch and the lights stay on. I also pulled fuses 4, 7, and 8 separately and the lights still stay on. I am completely baffled! Any help is greatly appreciated.
Was this
answer
helpful?
Yes
No
Wednesday, February 21st, 2018 AT 3:46 PM
Tiny
STEVE W.
  • MECHANIC
  • 15,691 POSTS
Was afraid of that. You are getting a power feedback. Likely from the tow harness. Go to the under hood fuse box and pull fuses D, F, G, Q and T one at a time and see if one of them turns out the lights. They are the towing harness fuses and the brake controller feeds.
If the tow harness was installed like they typically are it is possible the wiring is shorted together. It would also explain the tail lights flickering.
Was this
answer
helpful?
Yes
No
+1
Wednesday, February 21st, 2018 AT 5:50 PM

Please login or register to post a reply.