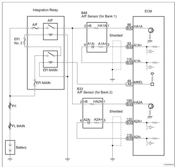
Oxygen sensor heater control circuit low, code P0031

Tiny
HANS DUHAYLUNGSOD
  • MEMBER
  • 2007 TOYOTA RAV4
  • V6
  • 4WD
  • AUTOMATIC
  • 143,000 MILES
Engine, VSC, 4 wheel lights on. I checked it OBD scanner it says p0031 oxygen sensor heater control circuit low (bank 1 sensor 1).
I had replaced both sensor bank 1 and bank 2 between catalytic converter but lights still on. I tried to erase it using OBD scanner it wont work. I need someone who have same issues or professional advice.
Saturday, February 20th, 2021 AT 1:04 PM

2 Replies

Tiny
DANNY L
  • MECHANIC
  • 5,648 POSTS
Hello, I'm Danny.

Here are a few tutorials for you to view about heated oxygen sensors on function and replacement:

https://www.2carpros.com/articles/how-an-oxygen-sensor-works

https://www.2carpros.com/articles/how-to-test-an-oxygen-sensor-02-sensor

https://www.2carpros.com/articles/how-to-replace-an-oxygen-sensor

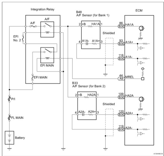
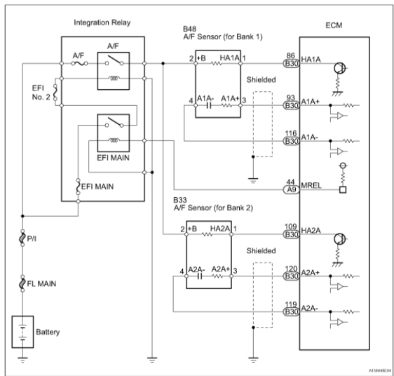
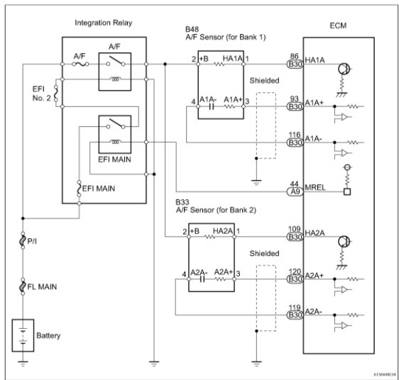
I've attached picture diagnostic steps below for the code P0031 for the oxygen sensor on your Toyota in case just replacing the sensor didn't fix the problem. Here is a wire testing tutorial you might need to view:

https://www.2carpros.com/articles/how-to-replace-an-oxygen-sensor

Since you mentioned the check engine and other warning lights are on I would suggest performing a CAN scan. It will check all the systems on your vehicle for fault codes. Here is the CAN scan tutorial:

https://www.2carpros.com/articles/can-scan-controller-area-network-easy

After performing the CAN scan get back to us with any fault code information and we can then properly diagnose any issues with your vehicle. Hope this helps and thanks for using 2CarPros.
Was this
answer
helpful?
Yes
No
Sunday, February 21st, 2021 AT 3:04 PM
Tiny
KASEKENNY
  • MECHANIC
  • 18,907 POSTS
Do you have other codes then just this one? Also, when you cleared the codes after the sensor was replaced did this code come back?

I suspect we have other codes because the check engine light may be the o2 sensor issue but the other lights are not turned on from an o2 sensor.

https://www.2carpros.com/articles/checking-a-service-engine-soon-or-check-engine-light-on-or-flashing

Make sure your code reader can get ABS codes.

https://www.youtube.com/watch?v=rTtAnsOlZU4

If they cannot then we may want to stop by a parts store to offers free scans and see if they come up with other codes.

The reason is, these lights are not going to turn off with an o2 sensor issue so we need to start with this and go from there.

These lights being on normally mean a wheel speed sensor issue but clearly this is a guess at this point. Let us know and we can go from there. Thanks
Was this
answer
helpful?
Yes
No
Sunday, February 21st, 2021 AT 3:09 PM

Please login or register to post a reply.