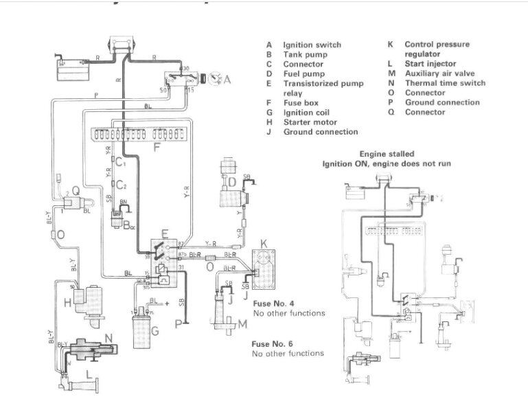
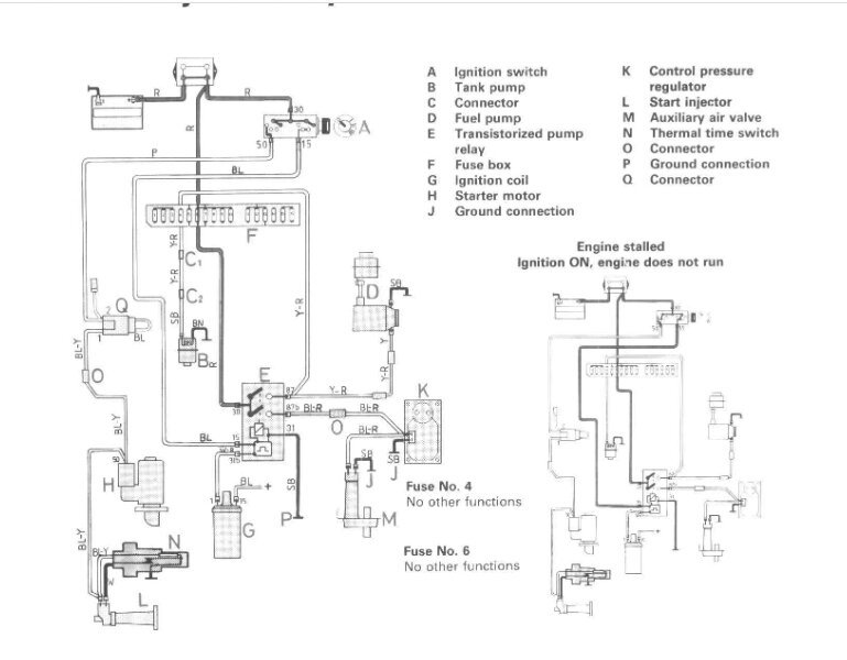
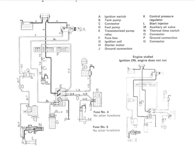
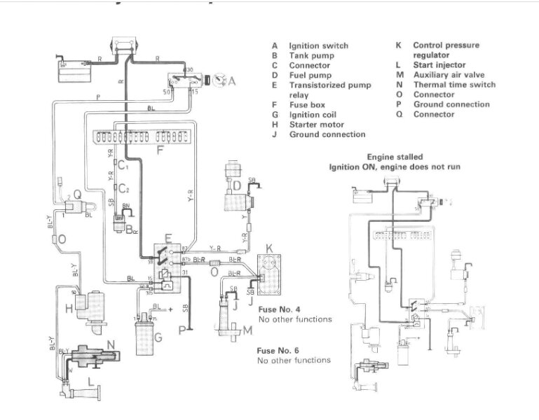
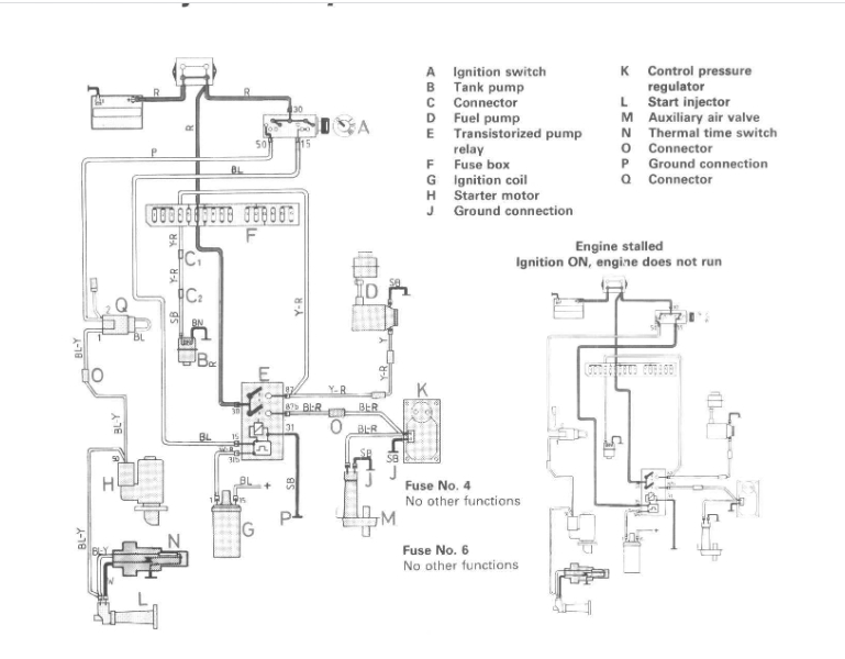
Just ordered crank position sensor yesterday and will try that today. Is it a possibility the crank sensor is not sending info to ECU therefore not releasing power to pumps? Or my last option is the ECU not grounding for fuel pumps therefore not sending power to pumps?
I have tried to work my way from least complicated and expensive to most as I was going to replace these at some point anyway.
Any ideas?
Tuesday, March 7th, 2023 AT 10:16 AM













