No starter

Tiny
RICK ANDERSON2
  • MEMBER
  • 1999 FORD F-150
  • 4.6L
  • V8
  • 4WD
  • AUTOMATIC
  • 2,505,000 MILES
I tried jumping my truck it started with jumper cables but when I disconnected the truck shut off.
Friday, January 8th, 2021 AT 4:17 PM

1 Reply

Tiny
ASEMASTER6371
  • MECHANIC
  • 52,796 POSTS
Good evening,

You need to charge your battery to 12.6 volts.

https://www.2carpros.com/articles/how-to-charge-your-car-battery

https://www.2carpros.com/articles/car-battery-load-test

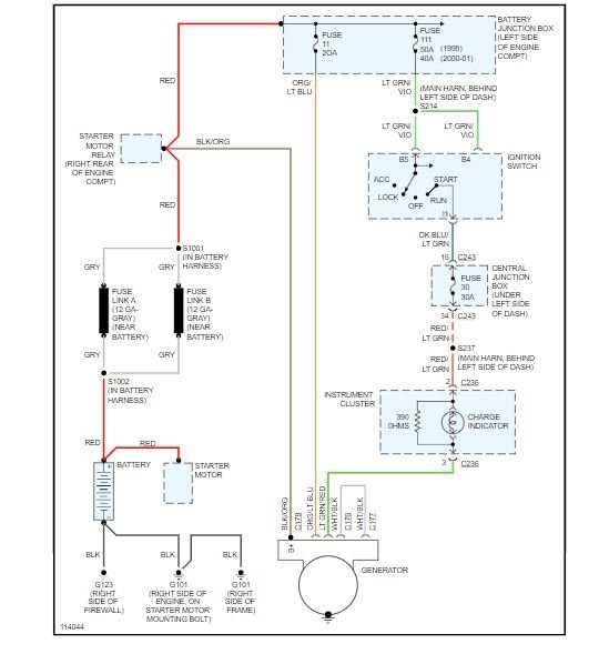
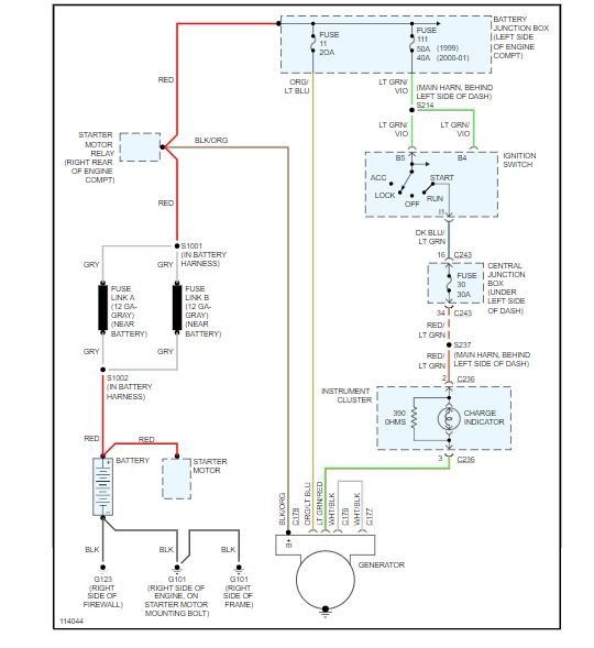
Then you need to test the alternator to see if it is sending 14 to 14.5 volts back to the battery. You could have a bad alternator.

https://www.2carpros.com/articles/how-to-check-a-car-alternator

https://www.2carpros.com/articles/how-to-replace-an-alternator

Roy

REMOVAL
1. Disconnect the battery ground cable.

NOTE: When the battery has been disconnected or reconnected, some abnormal drive symptoms may occur while the Powertrain Control Module (PCM) relearns its fuel trim. The vehicle may need to be driven 18 km (10 miles) or more to relearn the fuel trim.

2. Remove the drive belt.

3. Remove the bracket bolts.
4. Disconnect the ignition wire from the generator bracket.
5. Remove the (A) bolts and the (B) Generator (GEN).

6. Disconnect the generator electrical connections.
1 Disconnect the generator electrical connectors.
2 Remove the generator B+ cable nut and washer assembly.
3 Disconnect the generator B+ cable.
Was this
answer
helpful?
Yes
No
-1
Sunday, May 30th, 2021 AT 3:47 PM

Please login or register to post a reply.