Saturday, April 8th, 2023 AT 5:58 PM
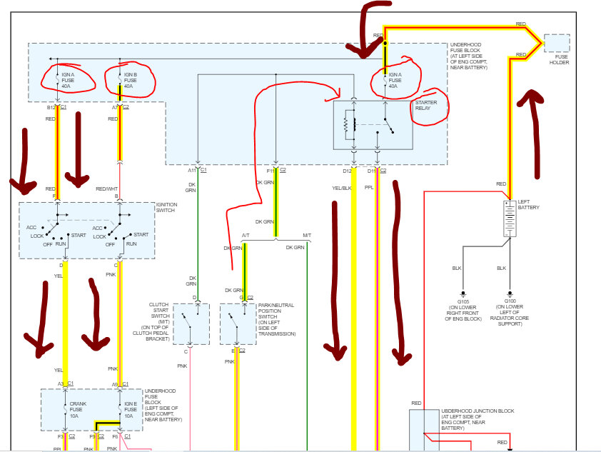
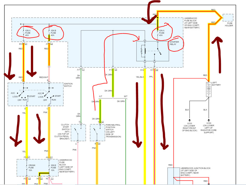
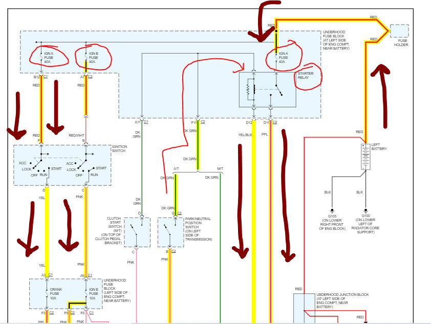
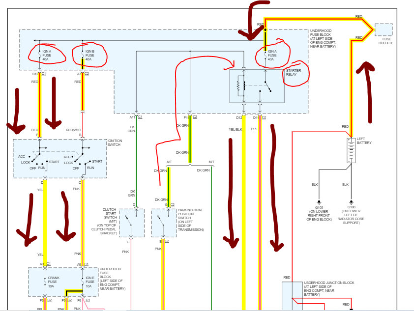
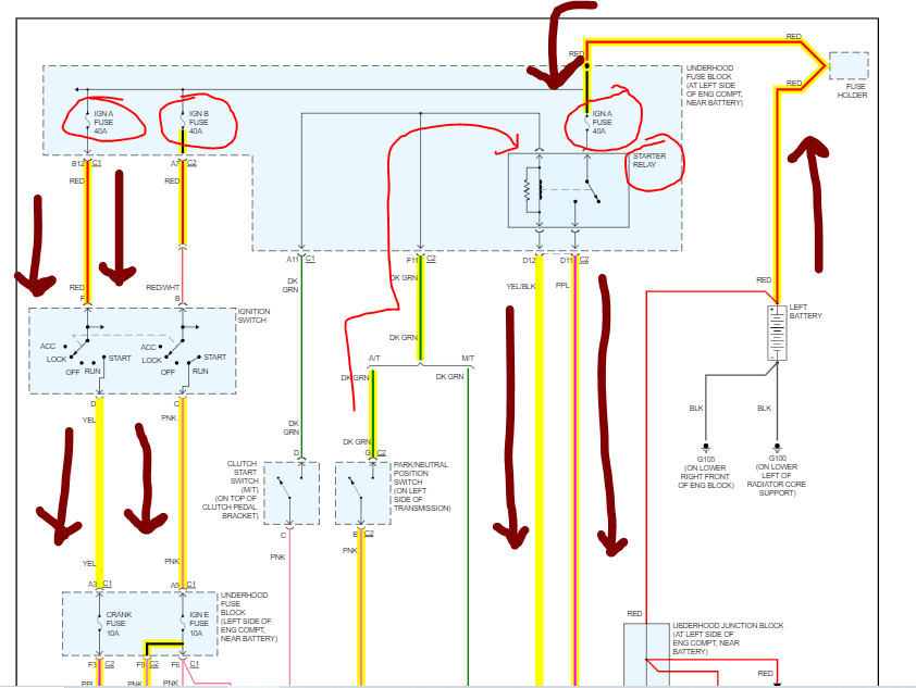
I recently got a truck and it was running and started perfectly fine before, but upon inspection it seemed like someone put in a shoddy connected remote start system and after trying to fix some unrelated wiring issues I can no longer get it to start, I pulled out the entire aftermarket remote start system and reconnected the wires properly with connectors and ensured that the voltage/continuity was good, but it still won’t start, I’ve tried checking all the fuses and relays and they all tested okay, and the only way I can get it started currently is by jumping the starter relay to the battery and holding they key in the crank position, trying to use they key in the crank position as you Norma would just causes the lights to go out on the dash and the interior lights as if the battery was dead, however I just replaced it and ensured it was fully charged, any help would be greatly appreciated.




