No start?

Tiny
SAMUELTREMBLAY
  • MEMBER
  • 2010 MITSUBISHI OUTLANDER
  • 3.0L
  • 6 CYL
  • 4WD
  • AUTOMATIC
  • 130,000 MILES
Everything is okay, battery, starter, fuse, but it doesn't crank. I have put in a new transmission range switch and no change.
Saturday, January 7th, 2023 AT 10:21 AM

7 Replies

Tiny
JACOBANDNICKOLAS
  • MECHANIC
  • 110,192 POSTS
Hi,

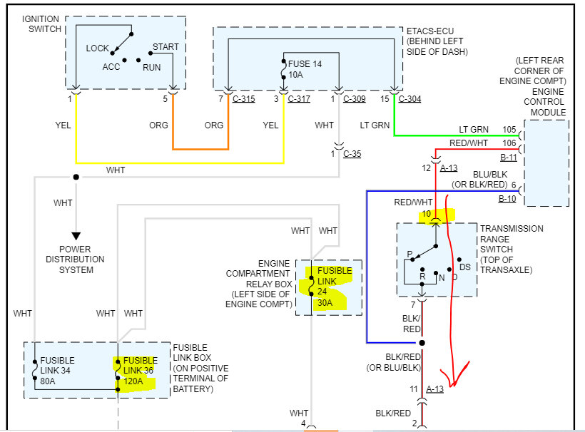
First, I attached the wiring schematic below, so you have a reference. We could have lost power from two different points. So, first, I need you to check the fusible links I highlighted. Also, remove the starter relay and switch it with a different one having the same part number. If there isn't one, here is a link that explains how to test one:

https://www.2carpros.com/articles/how-to-check-an-electrical-relay-and-wiring-control-circuit

If the fusible links are good and the relay tests good, then I need you to go to the transmission range sensor and check the red wire with a white tracer for power when the key is in the start position. You will need a helper for this.

If that is good, then remove the starter relay again. With a test lamp, see if one of the connectors the relay goes connects to has 12v. One will have power at all times. If you find one does have 12v and three don't, have your helper turn the key to the start position and check if an additional pin then has power.

Let me know what you find.

Take care,

Joe

See pics below. Note: The wiring schematic was cut in half to make it readable for you. Pics three and four identify the fusible links to check.
Was this
answer
helpful?
Yes
No
Saturday, January 7th, 2023 AT 10:02 PM
Tiny
SAMUELTREMBLAY
  • MEMBER
  • 4 POSTS
The problem is still there, I check everything you mention in your reply. According to the schematic the contact that doesn't always have 12 volts go directly to the starter coil, right?
If so, there may be a problem with the wiring because whatever I do I never have 12 volt to the starter, what do you think?
Was this
answer
helpful?
Yes
No
Sunday, January 8th, 2023 AT 2:29 PM
Tiny
JACOBANDNICKOLAS
  • MECHANIC
  • 110,192 POSTS
Hi,

Power from the starter relay (green wire) only gets power with the key in the start position. But the fusible link 24 should always have power.

Maybe this will help:

If you look at the schematic of the relay, here is what happens.

1) When you turn the key to the start position, power from the ignition switch travels through the ECM to the neutral/park switch.

2) If the neutral/start switch is good, power continues to the starter relay primary side via a black wire with a red tracer. The primary side circuit is completed by a ground (black wire).

3) The primary side is an electromagnet. When it is completed, it pulls the switch closed on the secondary side and then power can run from fusible link 24 to the starter motor (green wire).

4) Once power reaches the starter motor via that green trigger wire, it engages the starter motor.

Does that make sense? LOL Do you have power from fusible link 24?

Let me know. Also, let me know as much as you can as far as the testing you did and how it was done. Anything you can think of that may help may point me in the right direction. At this point, we know there is a power loss at some point. We just need to determine where it is.

I will watch for your reply. Also, hang in there. We'll figure it out.

Take care,

Joe
Was this
answer
helpful?
Yes
No
Sunday, January 8th, 2023 AT 8:39 PM
Tiny
SAMUELTREMBLAY
  • MEMBER
  • 4 POSTS
Hi Joe, here is the testing I did. First I check the continuity of all fuses and fuse link that you highlighted on schematic,
After that I check the start relay by putting 12v to the primary to see if it would click and it did I then check the continuity of the secondaries.
So, the relay was okay.
I put everything Back together the battery, the fuse and adjust the range switch, everything except the start relay.
With the help of my son I check the power at the primaire of the start relay when trying To start the car. I had 12 v there So I figure that the range switch was good(correct me if i'm rong) and in
the same time looking for 12v at one of pin of the secondaries and I find it.
Last thing I check was looking for a constant 12v at the starter and have it.
Then I thought that everything was ok so I put back the start relay and try to start the car and to my surprise it didn't crank at all.
I was thinking to rewire the line between the relay and the starter, the green one what do you think?
Was this
answer
helpful?
Yes
No
Tuesday, January 10th, 2023 AT 5:52 PM
Tiny
JACOBANDNICKOLAS
  • MECHANIC
  • 110,192 POSTS
I want you to try one more thing. Remove the relay. On the relay there will be numbers for each pin. The numbers are 85, 86, 87, and 30.

I need you to focus on pins 87 and 30 and determine which connector they go to in the box. With a test lamp, check each connector on the box. One will have constant power and the other will not have power.

I want you to take a jumper wire and jump connectors 30 and 87. Use a substantial gauge wire to do this. If the starter engages, the green wire you referred to is fine. My next question is if there is a ground path for the primary side of the relay for it to actuate.

Let me know.

Joe
Was this
answer
helpful?
Yes
No
Tuesday, January 10th, 2023 AT 6:45 PM
Tiny
SAMUELTREMBLAY
  • MEMBER
  • 4 POSTS
Hi joe, I have check that and I have the power at one of them, so I did try to jump that contact but it didn't crank. After that I did rewire the line between the relay and the starter. And now just putting the key in the car it start to crank indefinitely even if I take the key out of the car it still continues to crank, I had to unplug the battery. I have no other idea.
Was this
answer
helpful?
Yes
No
Friday, January 13th, 2023 AT 5:58 AM
Tiny
JACOBANDNICKOLAS
  • MECHANIC
  • 110,192 POSTS
Hi,

Was it only the trigger wire that was replaced? If you switch the relay with a different one, does it do the same thing?

Also, please confirm if I understand. Do you mean when the key is put in the lock cylinder, it starts cranking without even turning the key to the start position?

Let me know.

Joe
Was this
answer
helpful?
Yes
No
Friday, January 13th, 2023 AT 8:13 PM

Please login or register to post a reply.