No spark out of coil?

Tiny
JONNYTHROTTLE4
  • MEMBER
  • 1990 FORD PROBE
  • 3.0L
  • V6
  • 2WD
  • AUTOMATIC
  • 190,000 MILES
I have had this car for a while and I've tried everything to make it run but it just does not want to live. It has no spark out of the coil. I've replaced the distributor, the coil, the pickup coil, multiple TFI modules and still nothing. Both sides of the coil have positive power and there seems to be no ground to it ever. Just wondering if anyone has any tips. Thank you
Friday, July 21st, 2023 AT 11:49 AM

1 Reply

Tiny
AL514
  • MECHANIC
  • 5,598 POSTS
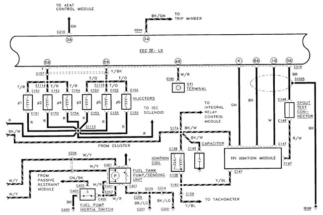
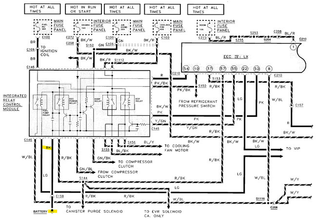
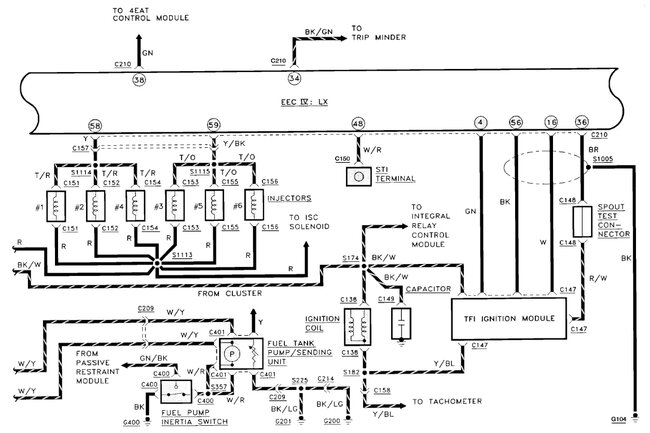
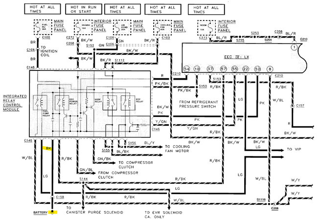
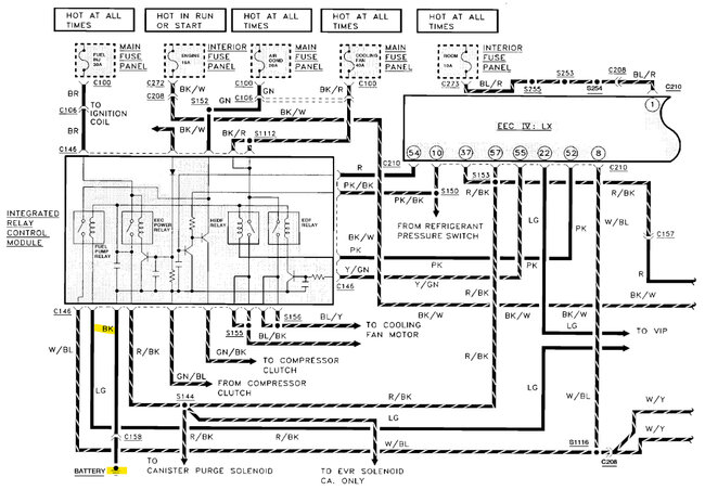
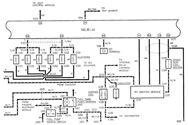
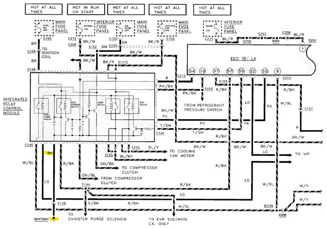
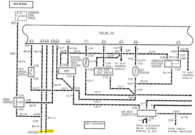
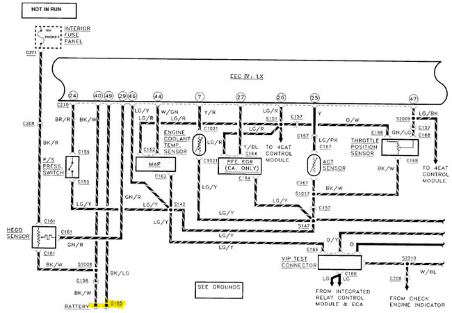
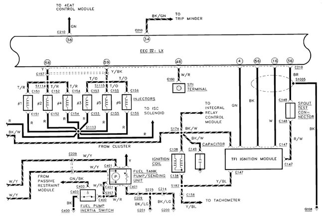
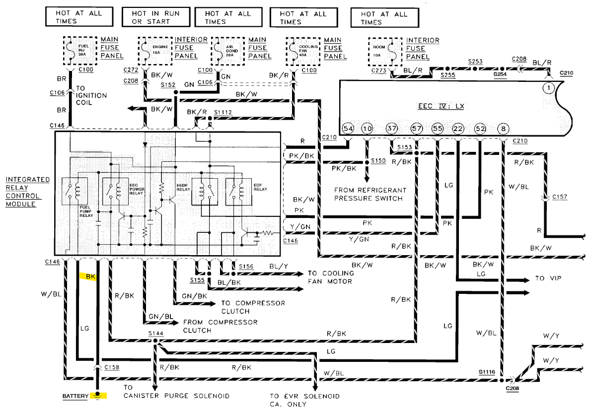
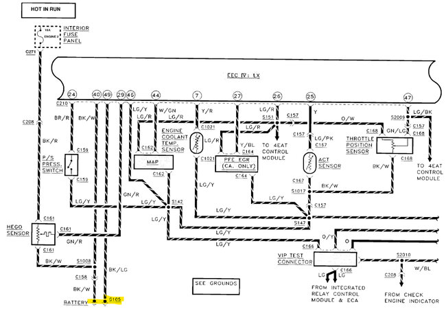
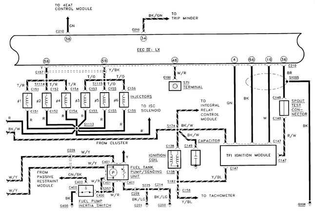
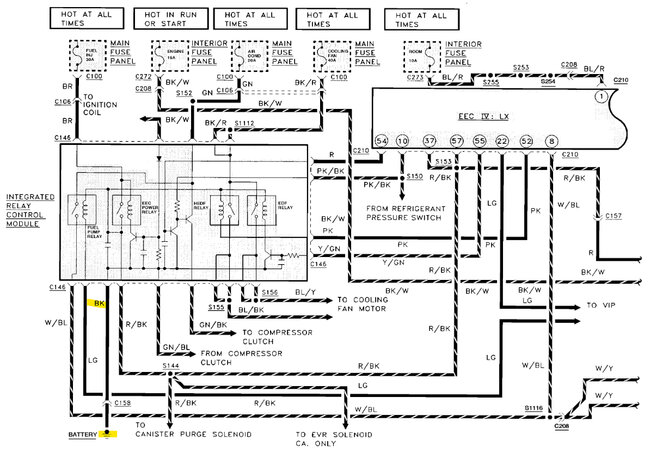
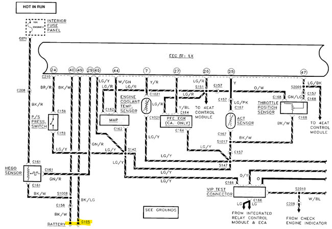
Hello, do you get spark if you unplug the Spout connector? The one for setting base timing. The TFI ignition control module should control spark timing with it unplugged. If you still have no spark, then you should start to check all the engine and body grounds. A bad ground to the PCM will cause an issue like the one you're having. The wiring diagrams for a vehicle this old are not the best, but I'll try to find the PCM grounds
Which model is this? GL, GT, LX,
These are some of the Grounds for the PCM, you can see that there is a shielded ground wire that goes around the some of the TFI Ignition module wires, this is just to shield those wires from any interference from the ignition coil and wires, Some people get confused about it, thinking that's its actually spliced into those wires, but it's not. It just helps to pull any interference to ground. Check the power to the PCM as well. I'll keep going through wiring diagrams to find some decent ones.

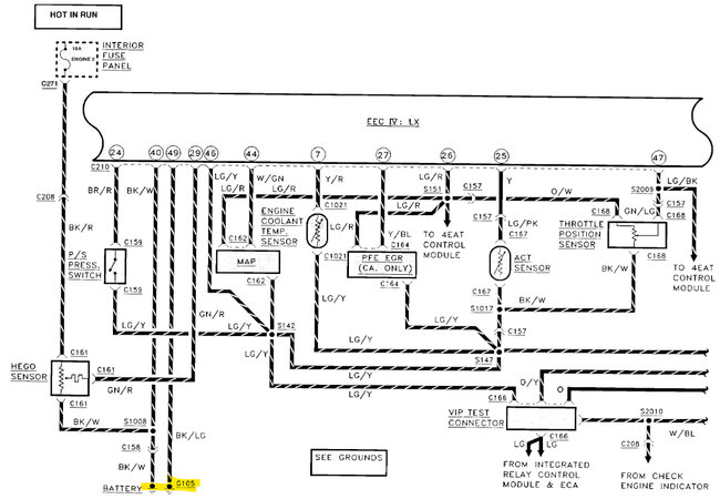
Another thing to check, with the key On, check for a 5volt Reference at a 3-wire sensor, such as the MAP sensor, Throttle position sensor, if the 5v ref is missing, then that the issue. There can be a problem where the PCM is not powering up fully, or a sensor that uses the 5v ref is shorted and pulling those 5 volts down, so check for that as a quick test just to see if it's there.
Also, another thing is watching for the Check Engine light to come on at key On, it should come on for a few seconds, if not, then the PCM is not powering up fully. Low power feeds to the PCM is common on vehicles this age. If there isn't a full 12volts making it through the PCM relay, low voltage can be tricky, some components tend to work, and some don't. Here are a couple videos on the EEC-IV system with no spark, they should help.

https://www.youtube.com/watch?v=6UPe5f1s2ak

https://www.youtube.com/watch?v=llYFDC5-sa0
Was this
answer
helpful?
Yes
No
Saturday, July 22nd, 2023 AT 12:43 PM

Please login or register to post a reply.