Shut off while driving

Tiny
SLICKNICK35
  • MEMBER
  • 1987 FORD RANGER
  • 2.9L
  • 6 CYL
  • 4WD
  • MANUAL
  • 9,300 MILES
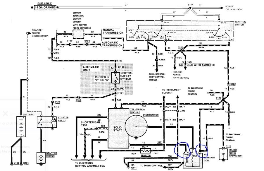
I was driving and suddenly it quit running. I have no spark and no feel. I have tried everything and I can't figure it out.
Sunday, April 19th, 2020 AT 12:13 PM

3 Replies

Tiny
ASEMASTER6371
  • MECHANIC
  • 52,796 POSTS
Good afternoon

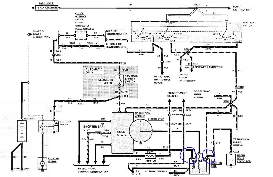
There is a module and a distributor pick up that controls spark.

https://www.2carpros.com/articles/how-to-test-an-ignition-system

Do you have a test light to do some checks?

https://www.2carpros.com/articles/how-to-use-a-test-light-circuit-tester

You need to test for voltage on the positive side of the coil. Then test the negative as well. If you have voltage, then have someone crank the engine and see if the test light flashes.

Roy
Was this
answer
helpful?
Yes
No
Sunday, April 19th, 2020 AT 1:46 PM
Tiny
SLICKNICK35
  • MEMBER
  • 3 POSTS
Yes, I have a test light. I have replaced; the coil the ICM The EC relay and the feel right relay. I have changed at the distributor with one that I know is good and I've tried train changing out the Brain. Yesterday morning I had spark then battery died but was getting no feel. Today was getting fuel but no spark. And now getting neither fuel or spark
Was this
answer
helpful?
Yes
No
Sunday, April 19th, 2020 AT 11:51 PM
Tiny
ASEMASTER6371
  • MECHANIC
  • 52,796 POSTS
Okay, did you do the test I requested? We need to do some testing. Replacing parts for no reason is not working as you see.

Please do the test I requested to see if we have proper power.

Roy
Was this
answer
helpful?
Yes
No
Monday, April 20th, 2020 AT 3:24 AM

Please login or register to post a reply.