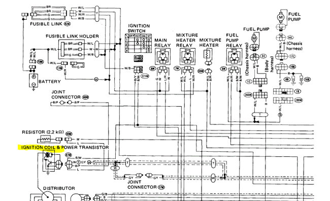
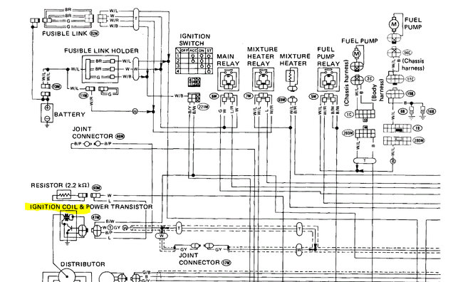
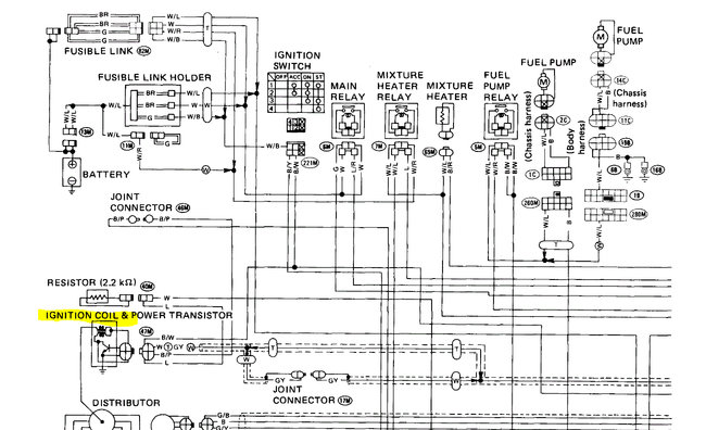
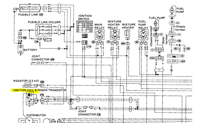
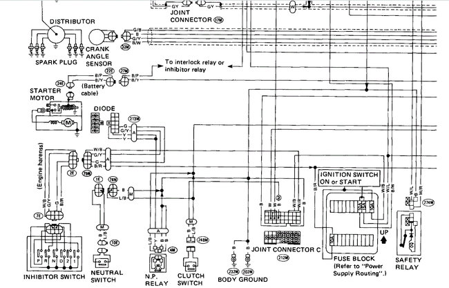
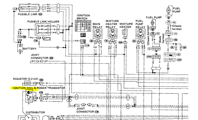
Sunday, October 18th, 2020 AT 2:08 AM
I have replaced everything I can think of distributor, coil, Ignition Control Module, cap and rotor, plugs and wires, ECU, ignition switch and still no start and no spark. I am about $600.00 into it and nothing.


