Monday, August 12th, 2019 AT 1:52 PM
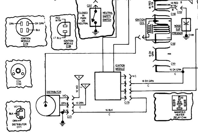
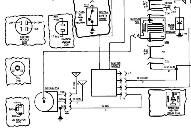
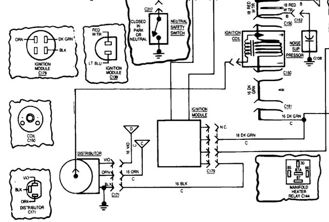
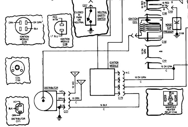
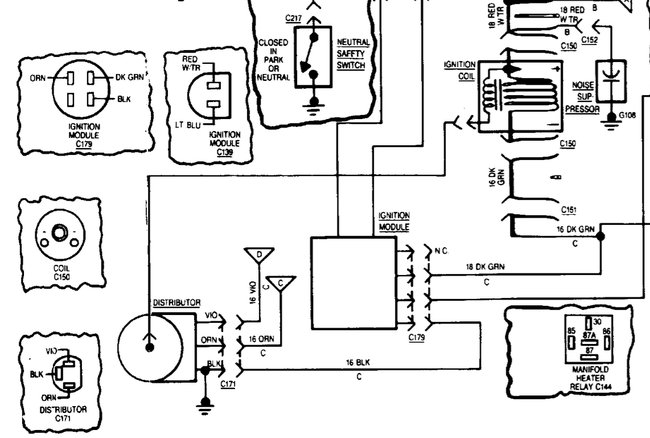
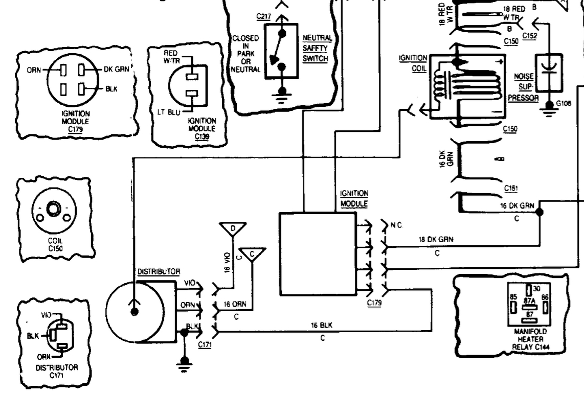
Did all tests recommended replaced ICM, pick up coil, ignition coil, and ignition switch and starter solenoid and starter motor! Still no spark out of coil. While using a remote starter from under the hood with the ignition off when you let go of remote starter button the vehicle coughs and sputters like it wants to start but I don’t get the same thing when key is on. This being on a fresh rebuilt 4.2 with Weber carburetor. We fired it up to break in the motor. Ran it for 30 minutes in garage then went for a drive and made it two blocks and had to be towed home. No spark. Any thoughts?


