No security light?

Tiny
JDIRT14
  • MEMBER
  • 2002 PONTIAC GRAND AM
  • 2.3L
  • 4 CYL
  • 2WD
  • AUTOMATIC
  • 131,000 MILES
Security light comes on during bulb test but nothing after that won't even come on when I try to start the car and no crank.
Wednesday, July 19th, 2023 AT 11:50 AM

1 Reply

Tiny
KEN L
  • MASTER CERTIFIED MECHANIC
  • 55,488 POSTS
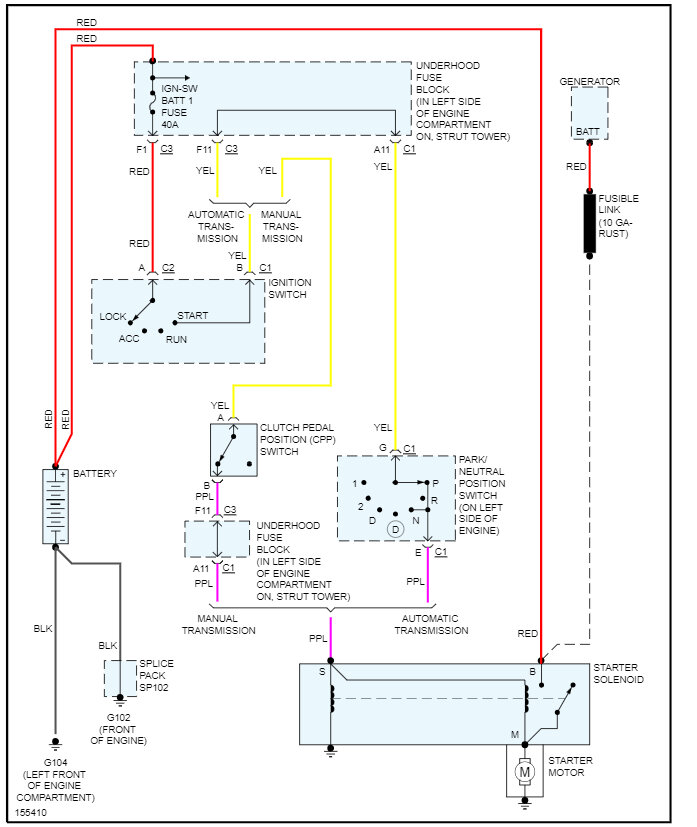
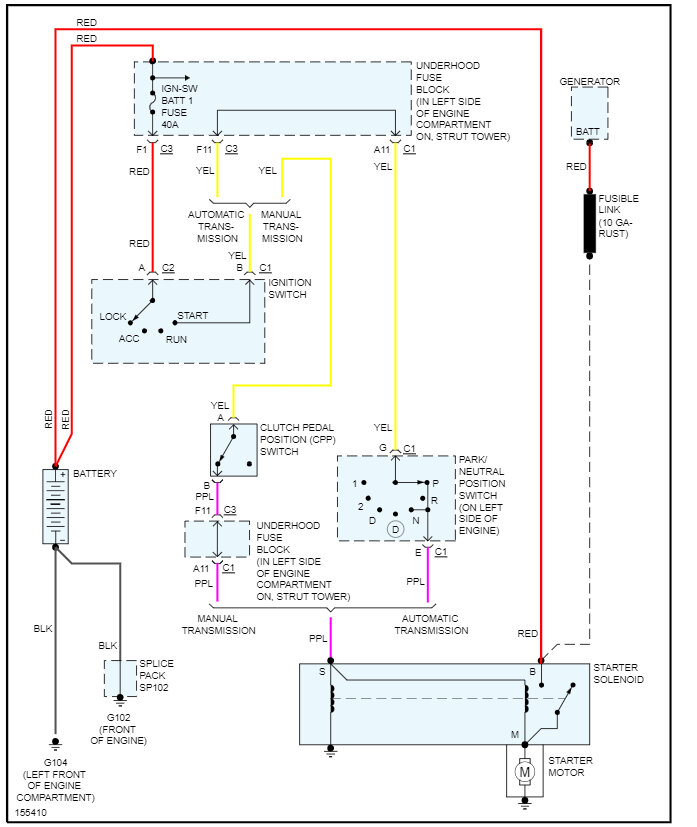
Is the battery good? You may have a bad connection at the battery as well. There are no interactions with the starter and security system, please see the attached starter wiring diagrams and check out these two guides:

https://www.2carpros.com/articles/everything-goes-dead-when-engine-is-cranked

and

https://www.2carpros.com/articles/car-battery-load-test

Check out the images (below). Please let us know how it goes.

Was this
answer
helpful?
Yes
No
Thursday, July 20th, 2023 AT 1:28 PM

Please login or register to post a reply.