Tuesday, November 26th, 2019 AT 5:10 AM
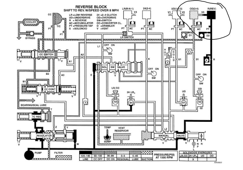
When I put my truck into reverse all that happens is the engine revs when I push the gas pedal. All other gears work fine. There was no warning at all this would happen. I parked it at work with reverse working fine, and when I got off work it wouldn't reverse at all. What could this be?
