HOME
ASK A QUESTION
REPAIR GUIDES
BECOME A MEMBER
LOG IN
Login with Facebook
OR
Remember me
NOT A MEMBER?
FORGOT PASSWORD?
CONTACT US
PRIVACY POLICY
TERMS AND CONDITIONS
☰
Home
Honda
Passport
Engine
Computer
Diagnostic Connector ALDL
No power to OBD port
SHANER64
MEMBER
1996 HONDA PASSPORT
3.2L
6 CYL
4WD
AUTOMATIC
188,000 MILES
What fuse do I check? Thank you.
Wednesday, September 1st, 2021 AT 10:02 AM
2 Replies
STEVE W.
MECHANIC
15,233 POSTS
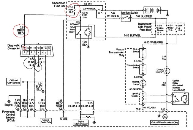
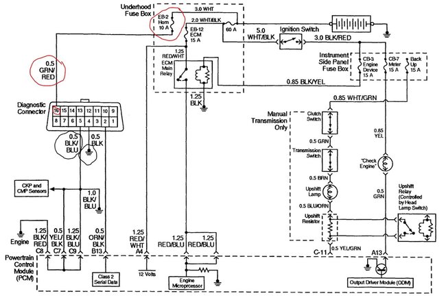
That would be fuse EB2 in the fuse and relay box under the hood. This will give you a way to test the fuse with a test light.
https://www.2carpros.com/articles/how-to-check-a-car-fuse
Image (Click to make bigger)
Was this
answer
helpful?
Yes
No
+1
Wednesday, September 1st, 2021 AT 7:43 PM
SQM
MECHANIC
6,383 POSTS
Hello,
It should be the horn fuse that power the diagnostics port.
That fuse located in the fuse box under the hood on the passenger side. See diagram below.
https://www.2carpros.com/articles/how-to-check-a-car-fuse
Let me know of any questions.
Thank you.
Images (Click to make bigger)
Was this
answer
helpful?
Yes
No
+1
Wednesday, September 1st, 2021 AT 7:49 PM
Please
login
or
register
to post a reply.
Related Engine Computer Diagnostic Connector ALDL Content
Where Is Ecu Located?
Just Wandering If You Know Where The Ecu Is Located? Thank You In Advance
Asked by
sillysuzanne27
·
1 ANSWER
2 IMAGES
1996
HONDA PASSPORT
VIDEO
OBD-II Port Not Working? Check This Out
Instructional repair video
My Battery Had Died And During The Attempted Jump...
My Battery Had Died And During The Attempted Jump Start, A Fuse Linkage Blew: The Main Fuse(100 Amp In The Engine Fuse Box). I Had To Get A...
Asked by
rbriick
·
6 ANSWERS
2000
HONDA PASSPORT
Honda Passport
I Have A Honda Passport 2000, 2wd, Sometime Turn On (reduce Power Light) I D'not Wat Up?
Asked by
Jaime vasquez
·
1 ANSWER
2000
HONDA PASSPORT
Oil Change
I Have A 1996 Honda Passport V6 The Valves Have Been Clacking Loudly, I Had The Head Gaskets Changed But I Would Like To Know What To Do...
Asked by
ggoxne
·
2 ANSWERS
1996
HONDA PASSPORT
Timing Belt
I Need Timing Mark Diagrams For 2001 Honda Passport. I Have It Exposed And The Crank Is On Tdc But The Cams Dont Line Up With Anything. Halp...
Asked by
meeesa
·
1 ANSWER
2 IMAGES
2001
HONDA PASSPORT
VIEW MORE
Ask a Car Question. It's Free!
Engine Oil Change and Filter Mercedes
Oil Change & Filter Replacement Kia Rio
Throttle Actuator Service