Thursday, October 24th, 2019 AT 5:40 AM
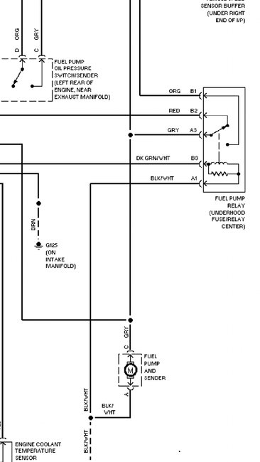
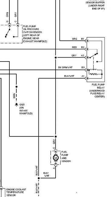
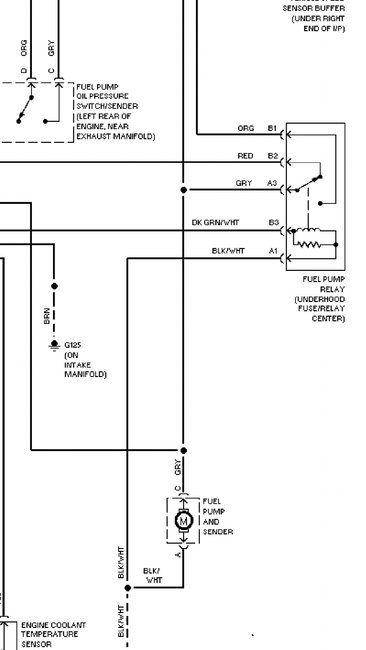
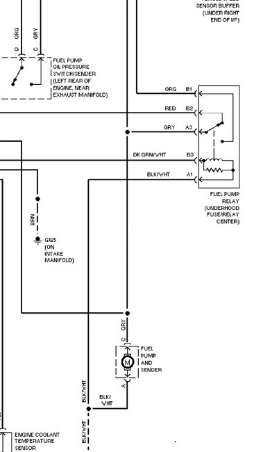
I have a the truck listed above 5.7 tbi. I can't get the injectors to spray. I have replaced ECM distributor ICM and still nothing. I can unplug the wire from the back of the distributor and ground one of those wires out and they spray. Yesterday I unplugged the wires to injector to see if I get power and put a test light in each end of wire and it lit up. So I plugged it back in and it ran do about 10 seconds and stopped spraying now no flash from injectors. I'm stumped. Before yesterday no fuses were blown but I didn't check them after it stopped.





