No power to EIS

2003 MERCEDES BENZ S55
200,000 MILES • 5.5L • V8 • 2WD • AUTOMATIC
Avatar
RLO67
  • MEMBER
  • 1 POST
no crank no start no power to EIS my scan tool get power but i get error message not connected also cigar lighter no power.going to autozone test battery b4 i buy one tric
Nov 6, 2021 at 9:28 AM
Repair Safety Notice: This information is for general instructional purposes only. Vehicle repair can be dangerous. Verify all information, follow manufacturer service procedures, use proper tools and safety equipment, and consult a qualified repair shop when needed.
Advertisement
Avatar
KASEKENNY
  • CAR REPAIR CONTRIBUTOR
  • 18,907 POSTS
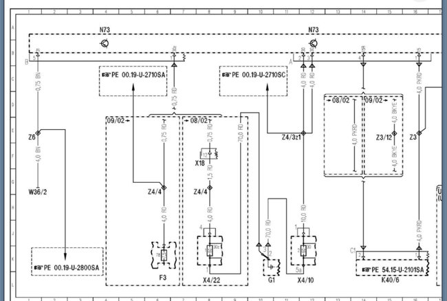
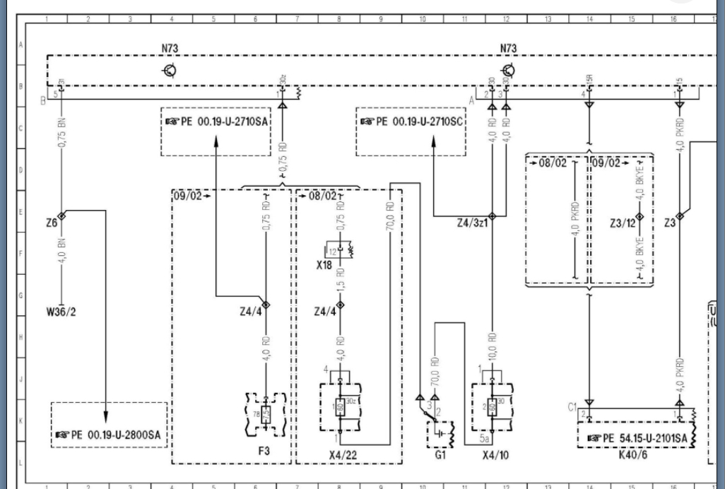
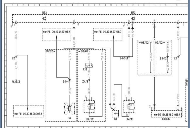
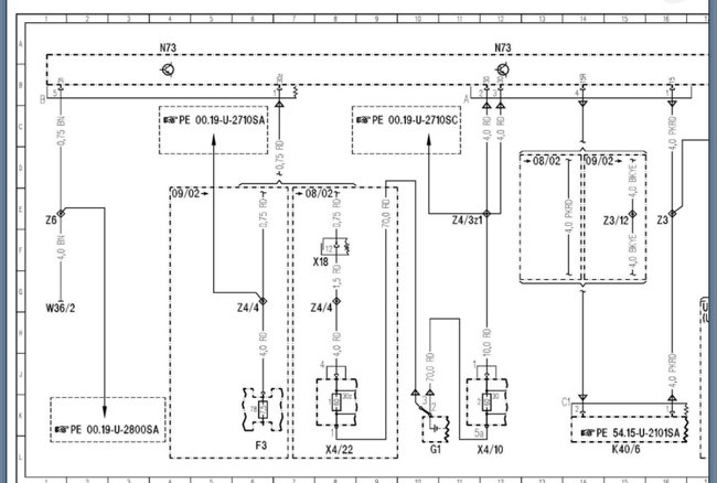
We need to start with checking fuses in all fuse boxes but focus on the interior fuse box and fuse 78.

https://www.2carpros.com/articles/how-to-check-a-car-fuse

If the fuses checkout, then we need to start with jumping power to the EIS and find out if it is able to power up. If it can then this may solve all the issues however, this really sounds like a fuse issue so let's run through these and see what turns up.

Let us know what questions you have. Thanks
Nov 8, 2021 at 11:00 AM
Advertisement
Avatar
RLO
  • MEMBER
  • 3 POSTS
Hello again. So, this past weekend a friend and I well he had applied 12 v (he couldn't remember which fuse he did) that have no power 78,79,80.at both sides of fuse no power. When he applied 12 v then i turned the key to start the fuse blew. it was a 5 amp and a 15 amp do you think the EIS has an internal short at the start position? also need to verify if there is a constant 12 v going in EIS. Can there be something turned around (polarities) so when i turn the key to start it causes a short? just a thought.
Nov 17, 2021 at 6:17 PM
Avatar
RLO
  • MEMBER
  • 3 POSTS
almost forgot battery test was a go it passed second test. the battery was at 11.3 V i was told first it did not pass load test i mention was that because it had 11.3 v she replied maybe. that just rubbed me the wrong way told her if she is going to charge the battery to do another load test. also my key came out of the ignition after battery was charged.
Nov 17, 2021 at 6:29 PM
Avatar
KASEKENNY
  • CAR REPAIR CONTRIBUTOR
  • 18,907 POSTS
Okay. Before you replace anything, the battery must past a load test. A discharged battery will cause all sorts of issues, so we need to start with that.

As for the 11 volts, that is not what is going to cause it to fail. A battery with 11 volts can pass a load test because it is all about the amperage that the battery has.

Here is a guide that talks about this:

https://www.2carpros.com/articles/car-battery-load-test

I would suggest load testing the battery again and if it fails, replace it and then let's get into the no power issue if that is still there.
Nov 18, 2021 at 9:03 AM