Monday, September 24th, 2018 AT 1:38 PM
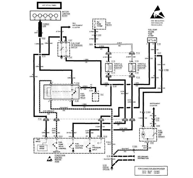
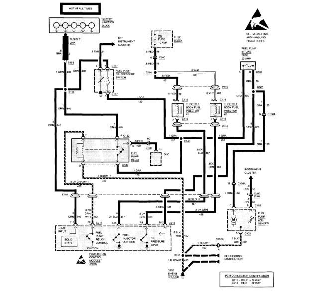
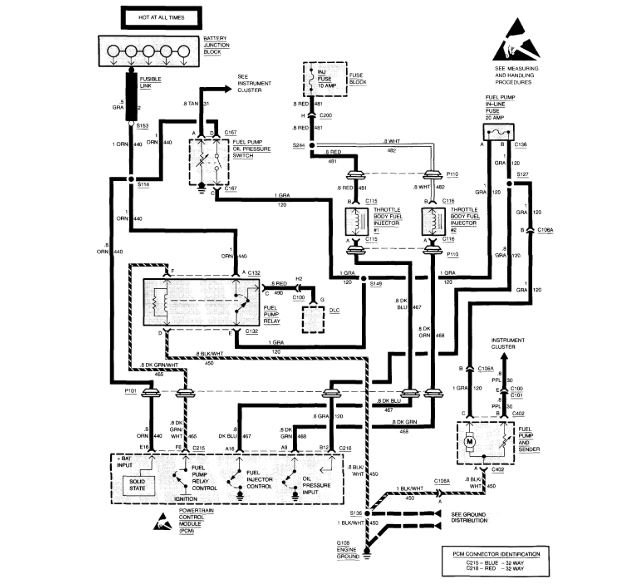
No fuel being delivered to cylinders. Fuel system including throttle body has been replaced, noid light is not showing any pulse. Ignition module has been replaced as well. I am wondering what else I can check for. Fuses and relays are good as well.



