No gauges, odometer or radio

Tiny
LANDSCAPER2018
  • MEMBER
  • 2000 FORD E-SERIES VAN
  • V10
  • 2WD
  • AUTOMATIC
  • 75,000 MILES
I have a 2000 e450. I have taken the dash apart and checked fuses 19, and 20. The gauges and radio just will not work. I have already taken the overdrive switch and unplugged it to see if that was the issue. I have also wiggled the connectors on the back of the cluster. It seems to have a slow draw on the battery because I had a dead battery this morning. I do not drive it much. Head lights work. No radio, no gauges or odometer.
Saturday, October 6th, 2018 AT 12:57 PM

1 Reply

Tiny
JACOBANDNICKOLAS
  • MECHANIC
  • 110,194 POSTS
Hi and thanks for using 2CarPros.com.

First, I want to start with the battery/draw. Take a look through this link to help identify where the source is located.

https://www.2carpros.com/articles/car-battery-dead-overnight

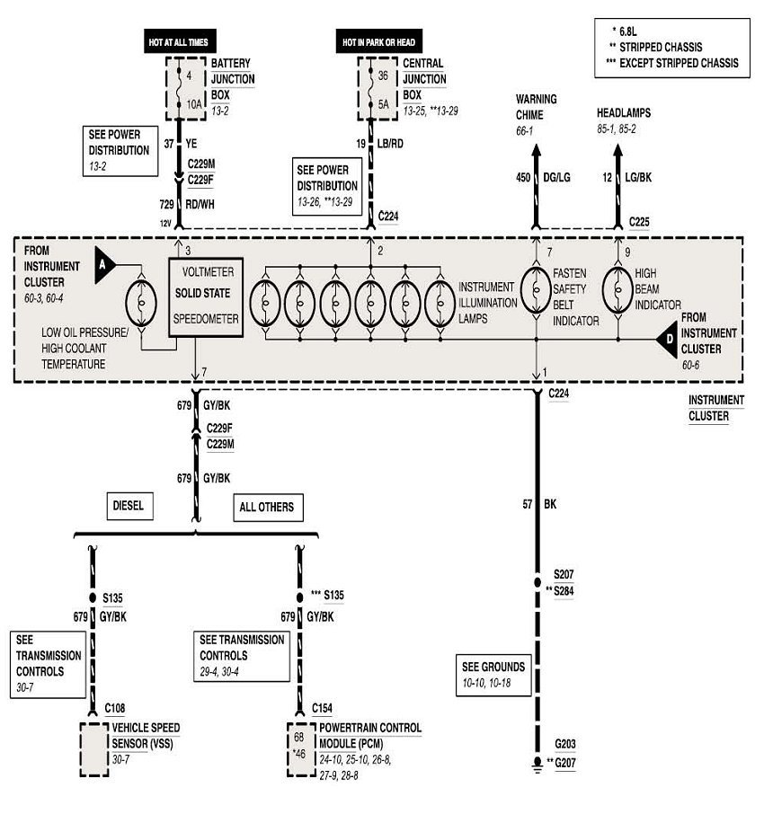
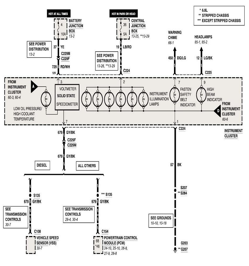
Next, confirm fuse number 2 (15 amp) located in the central junction box is good. See the last three pictures for component/legend.

If the fuse is good, I want you take a look at picture 1. It is a wiring schematic for your vehicle. Note that all the gauges have a common grounding point, G203. G203 is located behind the upper left hand side of the interment panel (close to the cowl). If the fuse is providing power, you need to confirm that the ground is tight, not damaged, and making good contact. Interestingly, g202, which is for the radio, is located in the same place. I attached a picture of the grounding locations for you to review.

I also attached other pictures which include checking the connector pins for ground and power.

I have a feeling that you will find the ground is bad. Keep in mind, even if you have continuity, the ground can fail when a load is placed on it.

Now, last on the list is the odometer. I can tell you that in every case I have had, it needed replaced. The back lighting in the unit goes bad. Sometimes they work, sometimes they are dim, sometimes if you smack the dash it will work. They are poorly designed and not serviceable.

I hope something here helps. Let me know if you have other questions or need help.

Take care,
Joe
Was this
answer
helpful?
Yes
No
Sunday, October 7th, 2018 AT 5:49 PM

Please login or register to post a reply.