No crank no start after replacing stereo with an aftermarket unit

Tiny
JERRY LEDESMA
  • MEMBER
  • 2004 NISSAN QUEST
  • 3.5L
  • 6 CYL
  • 2WD
  • AUTOMATIC
  • 97,000 MILES
So, I went to replace my factory radio with an aftermarket radio. Switched out the radio and now my car won't crank over. All the lights work and my battery is good, my starter is good. The car was running perfectly fine before I went to switch out the radio.
Wednesday, May 12th, 2021 AT 5:06 PM

34 Replies

Tiny
JACOBANDNICKOLAS
  • MECHANIC
  • 110,192 POSTS
Hi,

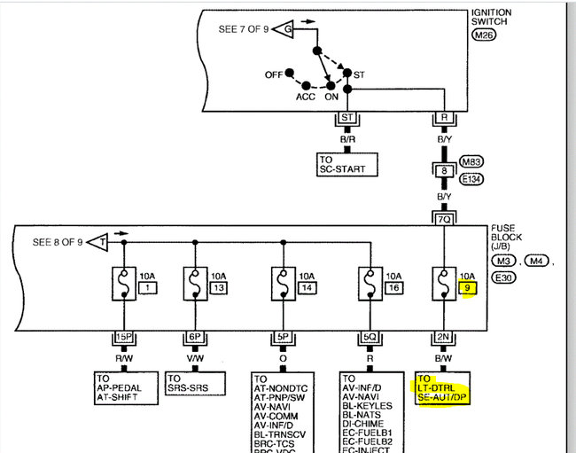
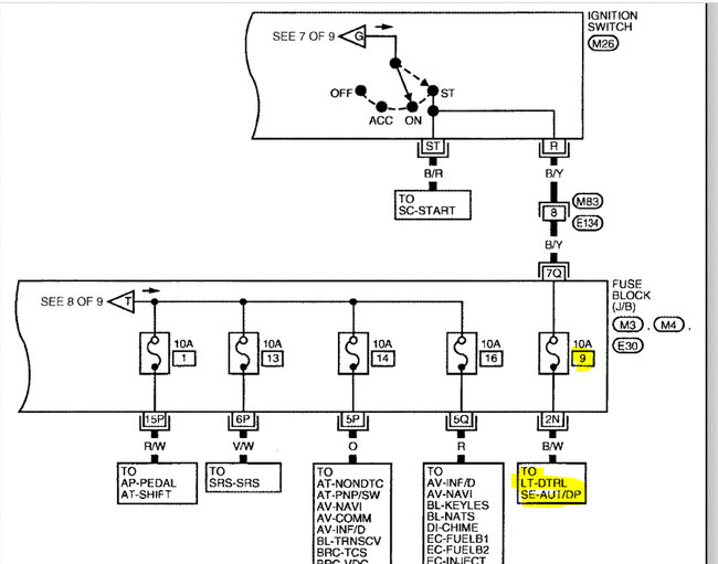
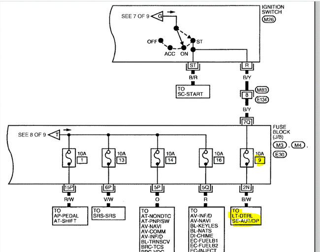
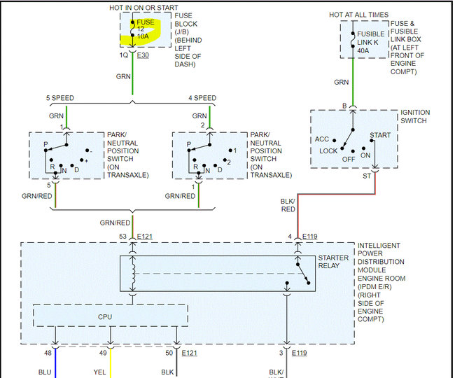
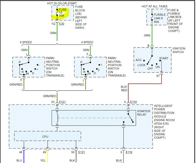
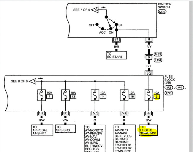
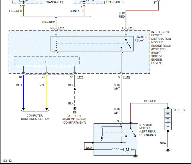
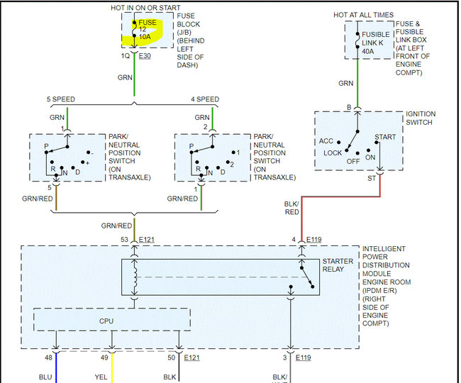
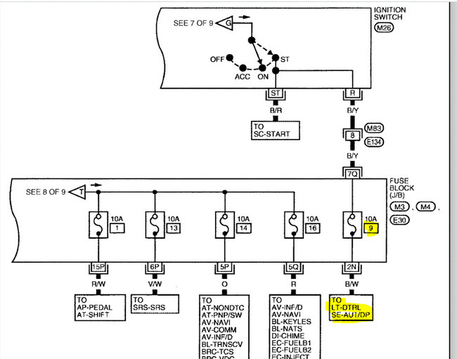
If you mean the starter isn't engaging, I need you to check fuse 12 in the fuse box under the dash on the left side.

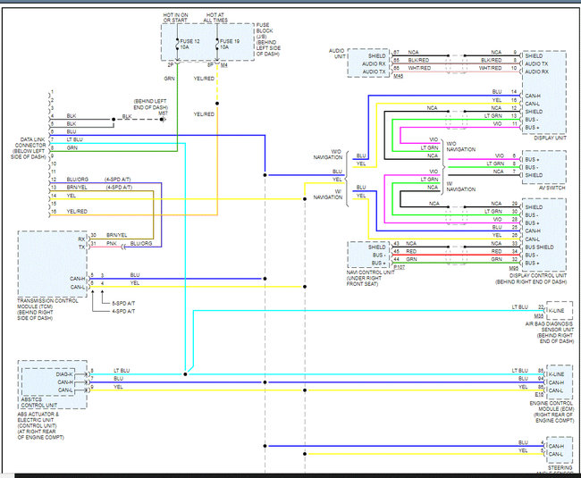
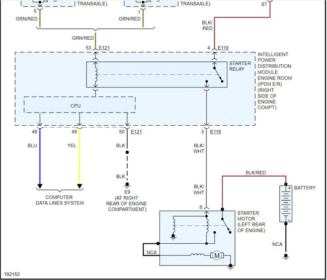
I attached the wiring schematic for the starting system. I had to cut the pic in half to make it readable, but I did overlap them so you can follow them.

Check the fuse first and if it appears good, I need you to confirm there is power to and from it. Here is a link you may find helpful:

https://www.2carpros.com/articles/how-to-check-a-car-fuse

Let me know what you find. Also, let me know if all other electrical components are working.

Take care,

Joe

See pics below.

Was this
answer
helpful?
Yes
No
Friday, May 14th, 2021 AT 10:02 PM
Tiny
JERRY LEDESMA
  • MEMBER
  • 22 POSTS
Well, I ended up buying a Autel Auto Link scan tool and I get codes P1212, P1614 NATS malfunction, U1001, U1000 ECM or TCM, AND P0113. I had a locksmith come and he said it wasn't my key. So what to do now? Do I need to replace my ECM?
Was this
answer
helpful?
Yes
No
Friday, May 14th, 2021 AT 10:39 PM
Tiny
JERRY LEDESMA
  • MEMBER
  • 22 POSTS
And yes all my electrical components are working except my radio.
Was this
answer
helpful?
Yes
No
Friday, May 14th, 2021 AT 10:43 PM
Tiny
JACOBANDNICKOLAS
  • MECHANIC
  • 110,192 POSTS
Hi,

Something with the CAN is causing the issue. When you have the codes related to the NATS and the CAN, you have to start with the CAN (U1000 and U1001).

With that in mind, I don't feel it is the ECM. Instead, somewhere you must have by accident damaged or disconnected the CAN communication line.

First, please understand that when I look up the P codes you provided, the first thing it says is if a U1000 or U1001 is present, start with diagnosing those codes first.

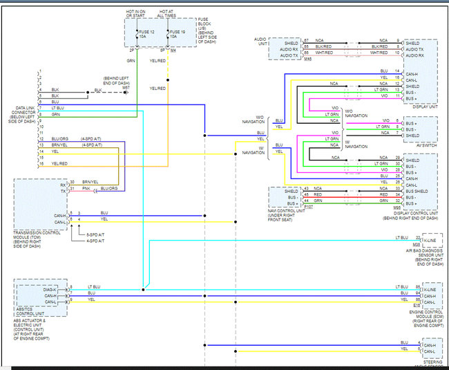
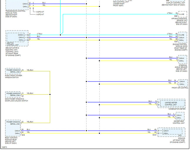
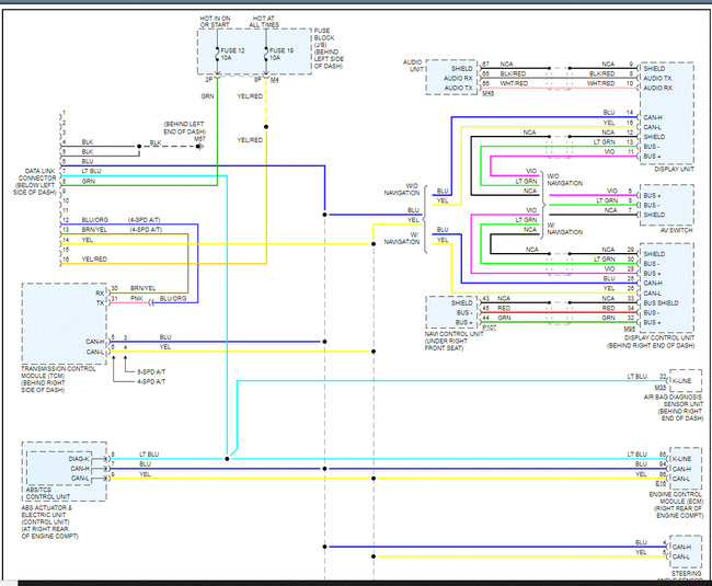
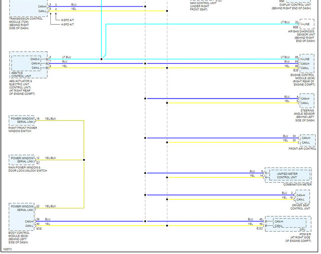
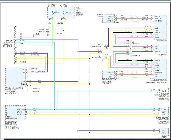
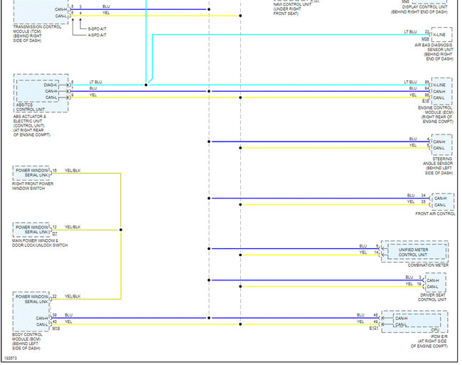
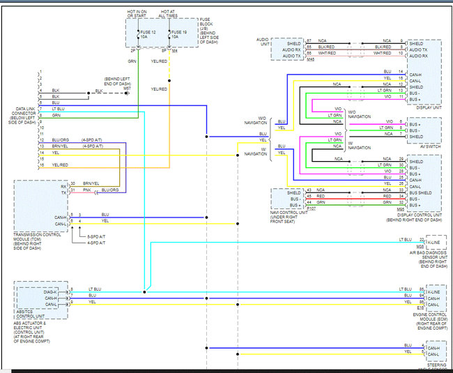
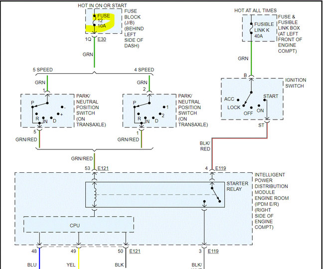
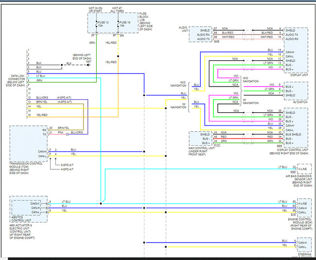
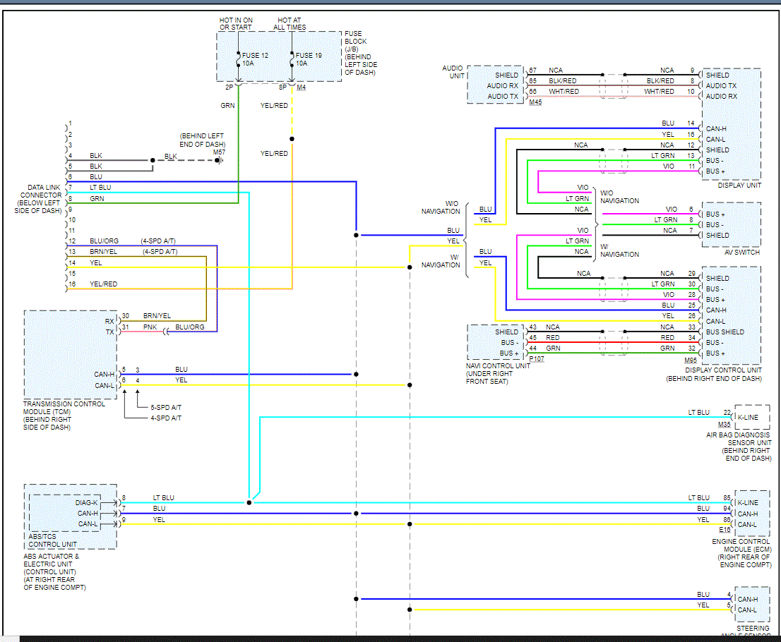
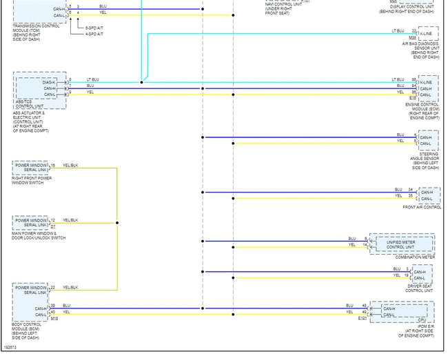
If you look at pic 1 below, it explains what could be causing the U codes. Pic 2 shows the location of the ECM. Since you were working in the dash, that is where I feel the problem is and not the ECM itself. Note there is a NATS antenna amplifier center dash and the BCM is on the left side of the dash.

Pics 3 and 4 are the wiring schematic for the CAN bus system. Note there are only three wire colors used, light blue, blue, and yellow. Also, note they are all connected via dashed lines. That indicates they are all connected in a network and able to communicate via those few wires.

Now, when checking for problems, you need to check the wire colors (only three) that connect at the ECM. Make sure nothing was damaged, disconnected, or cut. At some point, there is an open circuit meaning no connection. That is why your vehicle won't start.

If you look at pic 2, I highlighted the ECM location. On the opposite side of the dash is the BCM (body control module), and in the center of the dash is the NATS antenna amplifier.. Since you are having codes related to the NATS, I have a feeling the communication between the ECM, BCM, and the NATS antenna amplifier (center of dash) has been damaged.

If you look at pics 3 and 4, the wiring schematic shows how things are connected. Check for damaged or disconnected wires in that system. Note that I had to cut the pic in half to make it readable. I did overlap them so you can follow easier.

Let me know what you find or if you have other questions.

Again, don't purchase an ECM or PCM. I feel it is unlikely that either is bad.

Take care,

Joe

See pics below.
Was this
answer
helpful?
Yes
No
Saturday, May 15th, 2021 AT 7:40 PM
Tiny
JERRY LEDESMA
  • MEMBER
  • 22 POSTS
I had my car towed to my house yesterday and I started to look for the open circuit, and started to smell something burning inside my dash. Since it was already dark out, I took my keys out of the ignition and called it a night. Will look again today after work.
Was this
answer
helpful?
Yes
No
Monday, May 17th, 2021 AT 9:04 AM
Tiny
JERRY LEDESMA
  • MEMBER
  • 22 POSTS
So this is where I'm at. What to do now?
Was this
answer
helpful?
Yes
No
-1
Monday, May 17th, 2021 AT 7:47 PM
Tiny
JERRY LEDESMA
  • MEMBER
  • 22 POSTS
Yeah.
Was this
answer
helpful?
Yes
No
Monday, May 17th, 2021 AT 7:49 PM
Tiny
JACOBANDNICKOLAS
  • MECHANIC
  • 110,192 POSTS
Are all the wires melted? If that is the case, the harness will need to be replaced. Let me know.

Joe
Was this
answer
helpful?
Yes
No
Monday, May 17th, 2021 AT 9:22 PM
Tiny
JERRY LEDESMA
  • MEMBER
  • 22 POSTS
No. I didn't see none that were melted. And what about that fuse box. The first 4 fuses, (11, 10, 9, 8) have no power and when I turned the key to the on position, I started to smell something burning.
Was this
answer
helpful?
Yes
No
Monday, May 17th, 2021 AT 11:13 PM
Tiny
JERRY LEDESMA
  • MEMBER
  • 22 POSTS
There are more wires with electrical tape on them that I haven't got to yet.
Was this
answer
helpful?
Yes
No
Monday, May 17th, 2021 AT 11:14 PM
Tiny
JACOBANDNICKOLAS
  • MECHANIC
  • 110,192 POSTS
Hi,

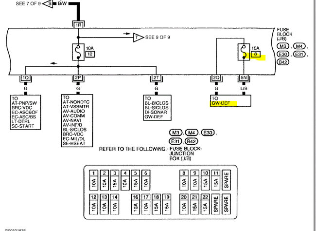
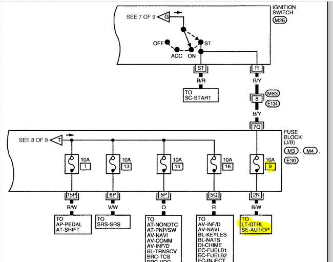
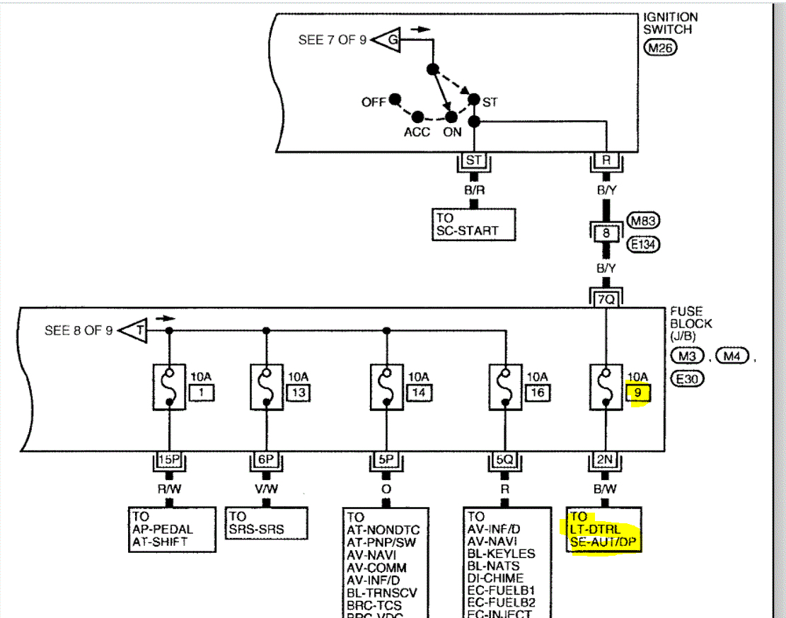
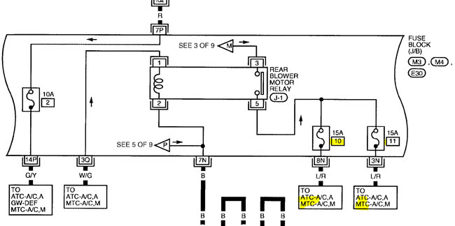
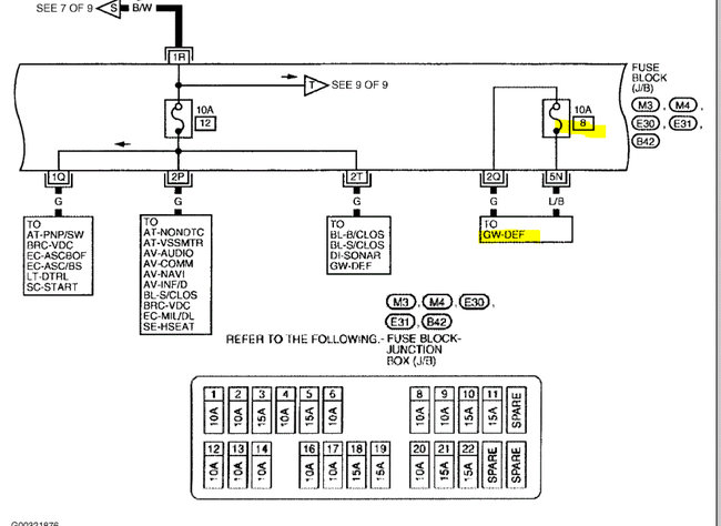
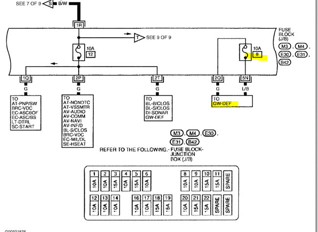
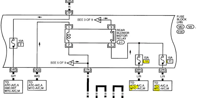
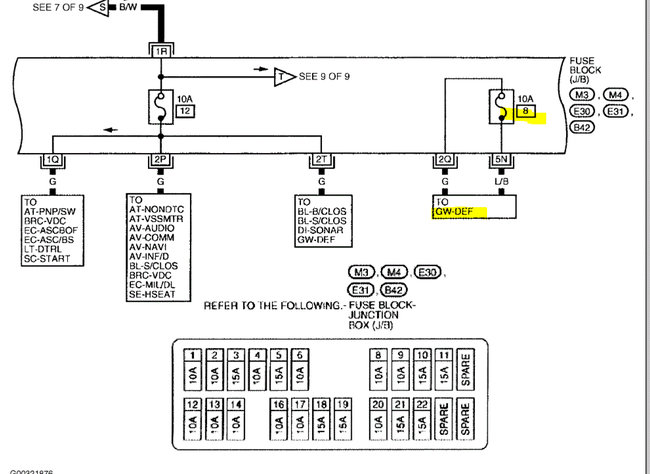
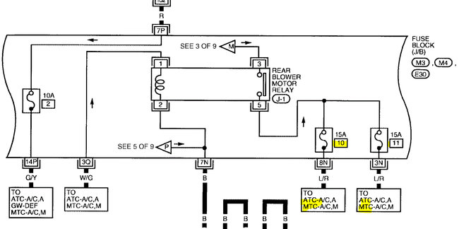
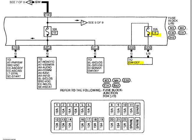
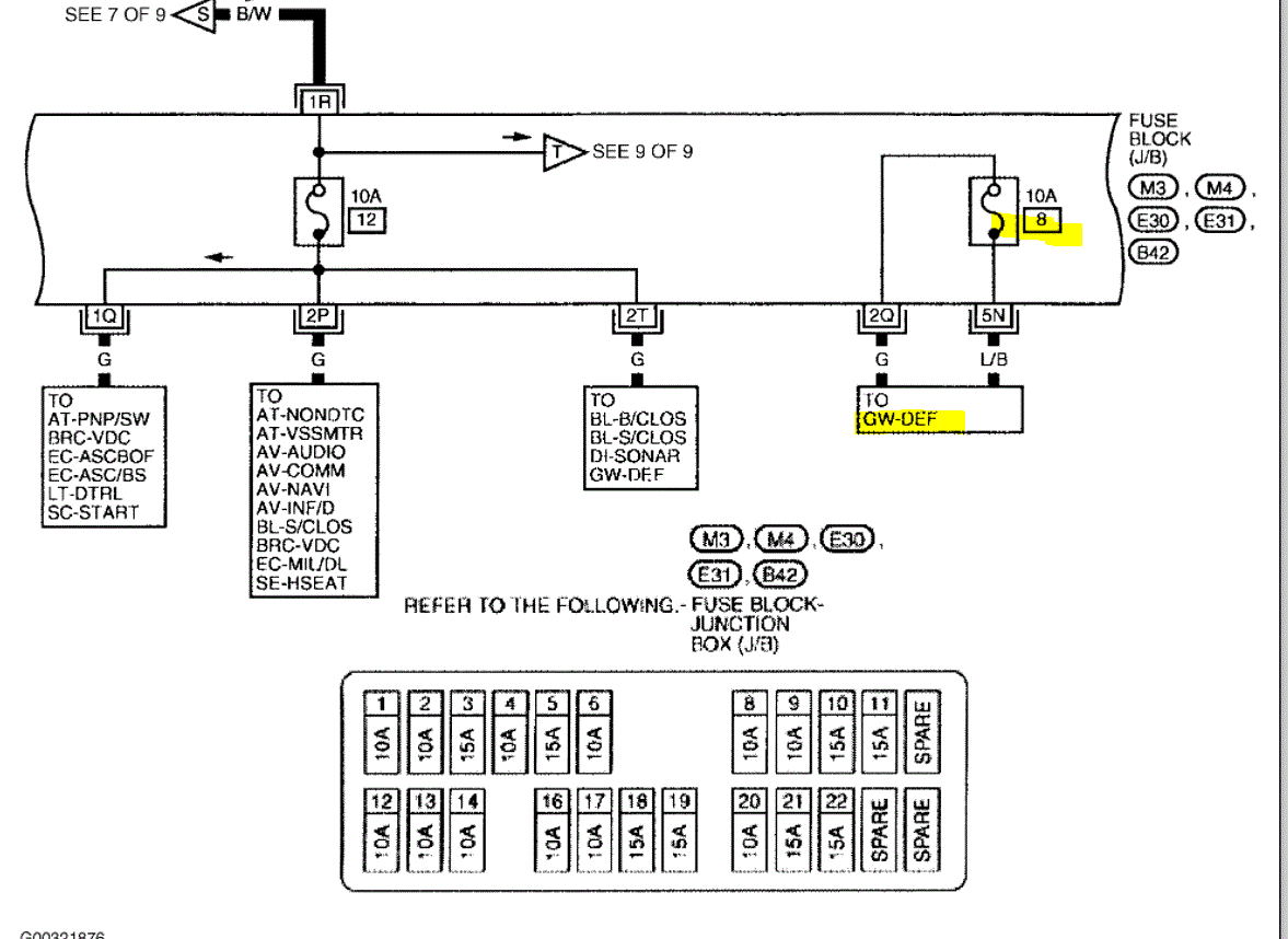
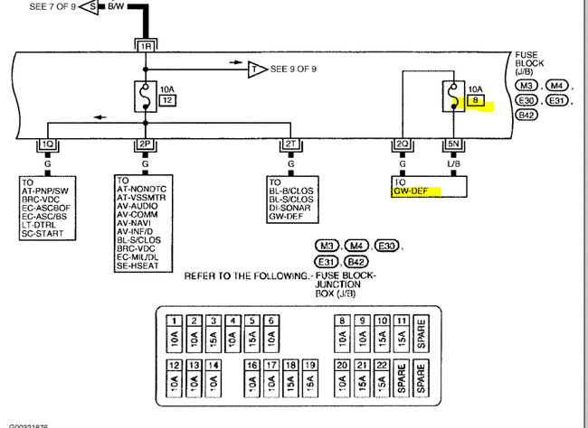
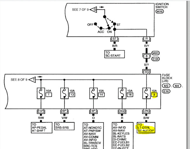
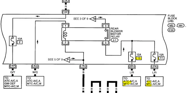
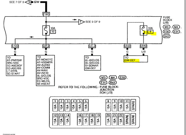
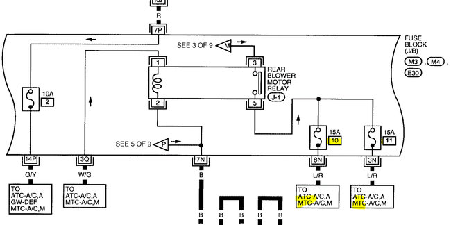
The four fuses have nothing to do with the radio. They are for the rear blower motor, daytime running lights, and the defogger. Just for curiosity, are any of them working? As far s the burning smell, can you tell approximately where it is coming from?

See the pics below.

Joe
Was this
answer
helpful?
Yes
No
Tuesday, May 18th, 2021 AT 7:04 PM
Tiny
JERRY LEDESMA
  • MEMBER
  • 22 POSTS
The smell is coming from inside kind of where the shifter is. And as for the 4 fuses, one of them says it's for my "Starter Signal". Could that be the cause? It's been raining slot where I'm at so I haven't gotten a chance to look again plus my battery is dead. Will have to charge it.
Was this
answer
helpful?
Yes
No
Tuesday, May 18th, 2021 AT 7:45 PM
Tiny
JACOBANDNICKOLAS
  • MECHANIC
  • 110,192 POSTS
Hi,

I will have to check my other manual for fuses. According to the one I reviewed, they aren't for the starter. but that doesn't mean it isn't wrong.

If you are smelling it by the shifter, it could be related to the ignition switch. Also, if the battery is going dead, it sounds like a parasitic electrical draw.

Do this. Recharge the battery and check to see if you can identify which circuit is causing the electrical draw. Here is a link that explains how it's done:

https://www.2carpros.com/articles/car-battery-dead-overnight

Let me know what you find.

Joe
Was this
answer
helpful?
Yes
No
Tuesday, May 18th, 2021 AT 7:56 PM
Tiny
JERRY LEDESMA
  • MEMBER
  • 22 POSTS
I have already done that test. And yes, my test light stays on brightly. But, when I started pulling out fuses one by one, my test light would not turn off. I probably checked all fuses at least 3 times and could not locate the draw. But I only checked fuses and not the relays.
Was this
answer
helpful?
Yes
No
Tuesday, May 18th, 2021 AT 11:46 PM
Tiny
JERRY LEDESMA
  • MEMBER
  • 22 POSTS
And this isn't the first time my battery has gone dead, I've had to recharge it about three times already. If you look at the image I sent you of my fuse box lid you'll see that fuse number 9 says it's for my starter signal.
Was this
answer
helpful?
Yes
No
Tuesday, May 18th, 2021 AT 11:50 PM
Tiny
JERRY LEDESMA
  • MEMBER
  • 22 POSTS
It seems like every wiring harness that has electrical tape on it has been messed with. Wires cut, and put back together I'm afraid to keep going. What should I do? I'm starting to think I might have to have the car rewired which I hope that's not the case.
Was this
answer
helpful?
Yes
No
Wednesday, May 19th, 2021 AT 11:24 AM
Tiny
JACOBANDNICKOLAS
  • MECHANIC
  • 110,192 POSTS
Hi,

I would not be honest if I said there is an easy fix. I'm not sure what all has been done. They may have wired in a remote start. The two things I would say could be done would either be to follow the wiring schematics and follow one wire at a time to confirm it's correct or replace the harness.

For some reason, my online manual is still not working, but I was assured it would be working tomorrow. Once I gain access, I can double-check the fuses and look more into what could be causing it.

At this time, I would recommend leaving the battery disconnected until we determine the problem.

Take care,

Joe
Was this
answer
helpful?
Yes
No
Wednesday, May 19th, 2021 AT 7:34 PM
Tiny
JERRY LEDESMA
  • MEMBER
  • 22 POSTS
Thanks, will do. I'll keep you updated. Thanks again for all the info.
Was this
answer
helpful?
Yes
No
Wednesday, May 19th, 2021 AT 9:17 PM
Tiny
JERRY LEDESMA
  • MEMBER
  • 22 POSTS
Thanks, will do. I'll keep u updated. Thanks again for all the info.
Was this
answer
helpful?
Yes
No
Thursday, May 20th, 2021 AT 12:04 AM
Tiny
JACOBANDNICKOLAS
  • MECHANIC
  • 110,192 POSTS
You are very welcome, Jerry. I feel bad I wasn't of more help. If I was there to see and start digging in to check things, it would be different. Just for example, I would be checking the wiring that is taped to see if they have power. Also, if there was no power, I would check for continuity to ground. If there was continuity, I would then locate the schematic and try to identify the wire or wires by color and location. Wiring can take time when it comes to identifying issues.

My absolute biggest concern is the smell you get of something melting or burning. One of the wires is likely shorted to ground and getting hot enough to melt the insulation. In all honesty, that shouldn't happen if the correct fuse size is installed. It should blow before the wiring getting that hot, but again, it's hard to tell what has been done.

I just tried again and had no luck with the manual. I have no idea what is going on and why it is down.

Let me know what is happening and hopefully, the next time I hear from you, it will be working so I can dive a little deeper into the issue.

Take care of yourself.

Joe
Was this
answer
helpful?
Yes
No
Thursday, May 20th, 2021 AT 6:25 PM

Please login or register to post a reply.