No A/C or heat and the blower has stopped working

Tiny
HFENTON
  • MEMBER
  • 2001 VOLKSWAGEN JETTA
  • 1.9L
  • 4 CYL
  • 2WD
  • MANUAL
  • 265,000 MILES
I recently had the blower motor, register, cabin filter, new cowl cover and cabin air filter cover replaced. The heater and A/C blower speed was random, and I would have to toggle the switch back and forth to get the fan to work. Now, it has stopped working altogether. No air flow on any of the blower settings. Help!
Friday, December 31st, 2021 AT 5:03 PM

1 Reply

Tiny
JACOBANDNICKOLAS
  • MECHANIC
  • 110,192 POSTS
Hi,

It sounds like you have replaced everything but the switch. Here is what I need you to do. First, check fuse 25 in the fuse box on the left side of the dashboard. In addition to checking the fuse, confirm there is power to it. Here is a link you may find helpful:

https://www.2carpros.com/articles/how-to-check-a-car-fuse

If the fuse is good and has power, we need to go to the switch itself. Power to the switch comes from fuse 25 via a black wire with a blue tracer. Confirm there is power present at that wire at the switch. Here is a link you may find helpful:

https://www.2carpros.com/articles/how-to-check-wiring

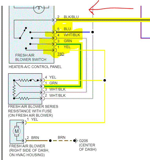
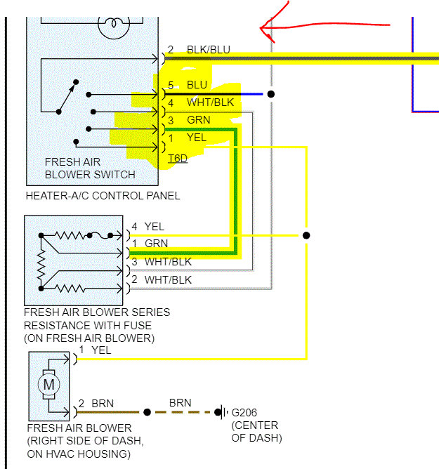
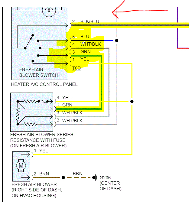
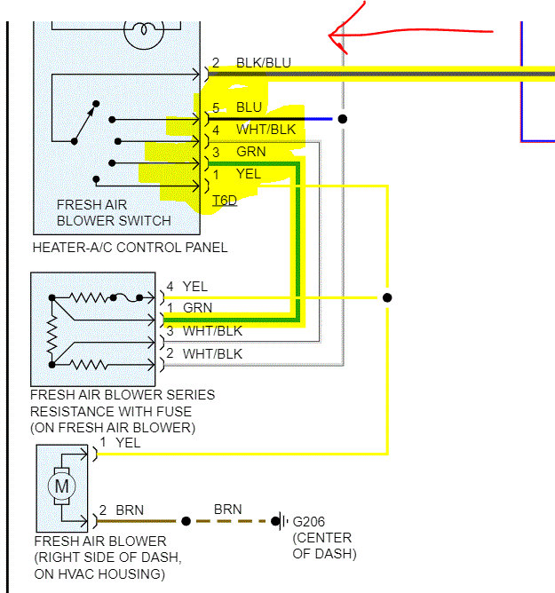
Now, if power makes it to the switch, we need to confirm power out from the switch. There are 4 wires out from the switch. Only one wire at a time will have power based on the speed you select. (See pic 1 below). I need you to check those wires for power out. For example, with the switch on high speed, the yellow wire should have power.

If you find they do have power, recheck the wiring to the new resister and then from the resister to the blower motor. Since things are new, I would suspect they haven't failed, but anything is possible.

If all wires are connected and tight, disconnect the blower motor and check the brown wire in the connector for continuity to ground.

I hope this helps. Please let me know if you have other questions and what you find.

Take care and Happy New Year.

Joe

See pics below. Pics 2 and 3 are the entire wiring schematic for the HVAC/Blower motor. I attached them for your reference. The last pic shows the fuse location.
Was this
answer
helpful?
Yes
No
Friday, December 31st, 2021 AT 11:54 PM

Please login or register to post a reply.