Need to diagnose an issue with seat heaters?

Tiny
PAPAECHO
  • MEMBER
  • 2016 JEEP WRANGLER
  • 3.6L
  • V6
  • 4WD
  • MANUAL
  • 107,000 MILES
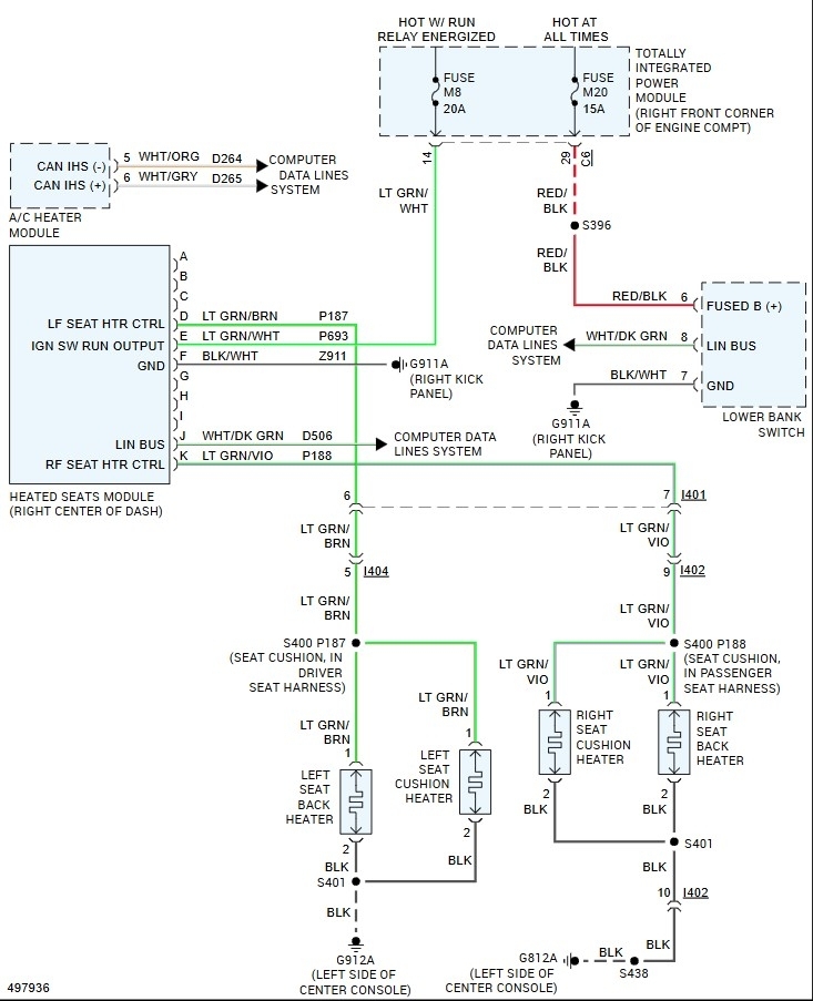
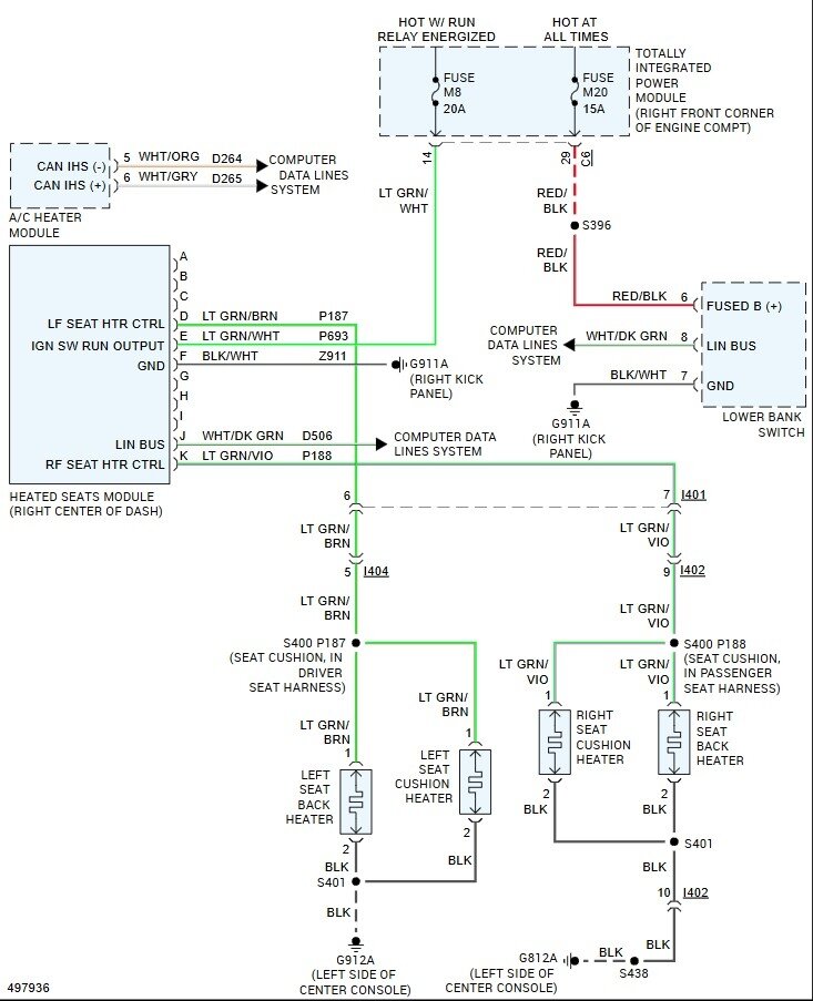
Need info on the TIPM module and connectors for the seat heaters. Should be M8 and M9 fuses IIRC.
Tuesday, July 29th, 2025 AT 5:53 PM

1 Reply

Tiny
STEVE W.
  • MECHANIC
  • 15,671 POSTS
Fuse M8 feeds both of the seats through the heater control module. If all 4 seat sections are not working, I would look at the control module's power and ground and check if the switch is operational. The easiest way to do that would be with a scan tool, the module and switch are monitored items and will set codes in the HVAC system. However, if the other items on the switch bank work it likely isn't the switch that has failed. It's also not likely to be the heat elements as there are 4 total and each seat is controlled on its own. I would unplug the control module and check for a power and ground using a test light in the connector across pins E and F. If the light comes on when you turn the ignition on, the power and ground is good. It is located behind the radio on the support. Remove the radio and it will be there as a black box a little larger than a deck of cards. This is a good video on the removal of the radio.
https://www.youtube.com/watch?v=VtzrNJVTPl4
Was this
answer
helpful?
Yes
No
Wednesday, July 30th, 2025 AT 1:30 AM

Please login or register to post a reply.