Tuesday, December 10th, 2013 AT 6:22 AM
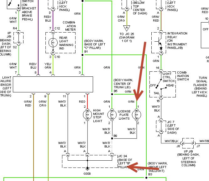
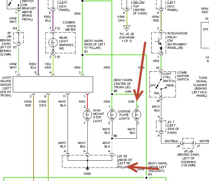
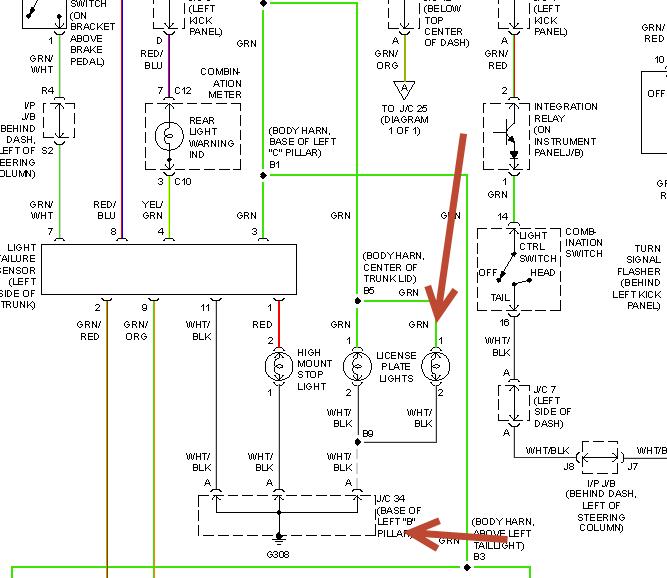
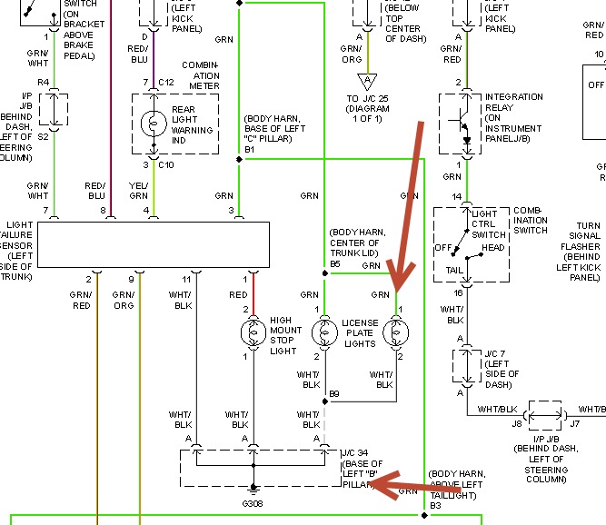
I have a 2000 Camry CE; 4 cylinder; front wheel drive. I have headlights, turn signals and all inside lights that's it. The tail, sides and licence plate don't work. I checked the tail fuse and it was good. The tail relay makes a click noise when I turn the light switch on for the tail lights. I can't get the tail relay to come out to switch it out and I don't know why it's so hard to get out. I was told from some one that it could be my light switch but, if that was the case wouldn't the inside light not either. Please help me I don't know what to do!


