Fuel Pump

Tiny
GEEDAWG
  • MEMBER
  • 1988 MERCURY COUGAR
  • V8
  • 2WD
  • AUTOMATIC
  • 140,000 MILES
HI. Help please! Can you tell me if there is a fuse for the fuel pump in this car? Fuel Pump was replaced 4 yrs ago. Has been used rarely. I cannot hear the "buzz" in the trunk area when I turn ignition. Car will not start.
Thanks!
Wednesday, March 10th, 2010 AT 8:00 PM

3 Replies

Tiny
BLUELIGHTNIN6
  • MECHANIC
  • 16,542 POSTS
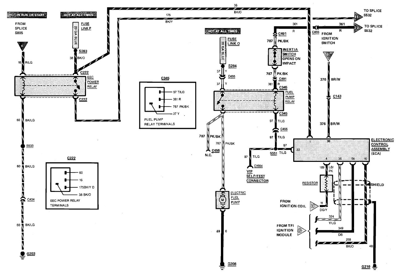
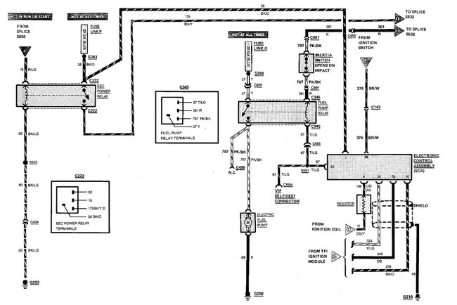
Check the fuel pump relay which is located above the right rear wheelwell. also check the fuel cut off (inertia) switch, located left side of trunk behind the trim panel

There is a fusible link that powers the fuel pump relay, check that as well

Heres a guide on using a test light, it will help

https://www.2carpros.com/articles/how-to-use-a-test-light-circuit-tester

Fuel pump wring diagram is attached below
Was this
answer
helpful?
Yes
No
-1
Wednesday, March 10th, 2010 AT 8:13 PM
Tiny
IHCCCARGUY
  • MEMBER
  • 1 POST
1988 Cougar has no fuse box under the hood and the manual doesn't have a listing for a fuel pump fuse.
Was this
answer
helpful?
Yes
No
Thursday, June 27th, 2024 AT 4:09 PM
Tiny
KEN L
  • MASTER CERTIFIED MECHANIC
  • 55,481 POSTS
Here is the location for the fuel pump relay. Check out the images (below). Please let us know what happens.
Was this
answer
helpful?
Yes
No
+1
Thursday, June 27th, 2024 AT 4:11 PM

Please login or register to post a reply.