Running rough, codes 13 and 21

Tiny
ROBERT RIFFE
  • MEMBER
  • 1992 NISSAN PATHFINDER
  • 3.0L
  • 6 CYL
  • 4WD
  • MANUAL
  • 150,000 MILES
Truck was running with newer engine in it. But was really shaking the hood. Not misfire. But more like it had bad gas. Code 13 and code 21. Which plug on the engine side, is the MAF harness connected to. I have been working on this truck for three months. And I am ready to put a match to it. Can you help?
Saturday, February 2nd, 2019 AT 12:58 PM

38 Replies

Tiny
JACOBANDNICKOLAS
  • MECHANIC
  • 110,192 POSTS
Hi and thanks for using 2CarPros.

The two codes are really separate from each other. One deals with an ignition issue and the other a coolant temperature sensor, either of which can cause a rough idle.

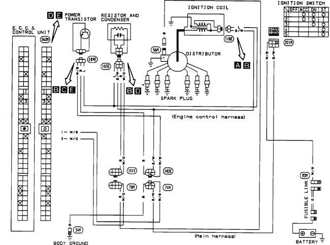
What I have done is attach the diagnostic flow charts for both conditions. However, I had to attach them in picture form. Read through them and see if they help. If there is something you can't read on them, let me know.

________________________________________

DTC 21
The ECU did not detect the ignition primary signal during starting or running.

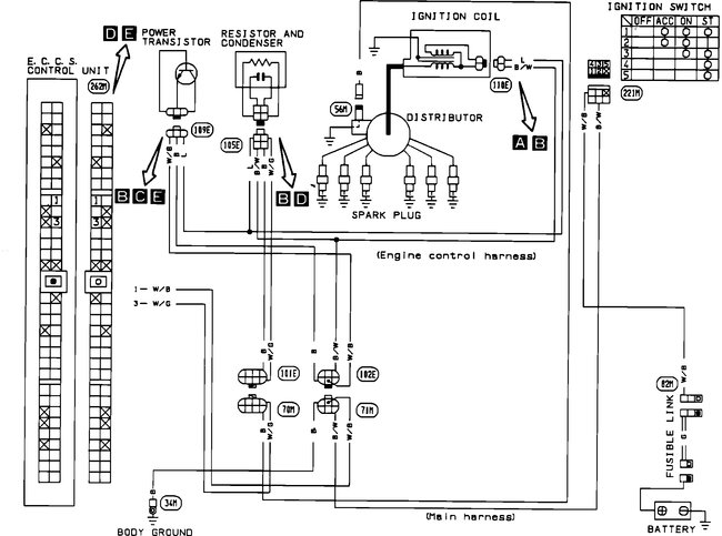
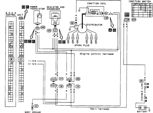
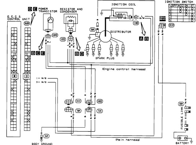
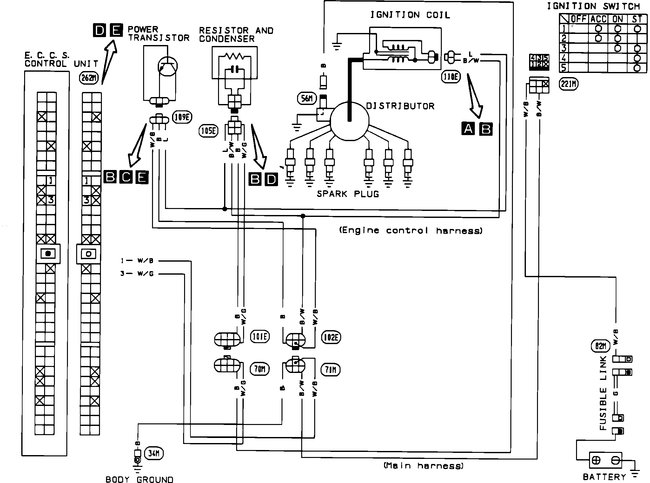
Code 21 Ignition Signal Diagnostic Chart / See Pictures 1-4

_______________________________________

DTC 13
The ECU detected an open or shorted circuit. (An abnormally high or low output voltage is entered.)

Code 13 Engine Temperature Sensor Diagnostic Chart / See Pictures 5 - 8

______________________________________

Let me know if this helps or if you have other questions.

Take care,
Joe
Was this
answer
helpful?
Yes
No
Saturday, February 2nd, 2019 AT 10:43 PM
Tiny
ROBERT RIFFE
  • MEMBER
  • 40 POSTS
I will check in the morning. Thank you
Was this
answer
helpful?
Yes
No
Sunday, February 3rd, 2019 AT 12:03 AM
Tiny
ROBERT RIFFE
  • MEMBER
  • 40 POSTS
Was told the 21 was a faulty MAF. But I didn't think it was. The engine ran rough and then all the sudden will just shut off as if it loss all spark. Reset battery and will start.
Was this
answer
helpful?
Yes
No
Sunday, February 3rd, 2019 AT 12:06 AM
Tiny
JACOBANDNICKOLAS
  • MECHANIC
  • 110,192 POSTS
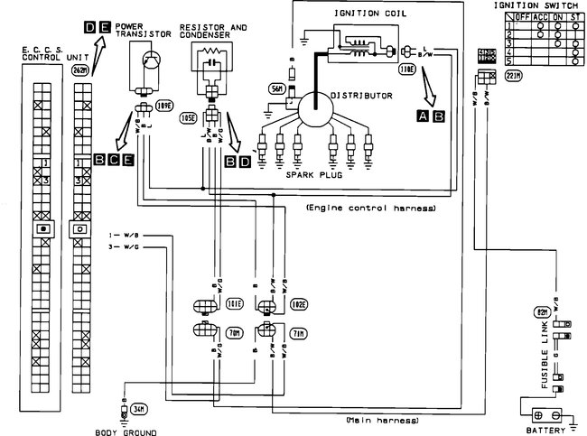
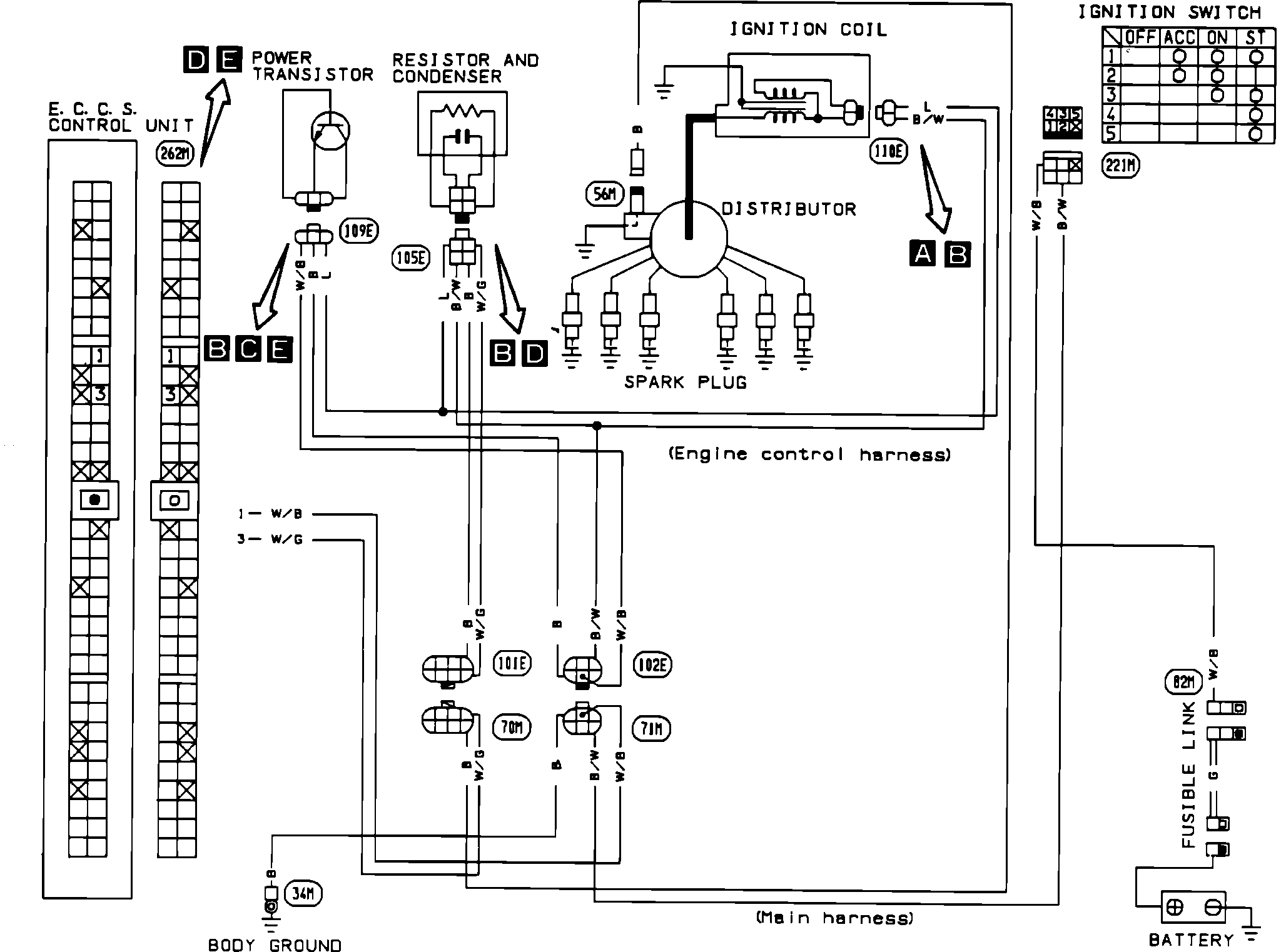
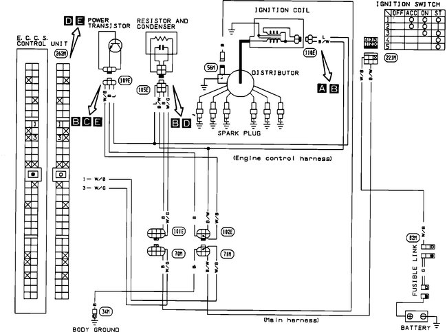
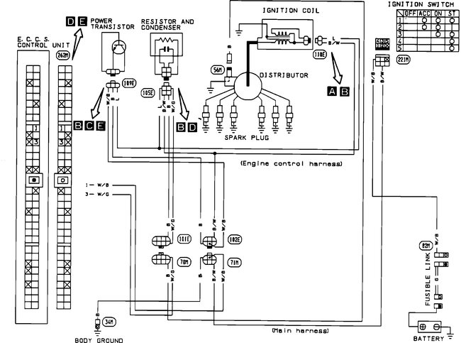
It almost sounds like a crank angle sensor. This one is in the distributor. Here are the tests for the sensor. Figured I would add them if you needed. That could tie into the DTC 21. Picture 1 correlates with these directions.

1. Leaving terminal connected, remove crank angle sensor.
2. Disconnect power transistor connector (to prevent electrical discharge from the ignition coil, avoiding possible electrical shock).
3. Turn ignition switch on.
4. Connect a volt meter between terminal 3 and ground.
5. Rotate shaft slowly and check for ON/OFF 5 volt signal.
6. Connect a volt meter between terminal 4 and ground.
7. Rotate shaft slowly and check for ON/OFF 5 volt signal.
8. Inspect rotor plate for damage or dust.
Replace the sensor if it fails the above tests.

Let me know what you find.

Joe
Was this
answer
helpful?
Yes
No
Sunday, February 3rd, 2019 AT 6:31 PM
Tiny
ROBERT RIFFE
  • MEMBER
  • 40 POSTS
Will do. Thank you. Its nice to have help. Everybody here says they'll help but never happens.
Was this
answer
helpful?
Yes
No
Sunday, February 3rd, 2019 AT 8:02 PM
Tiny
JACOBANDNICKOLAS
  • MECHANIC
  • 110,192 POSTS
Happy to help. And, I know the feeling. LOL

Take care and let me know what you find.

Joe
Was this
answer
helpful?
Yes
No
Sunday, February 3rd, 2019 AT 8:31 PM
Tiny
ROBERT RIFFE
  • MEMBER
  • 40 POSTS
No problem. I will let you no problem. Thanks again. I think you may be right About this. If it wouldn't make the wife upset, I would do it now. Lol
Was this
answer
helpful?
Yes
No
Sunday, February 3rd, 2019 AT 9:29 PM
Tiny
ROBERT RIFFE
  • MEMBER
  • 40 POSTS
Hey Joe, I put the EMC in my truck, that came with the engine I put in the truck. But my original EMC was working. But they both were doing the same stuff. If it matters. My question is, do you think they need to be hit by a dealer to reset or have the right program?
And I put my other crank angle sensor in. Distributor it didn't start. I am fixing to go do the test you showed me last night. Just getting off work. Will let you know more in a bit.
Was this
answer
helpful?
Yes
No
Monday, February 4th, 2019 AT 3:06 PM
Tiny
ROBERT RIFFE
  • MEMBER
  • 40 POSTS
Oh yea, the continuity from the resistor did not have any reading but the other did. I was suppose to b to h and then b to I right? Not all three at once?
Was this
answer
helpful?
Yes
No
Monday, February 4th, 2019 AT 3:12 PM
Tiny
ROBERT RIFFE
  • MEMBER
  • 40 POSTS
B to h did not read. I am going to check it again in a minute.
Was this
answer
helpful?
Yes
No
Monday, February 4th, 2019 AT 3:13 PM
Tiny
ROBERT RIFFE
  • MEMBER
  • 40 POSTS
It is b to d that do not have continuity. The coil to the resistor has nothing. With key off or on. Going to try that other test now.
Was this
answer
helpful?
Yes
No
Monday, February 4th, 2019 AT 5:00 PM
Tiny
ROBERT RIFFE
  • MEMBER
  • 40 POSTS
The second test was all good with the crank angle sensor. It was reading and when I turned it it moved up 5 or so on the ohms. And the other test b to d was in fact testing also. I cant get it to fire off though. The MAF has power going to it but cannot start it to check MAF. Why would it run, shut off and just turn over? Could it be the MAF is bad. Would that stop it from starting?
Was this
answer
helpful?
Yes
No
Monday, February 4th, 2019 AT 6:00 PM
Tiny
JACOBANDNICKOLAS
  • MECHANIC
  • 110,192 POSTS
Based on what you are saying, you checked it correctly and it sounds good. Tell me. Have you checked to see if it is getting spark?

https://www.2carpros.com/articles/how-to-test-an-ignition-system

Let me know. Also, if you haven't, see if it will start for a couple seconds using starting fluid.

Let me know.

Joe
Was this
answer
helpful?
Yes
No
Monday, February 4th, 2019 AT 6:06 PM
Tiny
ROBERT RIFFE
  • MEMBER
  • 40 POSTS
I checked the fire to the coil. After work I am going to check spark to plugs.
Was this
answer
helpful?
Yes
No
Tuesday, February 5th, 2019 AT 10:21 AM
Tiny
JACOBANDNICKOLAS
  • MECHANIC
  • 110,192 POSTS
Sounds like a plan. Let me know what you find.

Joe
Was this
answer
helpful?
Yes
No
Tuesday, February 5th, 2019 AT 6:42 PM
Tiny
ROBERT RIFFE
  • MEMBER
  • 40 POSTS
No fire to plugs. Think I might put the ECM that came on the truck back in and try it. I do not know what do.
Was this
answer
helpful?
Yes
No
Tuesday, February 5th, 2019 AT 7:08 PM
Tiny
ROBERT RIFFE
  • MEMBER
  • 40 POSTS
We have three days to move and nothing to move with. I am totally stressed. And doctor says stress will make cancer worse. Got to make it run. Thank you for your help. I've learned a little about Nissan. Thanks to you.
Was this
answer
helpful?
Yes
No
Tuesday, February 5th, 2019 AT 7:12 PM
Tiny
JACOBANDNICKOLAS
  • MECHANIC
  • 110,192 POSTS
Hi Robert,

Don't stress over a vehicle. Tomorrow will come if you worry or not, so hang in there. I think it may be a good idea to try the original ECM. Make sure to disconnect the battery prior to removal and replacement and don't connect the battery until after the ECM is connected.

The only other thing I can think of is the power transistor. Here is a description of it and its function:

PURPOSE
Activates the primary circuit in the ignition coil.

LOCATION
On the intake manifold in front of the distributor

OPERATION
The power transistor is a low current switch. It allows the signal sent from the ECU (very low current) to activate the primary circuit in the ignition coil (much higher current). This induces high voltage in the secondary windings of the ignition coil, providing spark to the distributor cap and plugs.

Picture 1 shows what the transistor looks like.

To test the transistor, using an ohm meter, check for continuity between terminals as per the image 2 below.

Let me know if this helps. Wish I was there to help you out. We'll figure it out.

Take care of yourself,
Joe
Was this
answer
helpful?
Yes
No
Tuesday, February 5th, 2019 AT 7:33 PM
Tiny
ROBERT RIFFE
  • MEMBER
  • 40 POSTS
Okay, I will check it out after I put the ECM back in. Thanks for everything.
Was this
answer
helpful?
Yes
No
Tuesday, February 5th, 2019 AT 7:37 PM
Tiny
JACOBANDNICKOLAS
  • MECHANIC
  • 110,192 POSTS
Not a problem. Let me know what you find. The more I think about it, the more I question if it is the transistor. You may want to check it prior to replacing the ECM to save time. But, that's your call.

Regardless, slow and steady.

Take care,
Joe
Was this
answer
helpful?
Yes
No
Tuesday, February 5th, 2019 AT 8:24 PM

Please login or register to post a reply.