Running rough, codes 13 and 21

Tiny
ROBERT RIFFE
  • MEMBER
  • 40 POSTS
Okay Joe. I don't have a resistor up front by distributor. But I think the one on the side of the intake beside the coil might be the one. But I put the original ECM back on it, but haven't tried to start it. So I left the battery (-) disconnected. I was rushed so I didn't connect it. Will try it tonight. But I have two resistors just in case one do not work. Fingers crossed.
Was this
answer
helpful?
Yes
No
Thursday, February 7th, 2019 AT 6:24 AM
Tiny
JACOBANDNICKOLAS
  • MECHANIC
  • 110,192 POSTS
It indicates the transistor to be mounted in front of the distributor. Regardless, try without replacing the resistor first and see what happens.

Let me know.

Joe
Was this
answer
helpful?
Yes
No
Thursday, February 7th, 2019 AT 6:17 PM
Tiny
ROBERT RIFFE
  • MEMBER
  • 40 POSTS
Hey Joe, you still there? I want to send you a photo of a black box I found way up under the dash. Mounted on bracket for gas pedal. Its about 4 inches by, by four with two black plugs.12 contacts on one and 16 on. Other. Fixing to send photo.
Was this
answer
helpful?
Yes
No
Thursday, February 7th, 2019 AT 6:46 PM
Tiny
ROBERT RIFFE
  • MEMBER
  • 40 POSTS
It is taking my phone awhile to upload video.
Was this
answer
helpful?
Yes
No
Thursday, February 7th, 2019 AT 6:55 PM
Tiny
ROBERT RIFFE
  • MEMBER
  • 40 POSTS
It started but it will run and then it acts like it drops a cylinder or two. If I work the gas pedal to the floor and back off until it tries to pick back up or I have to feather the pedal until it comes back. It does not have enough power to move the truck.
Was this
answer
helpful?
Yes
No
Friday, February 8th, 2019 AT 5:55 AM
Tiny
JACOBANDNICKOLAS
  • MECHANIC
  • 110,192 POSTS
Have you checked the resister?
Was this
answer
helpful?
Yes
No
Friday, February 8th, 2019 AT 9:38 PM
Tiny
ROBERT RIFFE
  • MEMBER
  • 40 POSTS
Hey Joe, I got it to run, but it is really sluggish and wont go above 25 to 30 miles an hour. You don't think the ECM needs to be hit at the dealership? Why wont it pick up speed?
Was this
answer
helpful?
Yes
No
Sunday, February 10th, 2019 AT 5:12 PM
Tiny
JACOBANDNICKOLAS
  • MECHANIC
  • 110,192 POSTS
Welcome back:

A step in the right direction! Okay, what did you do that got it to run? Does it idle normally? Can you rev the engine in neutral?
Was this
answer
helpful?
Yes
No
Sunday, February 10th, 2019 AT 7:34 PM
Tiny
ROBERT RIFFE
  • MEMBER
  • 40 POSTS
I changed the ECM back to the one that came in truck. Yes, it will idle at 1. And can rev the engine but it still has a sputter when revving or when I clutch out and give it gas. I have to bring the rpm's up to around 2 or more to get it to move without shutting off. But looses power up hill. But idles and does not have a miss. Sounds really good at idle. But that's the only time it sounds good. Has no get up and go at all.
Was this
answer
helpful?
Yes
No
Sunday, February 10th, 2019 AT 9:57 PM
Tiny
ROBERT RIFFE
  • MEMBER
  • 40 POSTS
Hey, also, when I took gas cap off there was a lot of pressure that bled off.
Was this
answer
helpful?
Yes
No
Monday, February 11th, 2019 AT 6:52 AM
Tiny
JACOBANDNICKOLAS
  • MECHANIC
  • 110,192 POSTS
The fuel tank pressure is normal. I do have a question. Are you sure the catalytic converter isn't plugged or something blocked in the exhaust?
Was this
answer
helpful?
Yes
No
Monday, February 11th, 2019 AT 6:45 PM
Tiny
ROBERT RIFFE
  • MEMBER
  • 40 POSTS
No its not clogged. But someone put a smaller size pipe on driver side exhaust. Passenger side is normal. Never thought about it. Would a smaller pipe from the manifold. Down to converter cause it to run like is loss of power.
Was this
answer
helpful?
Yes
No
Monday, February 11th, 2019 AT 7:13 PM
Tiny
JACOBANDNICKOLAS
  • MECHANIC
  • 110,192 POSTS
Any restriction in the exhaust can cause problems. It was just a thought because of the symptoms.
Was this
answer
helpful?
Yes
No
Monday, February 11th, 2019 AT 7:46 PM
Tiny
ROBERT RIFFE
  • MEMBER
  • 40 POSTS
Yea, the guy I bought the engine from had it made on the exhaust. It looks like a galvanized fence pipe. Now I have to find a way to get it off without braking the bolts. Or just break them and drill them out. Guess he was not so smart. Canadian he was. But nice guy.
Was this
answer
helpful?
Yes
No
Monday, February 11th, 2019 AT 8:09 PM
Tiny
JACOBANDNICKOLAS
  • MECHANIC
  • 110,192 POSTS
I have to be honest, you got me to laugh. I pictured the fence post. LOL I can't be sure that is the problem, but you shouldn't have restrictions in the exhaust.

If you could upload a picture of what you are dealing with, it may help.

Let me know the results.
Was this
answer
helpful?
Yes
No
Tuesday, February 12th, 2019 AT 6:32 PM
Tiny
ROBERT RIFFE
  • MEMBER
  • 40 POSTS
Hey Joe, where you going with that gun in your hand. Lol. Just picking at you.
Got a question. I had the truck running and I pulled the plug to the MAF and it shuts off. I know it should shut off. But I cranked it back up with it unplugged and plugged it back up and it cut down way low on the idle. But before I did the same thing but only it didn't cut the idle the first time unplugged it and plugged it back in. The second go around I first disconnected the battery like I was suppose to. And that's when it cut the idle down. When I plugged the MAF back in the idle dropped. Is that a clear sign that the MAF is messing up?
And on the exhaust manifold has a smaller pipe on the driver side than it calls for. But the smaller piece is on the flange side if the exhaust pipe, where it bolts to the manifold. And its only about 8 inches long and then it goes back up to the regular size exhaust pipe then to the catalytic converter.
Was this
answer
helpful?
Yes
No
Tuesday, February 12th, 2019 AT 7:10 PM
Tiny
ROBERT RIFFE
  • MEMBER
  • 40 POSTS
Hope I made sense. When I disconnected the battery and then unplugged the MAF. Waited five minutes and booked battery back up. Then I cranked the truck and it ran smoother than before. That is until I plugged the MAF back in. Then it dropped in idle and added a shake to the truck now is that what is suppose to happen or is the MAF starting to mess up.
Was this
answer
helpful?
Yes
No
Tuesday, February 12th, 2019 AT 7:16 PM
Tiny
JACOBANDNICKOLAS
  • MECHANIC
  • 110,192 POSTS
Interesting. It does sound like an issue. I just went through old records and there is a technical service bulletin related to the MAF and wiring. I wonder if you disconnecting and connecting is related to this bulletin. The bulletin indicates an issue with the plug on the MAF. Here are the test directions. The two pics attached correlate with these directions. The test is simple, so give it a try. I realize it deals with a code, 45, but anything is possible.

_______________________________________

MASS AIR FLOW SENSOR TEST
Note:
The best way to resolve a Code 45 or driveability incident is to carefully go through ALL the steps contained within this bulletin.

A POOR CONNECTION FOR EITHER THE MAFS GROUND OR SIGNAL WIRE CAN CAUSE A FALSE HIGH MAFS VOLTAGE READING, THIS WILL CAUSE A RICH MIXTURE.

NOTE:
All tests should be performed with the engine @ 2000 rpm. Engine temperature should be warm.

1. Gently move the MAFS harness and connector in all directions while observing the engine speed. If the engine speed or engine smoothness changes when the harness connector is moved, the incident may be caused by a poor connection at the connector pins.

2. Gently move the MAFS harness and connector in all directions while observing the ALPHA reading on CONSULT This reading should not change while wiggling the MAFS harness or connector.

If moving the MAFS harness causes a change in the ALPHA reading, then the harness/ connector must be repaired:

A. Disconnect the MAFS connector at the MAFS.

B. Inspect the male pins on the MAFS for corrosion or damage (clean and repair as necessary).

Pic 1

C. Remove, inspect, and reinstall ONE AT A TIME, the female pins at the MAFS harness connector. Carefully push the connector and wire out through the back side of the connector. Use a modified Kent-Moore tool J38751-305 (modify by increasing the length of the working end of the tool about 1/4" - this can be done with a grinder or file) Extract the individual pin by releasing the locking tab with the special tool through the recess on the component side of the connector. Inspect the contact surfaces of the pin for any corrosion or damage. The female pins contact force should be checked by sliding the female connector over the appropriate male pin on the MAFS and checking for a snug fit. The contact force can be increased by bending the contact springs toward each other slightly with an appropriate tool.

Pic 2

D. If any of the pins appear to be damaged, or if the wire is not properly crimped onto the female pin the terminal pin must be replaced. The terminal pin connector P/N is J38751-50. The wire seal P/N is J38751-48. Both parts are available in the Kent Moore terminal repair kit. Crimp and solder the new terminal pin on to the harness wire.

E. After all the female pins have been inspected/repaired, reattach the MAFS connector and perform tests 1 and 2 above to verify repair.

__________________________________________

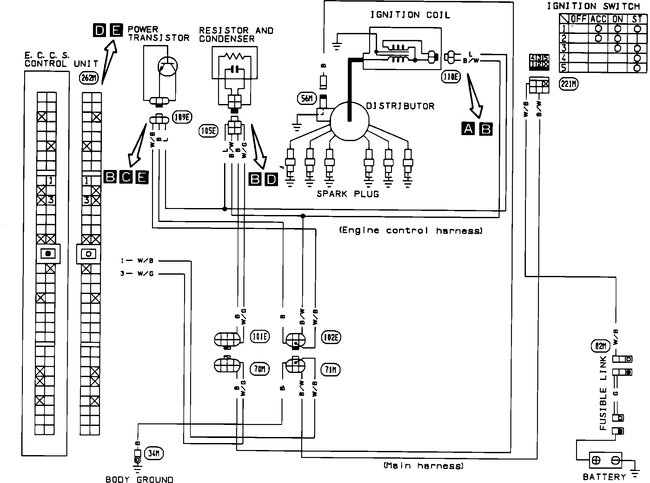
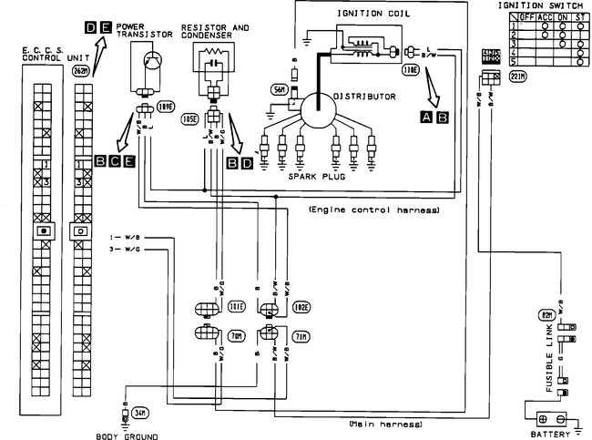
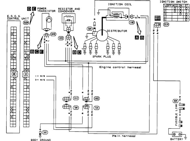
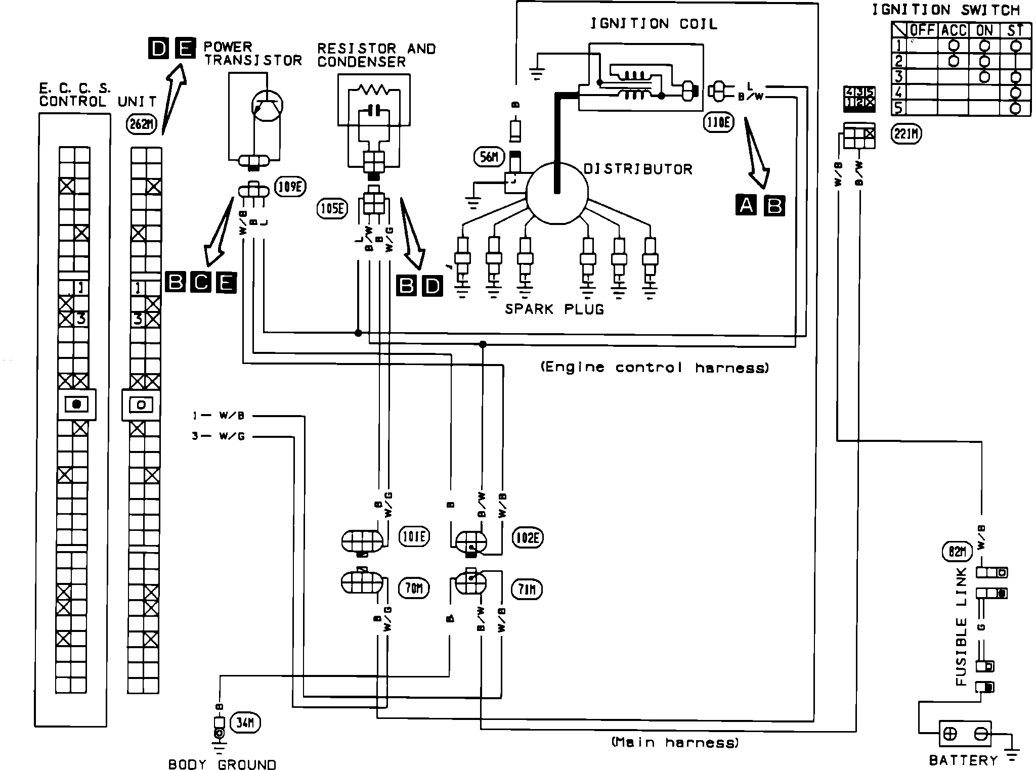
Also, pictures 3--6 are the diagnostic flow charts for code 21

Picture 7--10 are the diagnostic flow charts for code 13

I added them just in case the MAF doesn't fix the issue.

That is an easy test. Try it and let me know the results.

Take care,
Joe
Was this
answer
helpful?
Yes
No
Tuesday, February 12th, 2019 AT 7:28 PM

Please login or register to post a reply.