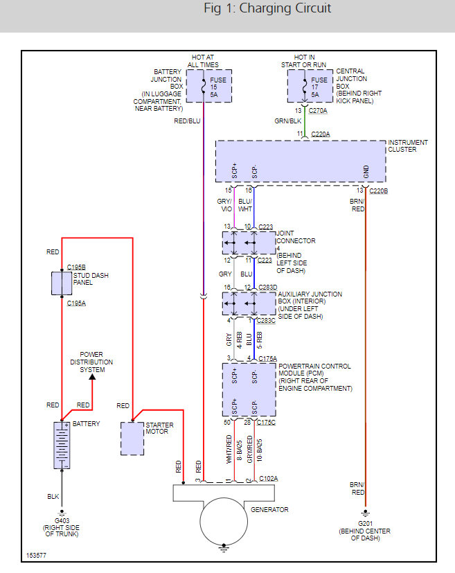
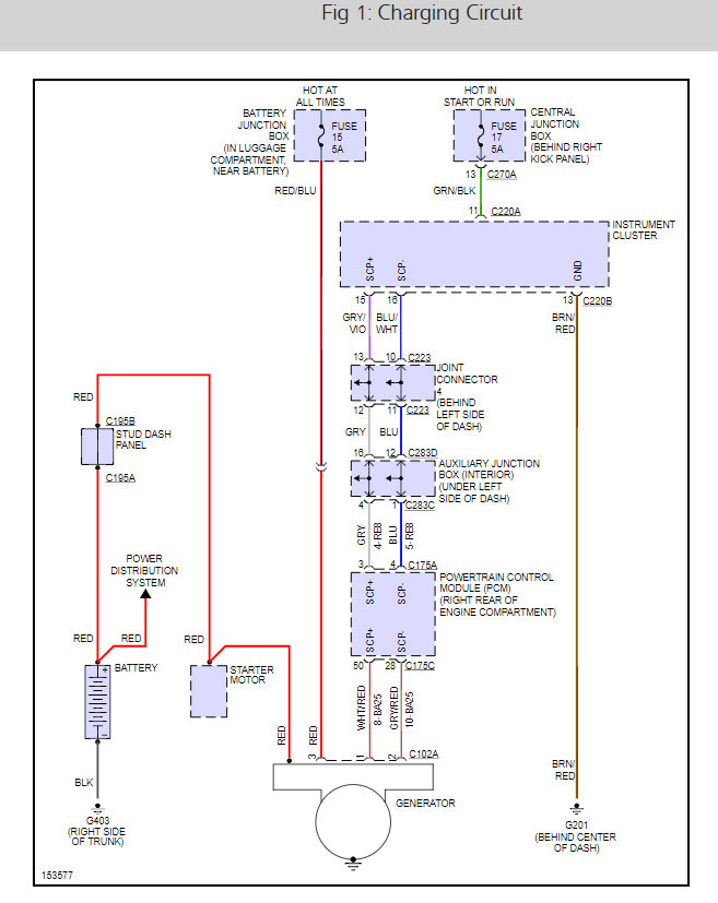
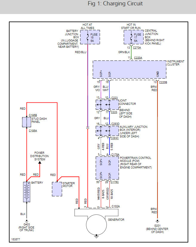
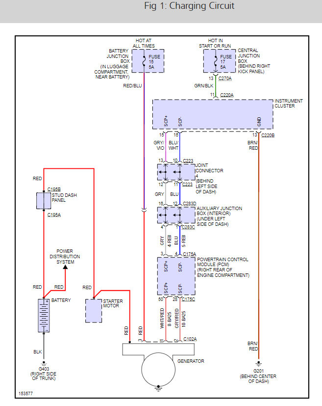
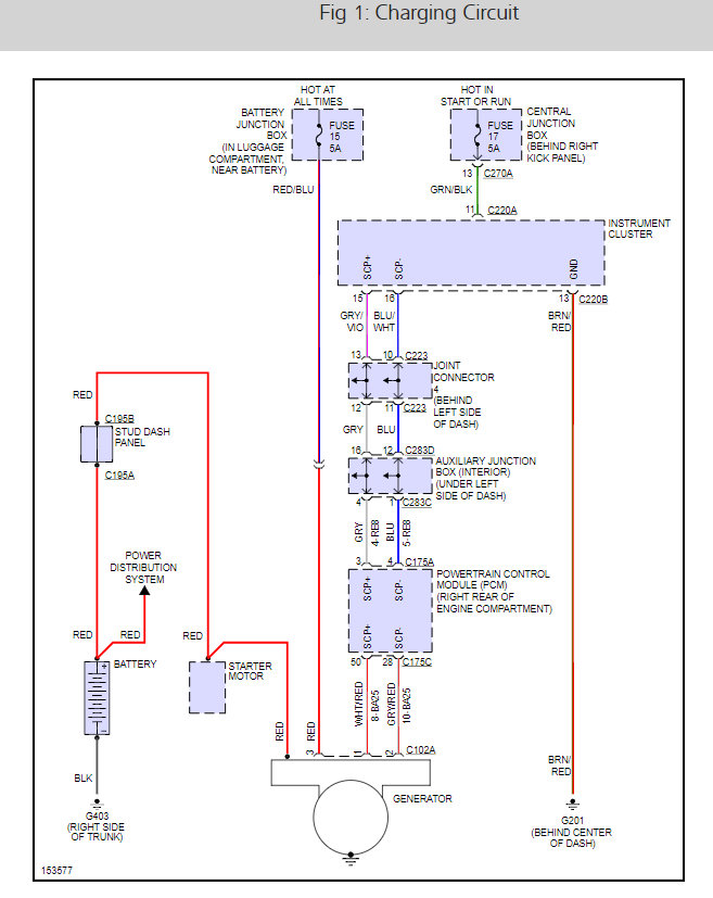
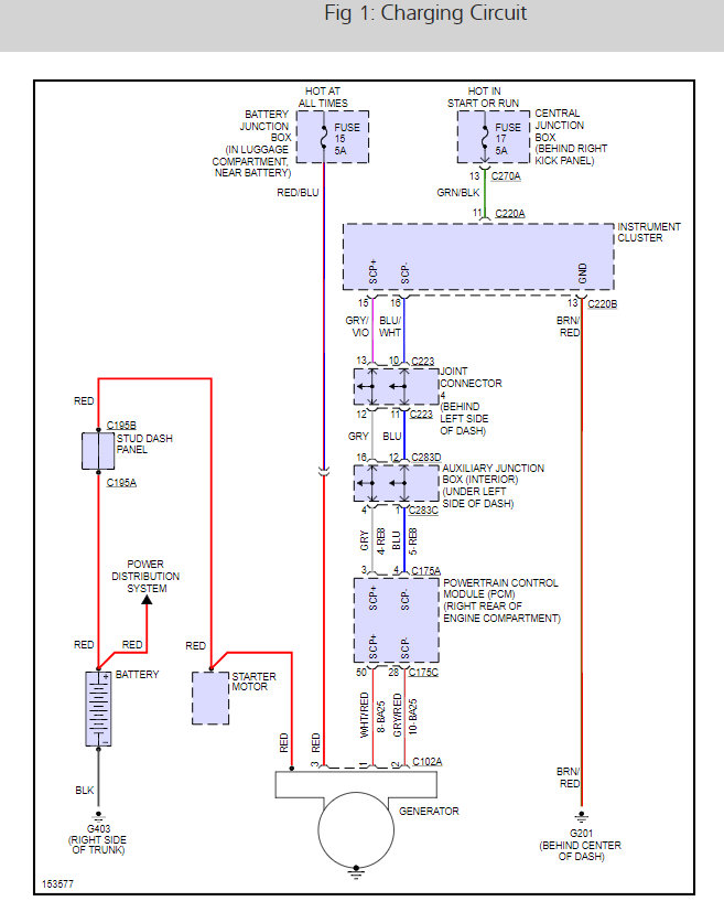
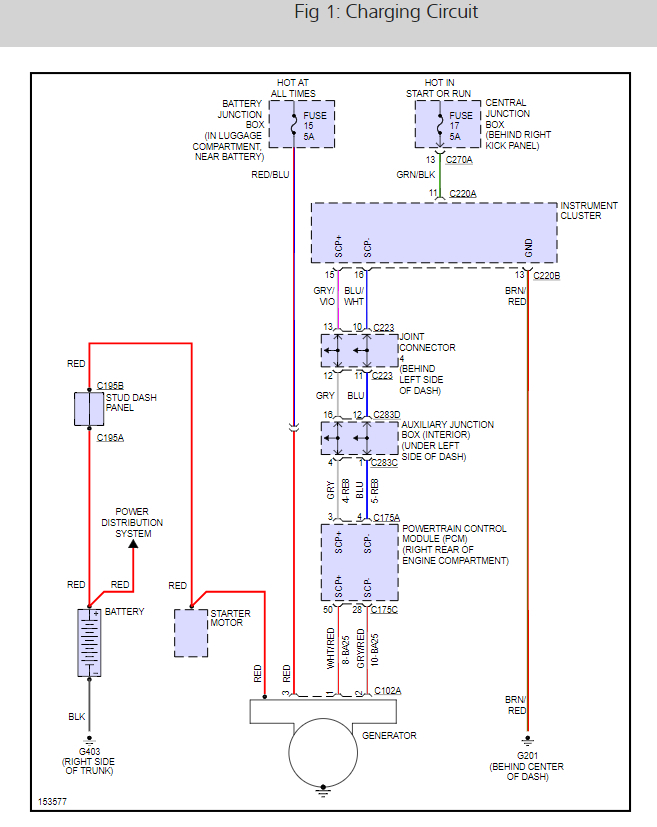
Then, recently, the light came on often and went off many times a day. I had it diagnosed by a dealer and was told it was an alternator overcharging at 17.8 volts. I had a different repair shop replace the alternator. After the repair, not only did the same warning light appear, but the "ABS", Advance Track System", and Check Engine Temperature" warniing lights appeared. I took it back and they put in another alternator; thinking the first part was defective, and still the problem wasn't corrected.
I took it to another dealer who identified the problem as a defective fuse block; a $3900 part + 7-8 labor hours to repair. They said they have never seen anything like this before. By coincidence, it was the same dealer who diagnosed the problem, when faced with same warning light situation over 2 years ago, as an alternator and battery (which I never had repaired because a different automative repair shop said that it was not; they replaced a battery cable and connector which seemed to fix it. Until the light appearred and disappeared again several months later).
At the time I first experienced the problem, the car was under warranty. Noone ever diagnosed the problem correctly before. What is my recourse with the manufaturer to have this very rare problem repaired at the manufacturer's cost?
And what could be the cause of such a problem with the fuse block? Could one of the previous repairmen have damaged it during their alternator repair and diagnosis?. (I noticed the fuse block cap was off and the fuses were loose. My car's power shut completely down and stalled just after starting the car and putting it in gear the day after the repair was initially completed when I was trying to take it back in again. I pushed the loose fuses down until I heard a "click" then I had power and the car started; but the warning lights were all on.)
Important note:
Also, noone ever was able to obtain a "code" during the diagnosis that identified the problem; why the warning light came on. The tests always showed "pass" no false codes.
What do you recommend I do?
Tuesday, February 24th, 2009 AT 1:29 PM









