Thursday, October 29th, 2020 AT 9:37 AM
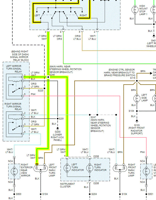
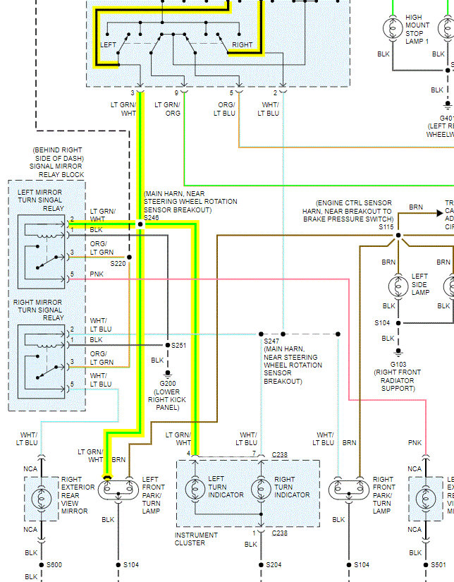
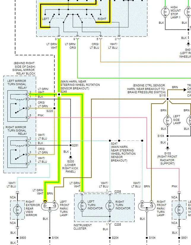
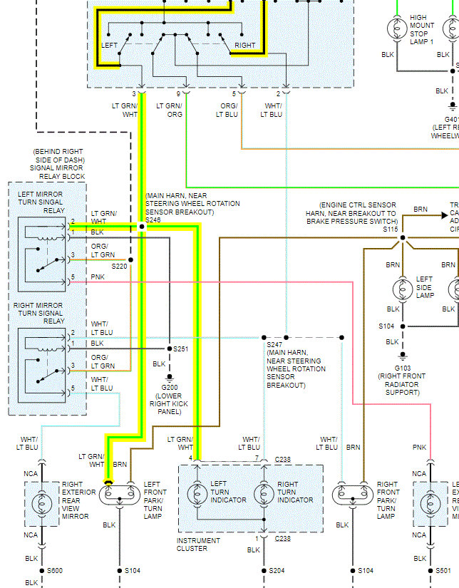
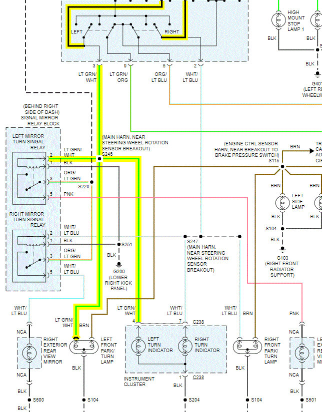
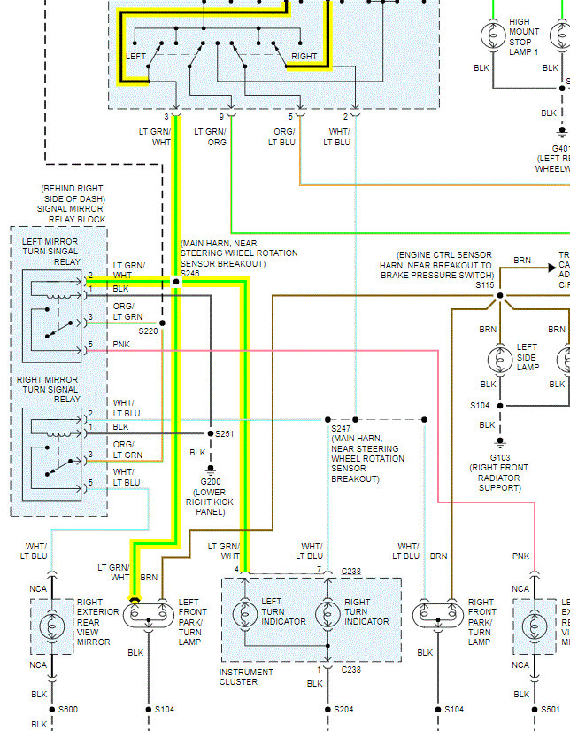
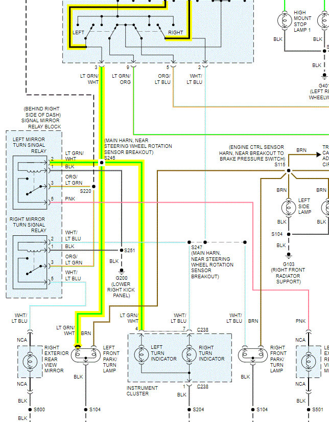
All other signals work properly and the left socket and bulb work when swapped into the right socket. There are no fuses blown and the relay is working. The wiring has no breaks, frays, or visible problems. All attachments are secure. What have I missed?



