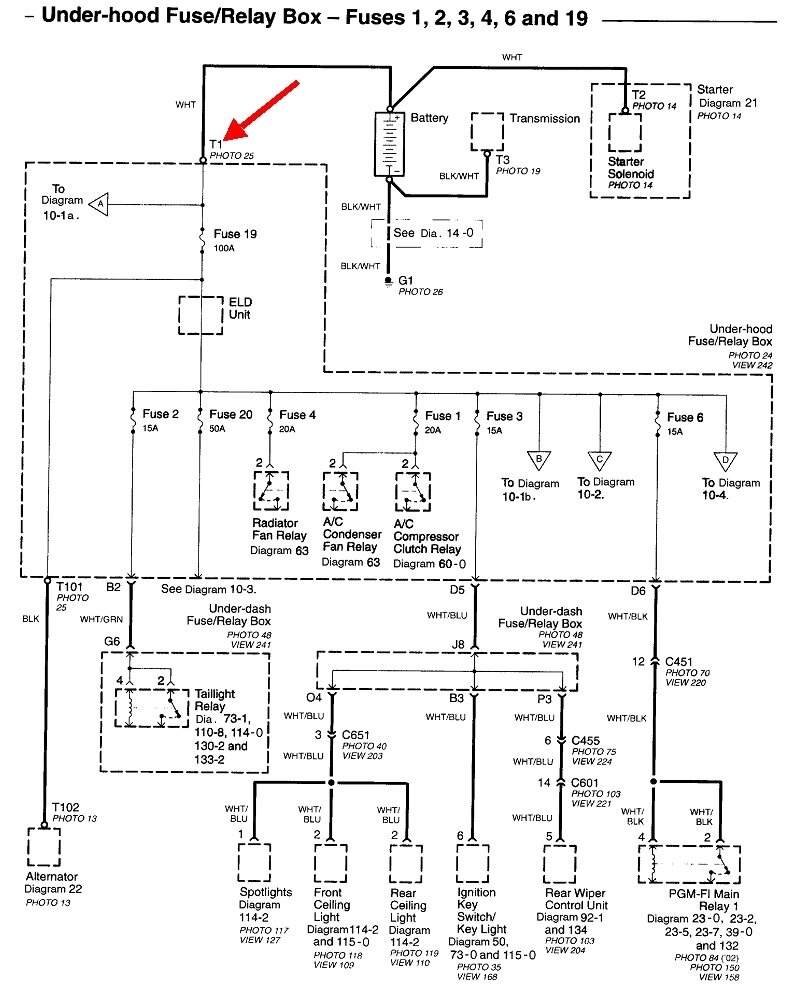
Turn the key all the way on, dash lights come on for a couple of seconds then turn off, and nothing. No sound (dead silence). Turn the key back to off, green key light on dash flashes 10 times or so, turns off; do this a few times and it begins to turn over on the 3rd or 4th try and will start.
And now after 3 months of that scenario, I now have to push the gas pedal for it to catch a start when it does turn over (turn over is usually slow).
OBD reads only O2 sensor issue, but have had that for 2 years (yes, need to change).
Added new spark plugs 2 weeks ago, got about 10 no problem starts, and the issue began again. Found oil in one spark plug well, replacing valve cover/o-ring (top) gaskets & ignition coils next week.
Read everything it could be, checked symptoms of those items, and of the issues listed, the car doesn't have symptoms of those failing parts.
What could possibly cause a completely dead reaction with key in on position, (as mentioned above) until the third try, and then the engine begins to turn over and I give it gas and it starts?
Thank you for any input, no matter what ideas you may have. Please tell me.
Thanks,
L.A.
Sunday, November 13th, 2022 AT 9:01 AM





