Thursday, December 7th, 2017 AT 9:44 PM
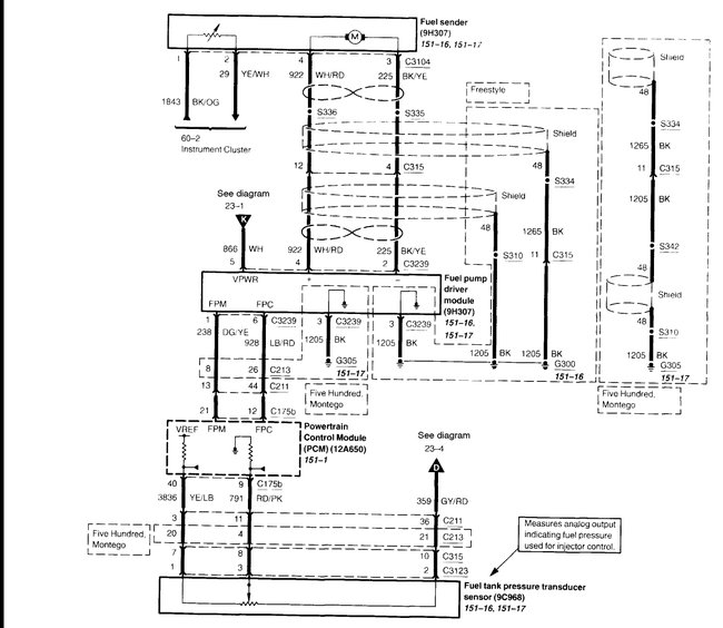
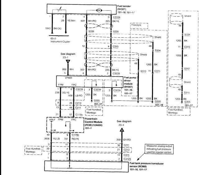
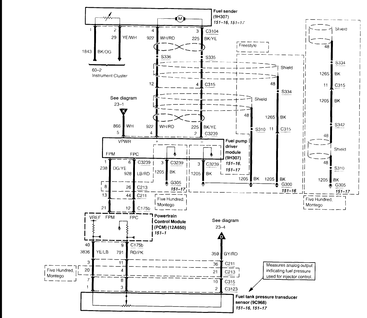
Hey guys. I just bought the car listed above used in 9/10 condition. Interior looks like new. Car runs smooth and as it should. Everything works great until I noticed my fuel gauge reads empty all the time. $40.00 in the tank and gauge still shows empty. At one point I saw all the gauge needles judder randomly for about ten seconds then stopped. The back lighting in some areas dims out on its own and sometimes back lights in some areas do not work at all. (Instrument panel cluster back lights) the coolant temperature gauge does not illuminate at all yet works as far as readings go. Strange thing is there is no engine light on yet when the scan tool is plugged in it displays codes p0462 and p2067. I was reading somewhere online that the car may throw this combination of codes if a cluster panel is going faulty because one or more gauges themselves may have failed. However, that is just one possibility. Any help and opinions would be greatly appreciated.



