Where is the ignition number one relay located?

1996 TOYOTA AVALON
153,000 MILES • 2WD • AUTOMATIC
Avatar
RHONDA GILBERT
  • MEMBER
  • 3 POSTS
I need to locate where in the vehicle the physical location on the Ignition No 1 Relay is on my car. I have been scouring the internet and cannot find it. I need more than just the diagram. Can you help?
Jul 12, 2022 at 3:42 PM
Advertisement
Repair Safety Notice: This information is for general instructional purposes only. Vehicle repair can be dangerous. Verify all information, follow manufacturer service procedures, use proper tools and safety equipment, and consult a qualified repair shop when needed.
Avatar
AL514
  • AUTOMOTIVE REPAIR CONTRIBUTOR
  • 5,477 POSTS
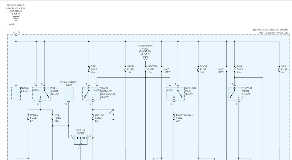
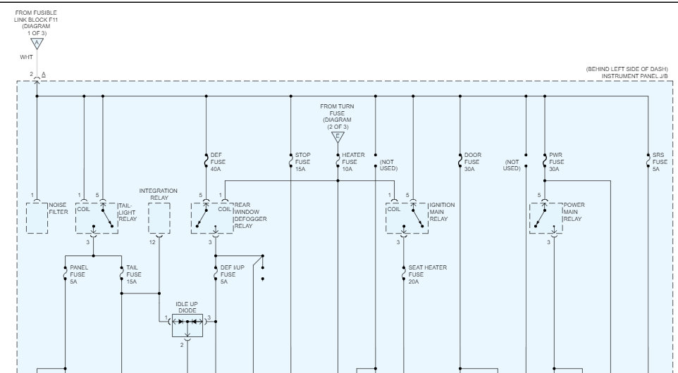
Hello, what exactly are you trying to figure out? There is the EFI Main Relay which powers up most of the engine computer components. And there is an Ignition Main Relay, but strangely enough it powers up the seats in vehicles, seat heaters, seat back heaters, things of that sort. The second diagram is the Ignition Main Relay located on the driver side dash instrument panel junction block. So, there will be a small cover somewhere either on the side of the dash or down by your feet on the driver side. Thats where that relay is located. I don't see anything labelled Ignition number 1 Relay. If I find anything more ill post it. But if you have a specific issue your dealing with, that might make it a little easier.
Toyota doesn't make anything easy when it comes to finding certain circuits, somethings are labelled engine, but have nothing to do with the engine, Thats why you are having so much trouble finding information.
Jul 12, 2022 at 3:58 PM
Avatar
RHONDA GILBERT
  • MEMBER
  • 3 POSTS
Hi and thank you for your quick response. My dad is working on the car and the Ignition numberr1 relay is what he told me he needed to find the location for to test, I guess. The car will start, but it will not come out of gear, the radio doesn't come on, the dash lights don't come on, the blinkers don't come on, the power windows and door locks don't work. It was all working previously. This is a great car and is my 17-year-old daughter's first vehicle so she is chomping at the bit to get it fixed!
Jul 12, 2022 at 4:07 PM
Advertisement
Avatar
AL514
  • AUTOMOTIVE REPAIR CONTRIBUTOR
  • 5,477 POSTS
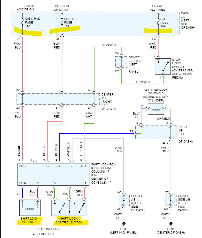
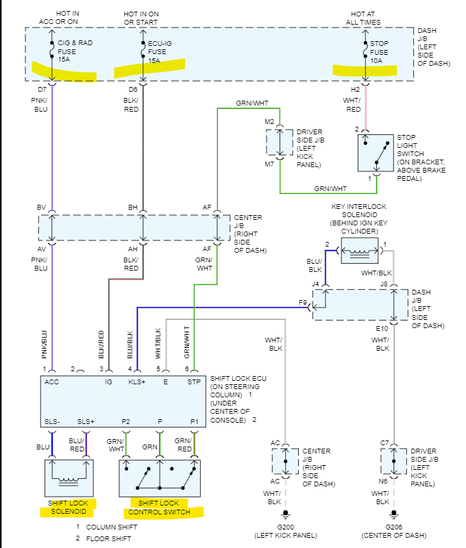
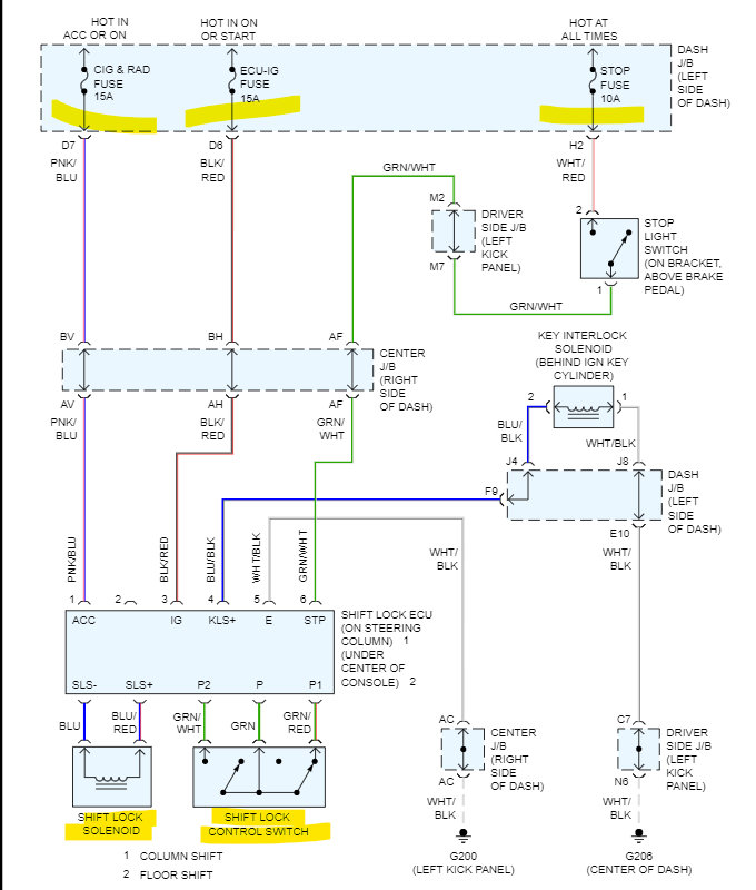
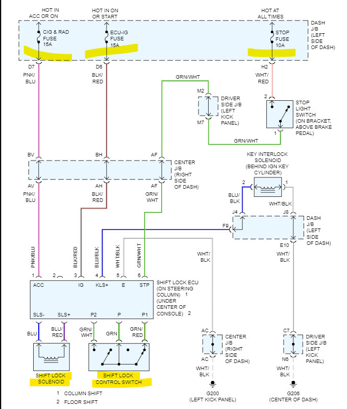
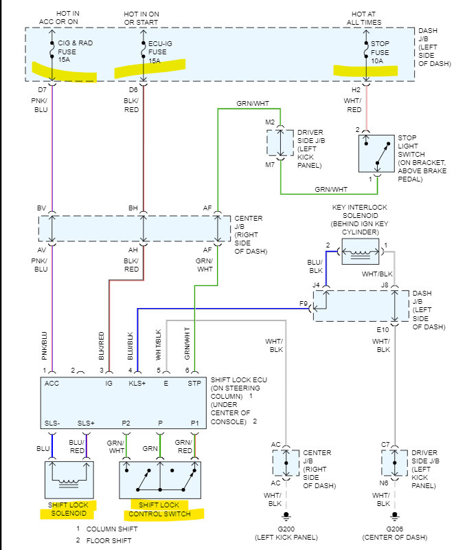
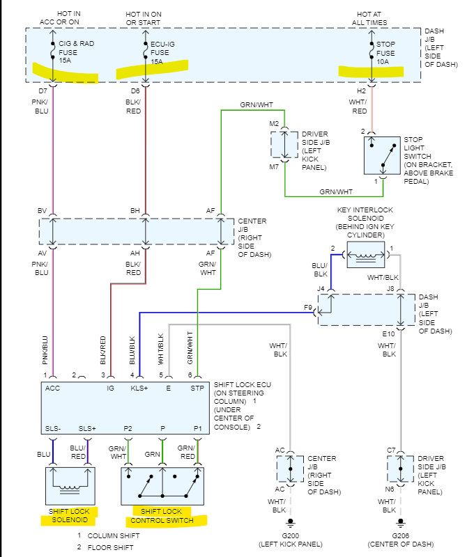
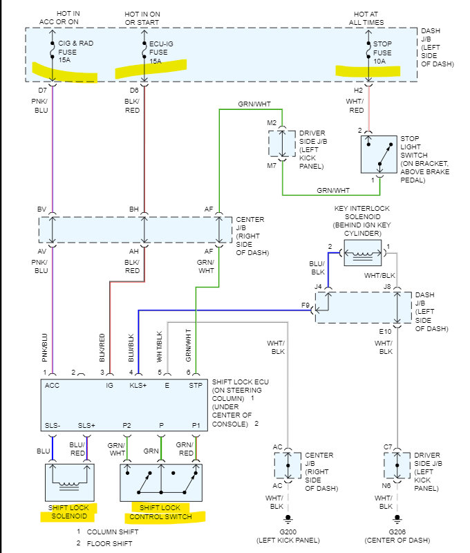
Okay, because of the way Toyota ties things together, I'm just giving all the power diagrams for everything. So, diagrams 1 and 2 (1 is the top 2 is the bottom half), 3 and 4, 5 and 6 all go together. If you print them out, you'll see you can just take 1 and 2 and put them together, etc. I'm also adding in the Shift Interlock as a separate diagram, (page 7) because it can be a bit difficult to understand, but this way he has everything for the vehicle. Because everything was working previously, and I'm not sure how long the car has sat, but I would look for rodent damage. They love to chew on wires, and check all fuses, under the hood and in the interior fuse panels. If you need anything more just ask. but I think he will be able to find what he needs from here. I would look for a main power feed or fuse since so many components are not functioning.
Jul 12, 2022 at 4:08 PM
Avatar
RHONDA GILBERT
  • MEMBER
  • 3 POSTS
Thank you! Once we identify which of these is the issue I will respond here and let you know. Thank you for your assistance.
Jul 13, 2022 at 7:24 AM
Advertisement
Avatar
AL514
  • AUTOMOTIVE REPAIR CONTRIBUTOR
  • 5,477 POSTS
Make sure to check all your fuses to, if one is missing power, you will know which circuit is affected.

https://www.2carpros.com/articles/how-to-check-a-car-fuse

https://www.2carpros.com/articles/how-to-check-wiring

https://www.2carpros.com/articles/how-to-use-a-voltmeter
Jul 13, 2022 at 1:04 PM