Monday, April 23rd, 2018 AT 7:26 AM
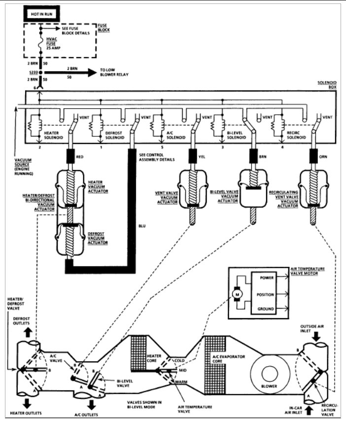
My air does not blow out through my dashboard but out of the bottom of my car on my feet and through my defrost vents. The air blows cold just not through my vents.


