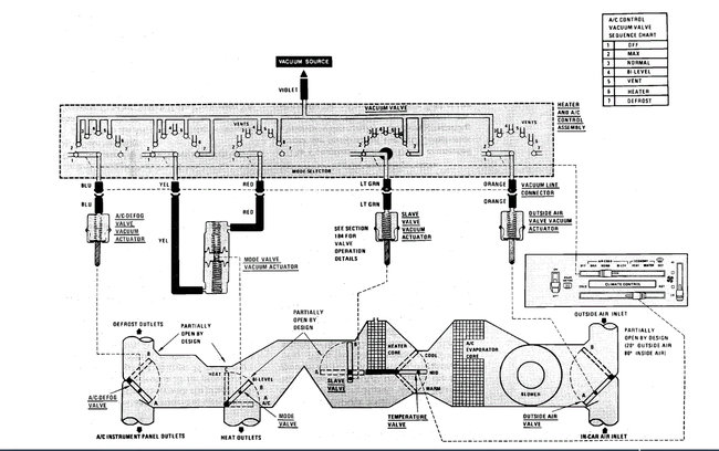
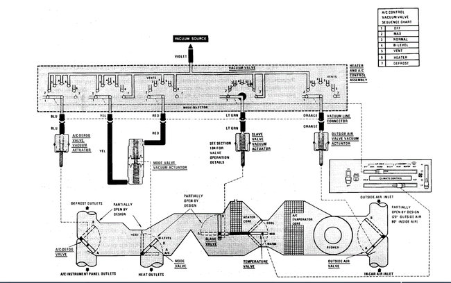
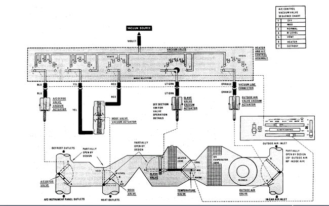
It may either be a clogged heater core or low coolant level.
Check the coolant level and be sure it is full.
If it is, you need to flush the heater core. Remove both hoses from the core and use a garden hose and run it through the pipes back and forth until you get all the debris out and get an even flow of water out of the pipes.
Roy
Was this helpful?
Yes
No
Monday, March 22nd, 2021 AT 2:16 PM
(Merged)









