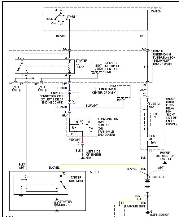
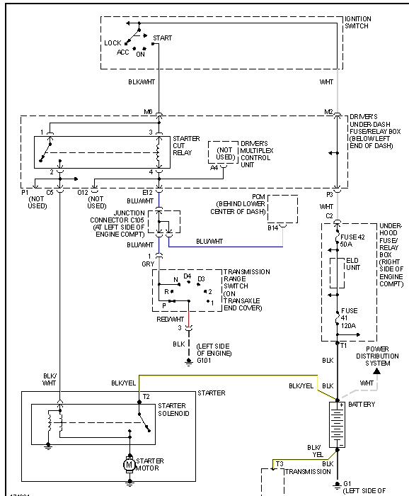
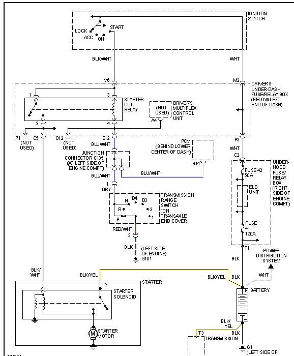
Monday, September 13th, 2010 AT 10:58 AM
About once a week for the past 6 weeks the van just won't start. It has connection to the battery, it turns over, all lights come on, but it just won't make the connection to start. After trying 6 or seven time to start it, it eventually starts. It is as if it isn't getting gas, like a pump problem. We don't smell any gas and we are not burning gas any faster than we normally do.


