Alternator not charging battery

Tiny
RACHELR23
  • MEMBER
  • 1997 HONDA CIVIC
My boyfriend's car started flashing it's lights one day and all at the same time the speedometer stopped working, it was like it was tweaking out. And the check engine light came on. He had it tested and it said that it was the o2 censor, then he did a system test from the battery and it said that the alternator wasn't charging the battery, he looked at the wires, the ground wires and everything looked fine. Can someone please help and maybe have an idea of what it might be that would make the alternator not charge his battery?
Tuesday, March 2nd, 2010 AT 7:46 PM

9 Replies

Tiny
KHLOW2008
  • MECHANIC
  • 41,814 POSTS
Hi rachelr23,

Get a free scan done at Autozone and let me know the exact trouble code.

The speedometer not working could be due to a faulty Vehiclle Speed Sensor and that would cause the CEL to indicate.
Was this
answer
helpful?
Yes
No
Sunday, March 7th, 2010 AT 2:07 PM
Tiny
RACHELR23
  • MEMBER
  • 2 POSTS
He was going to bring the honda to a mechanic, but today he figured out that it was one of his o2 censors that was causing the problem, Thank you for the help though!
Was this
answer
helpful?
Yes
No
Sunday, March 7th, 2010 AT 7:50 PM
Tiny
KHLOW2008
  • MECHANIC
  • 41,814 POSTS
You're welcomed but I don't think the O2 sensor would cause the symptoms indicated except for the CEL light indicating.

Anyway if you have further questions, just post reply and I would get back to you.

Have a nice day.
Was this
answer
helpful?
Yes
No
Monday, March 8th, 2010 AT 8:56 AM
Tiny
WEZZY_NETWORKS
  • MEMBER
  • 6 POSTS
Hey, I have a 1998 Civic EX manual. My battery keeps draining. It's brand new made last month along with a new alternator. I cleaned off all grounds, checked all fuses and still no charge to the battery. The battery light on the dash does not come on I checked the bulb it's fine and so are the fuses. What else could possibly be the problem?
Was this
answer
helpful?
Yes
No
Wednesday, October 6th, 2021 AT 11:58 PM
Tiny
SQM
  • MECHANIC
  • 6,383 POSTS
Hello,

Battery draining overnight or after several hours means you might have a parasitic draw in the battery. Since this is a different issue than the alternator, please open a new thread and your question will be at the top of the list for all the experts to see.
Just follow this link:

https://www.2carpros.com/questions/new

Thank you.
Was this
answer
helpful?
Yes
No
Thursday, October 7th, 2021 AT 3:01 PM
Tiny
WEZZY_NETWORKS
  • MEMBER
  • 6 POSTS
Battery does not drain over time so it's not parasitic draw. When ignition is turned to on position oil light turns on so does the e brake light, but not the light for the battery. I put a new bulb, I checked all fuses and still no light. I then checked for any dirty grounds and cleaned them all off, making sure they have good connection. Checked all under-hood fuses as well all good. Even checked for continuity between the white and blue wire from the alternator wire harness and the gauge cluster. So, I'm really out of ideas and need help.
Was this
answer
helpful?
Yes
No
Thursday, October 7th, 2021 AT 5:52 PM
Tiny
JACOBANDNICKOLAS
  • MECHANIC
  • 110,194 POSTS
Hi, Weezy.

Noticed it has been a few days since we made contact with you. Has any progress been made? We're interested in knowing.

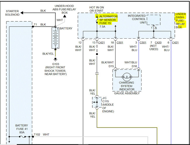
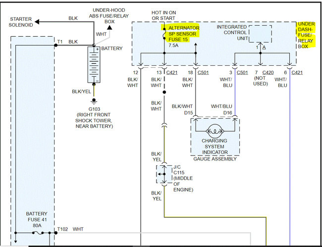
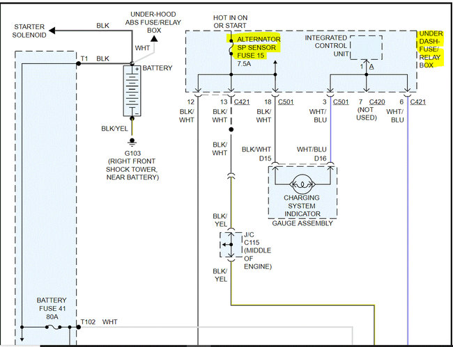
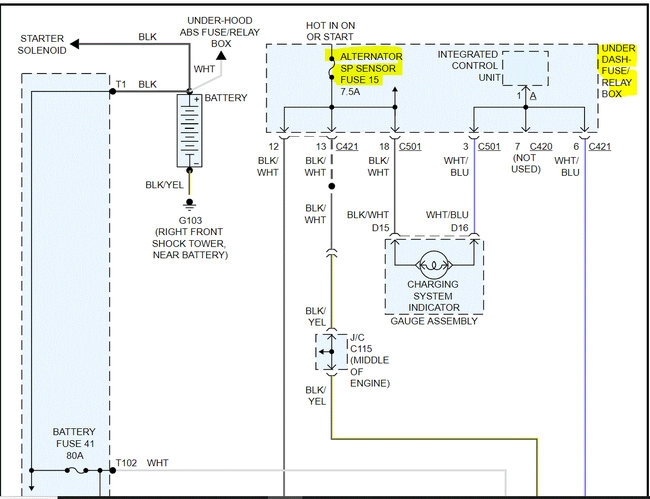
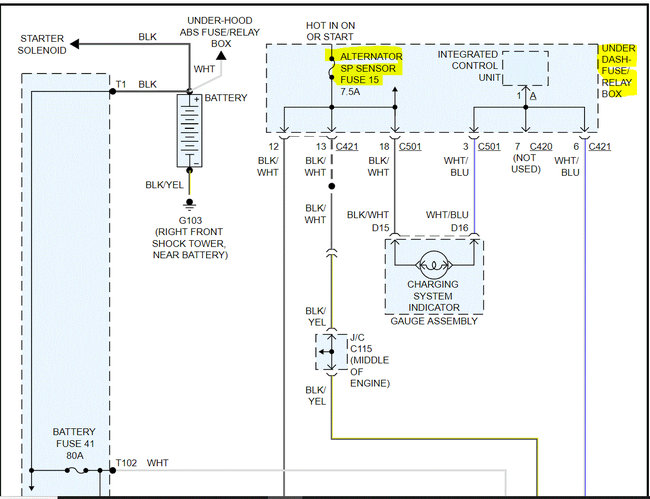
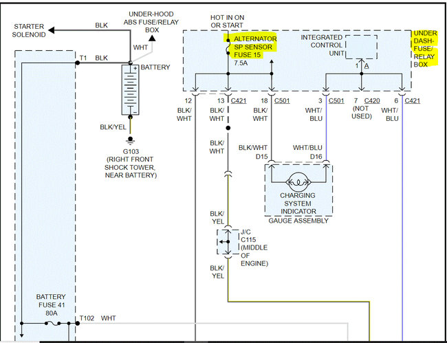
Also, if you haven't made progress, I need you to first confirm if the SP sensor fuse in the under-dash fuse box is good. In addition to checking the fuse, confirm there is power both to it and from it. Here is a link you may find helpful:

https://www.2carpros.com/articles/how-to-check-a-car-fuse

Now, I attached the wiring schematic below related to the charging system. Note that I had to cut the one picture into two, so it was readable for you. I did overlap them so you can follow from one to the next.

Next, there should be a white wire on the alternator which has battery voltage at all times. Please confirm that for me as well.

If it is good, we simply need to confirm the alternator is producing. Here is a link that explains how to test it. If you have already done this, let me know the results:

https://www.2carpros.com/articles/how-to-check-a-car-alternator

Let me know the results. Also, for some reason, my manual isn't providing the fuse layout for the vehicle. However, the SP sensor fuse is in the under-dash fuse/relay box. It will be fuse number 15, a 7.5-amp fuse. Note: If the SP fuse is bad, it will prevent the light from turning on.

One last thought. If I recall correctly, there were issues with the wiring to the alternator near or under the intake that were known to dry out and have the insulation fall of causing shorts. Inspect that as well. Make sure nothing has rubbed through.

Let me know what you find or if you have other questions.

Take care,

Joe

Was this
answer
helpful?
Yes
No
Sunday, October 10th, 2021 AT 8:37 PM
Tiny
WEZZY_NETWORKS
  • MEMBER
  • 6 POSTS
Hey Joe,

i appreciate all the help I did find out that the white wire that connects directly to the battery was only hanging on by 2 copper wires, so it was barely even connected to the alternator. Once I got a new connector for it and tested the alternator with the car running it worked! But the light was still not working I got tired of testing and trying. So, I took it to a mechanic who told me that its most likely just the cluster that has gone bad, but the alternator is for sure charging the battery.
Was this
answer
helpful?
Yes
No
Sunday, October 10th, 2021 AT 10:52 PM
Tiny
JACOBANDNICKOLAS
  • MECHANIC
  • 110,194 POSTS
Hi,

I'm glad to hear you got it charging. The light could be the panel, as he mentioned. If I recall, there is an integrated control module in the fuse box that could have an issue. The main thing is it's charging.

I'm sorry about the confusion above. Please feel free to come back anytime in the future if you have questions or need help in any way. You are always welcome.

Take care of yourself and thanks for the update. I know it will help others.

Joe
Was this
answer
helpful?
Yes
No
+3
Monday, October 11th, 2021 AT 7:13 PM

Please login or register to post a reply.