Monday, December 17th, 2007 AT 1:11 AM
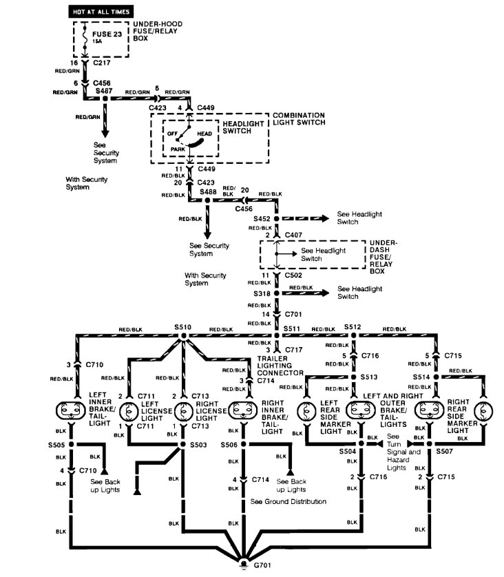
My taillights went out on my accord. When I turn on my headlights im completely dark in the back until I press the brake pedal. How do I fix this problem fast and cheap?


