Engine swap, what emissions do you need to remove to make a Fuel Injected engine 22R-E work?

Tiny
SFCTRIPLETT57
  • MEMBER
  • 1987 TOYOTA PICKUP
  • 4.2L
  • 4 CYL
  • 4WD
  • MANUAL
  • 155,658 MILES
I have a 1987 Toyota Pick did they have emissions back in 1987. The engine was replaced with a Fuel Injected engine 22R-E then they turned the fuel injected engine into a carburetor engine. What emissions do you need to remove to make it work?
Tuesday, February 8th, 2022 AT 8:17 AM

44 Replies

Tiny
JACOBANDNICKOLAS
  • MECHANIC
  • 110,192 POSTS
Hi,

Nothing needs to be removed from the engine. The emission controls will still be controlled by the ECM based on the vehicle's original sensors.

As far as emissions, they actually started using them in the 1960s, 1967 to be exact. They considered the addition of a PCV valve the start. LOL

Let me know if you have other questions or if there is anything I can do to help.

Joe
Was this
answer
helpful?
Yes
No
+1
Tuesday, February 8th, 2022 AT 8:28 PM
Tiny
SFCTRIPLETT57
  • MEMBER
  • 184 POSTS
What is the ECM, is that the computer? The truck runs fine when it's cold, it gets hot, it starts flooding and black smoke comes out of the tail pipe.
Thank you for your help.

Larry Triplett
Iraq War Vet
U.S. Army (1978-2014)
Was this
answer
helpful?
Yes
No
Wednesday, February 9th, 2022 AT 4:00 AM
Tiny
JACOBANDNICKOLAS
  • MECHANIC
  • 110,192 POSTS
Hi,

The ECM is an engine control module. Based on the idea that it runs good cold and then too rich,

You indicated the vehicle now has a carb. That isn't what I expected even in 1987. It should have an electric fuel pump in the tank and a vacuum-operated fuel pressure regulator. Does it still have these things?

Also, does the temperature gauge work properly?

Let me know.

Joe

Also, helping you means a lot to me, so let me know as much as you can. Most importantly, thank you for your military service. I have a lot of respect for you and never met you.
Was this
answer
helpful?
Yes
No
+1
Wednesday, February 9th, 2022 AT 2:32 PM
Tiny
SFCTRIPLETT57
  • MEMBER
  • 184 POSTS
I know the person that had the truck put an electric fuel pump on the frame I'm thinking the fuel pump went bad. As for a vacuum-operated fuel pressure regulator I don't know for sure. I don't remember if the temperature gauge worked or not, or where is this ECM located? Thanks for the kind words, it means a lot.
Was this
answer
helpful?
Yes
No
Thursday, February 10th, 2022 AT 6:12 AM
Tiny
JACOBANDNICKOLAS
  • MECHANIC
  • 110,192 POSTS
The electric fuel pump could be causing issues. If the pressure is too high, the needle and seat in the carb can cause it to receive too much fuel and run extremely rich or even flood.

Is it possible for you to take a few pics of the carb, pump, or anything you think may help me? Looking through manuals is very limited and offers different set-ups.

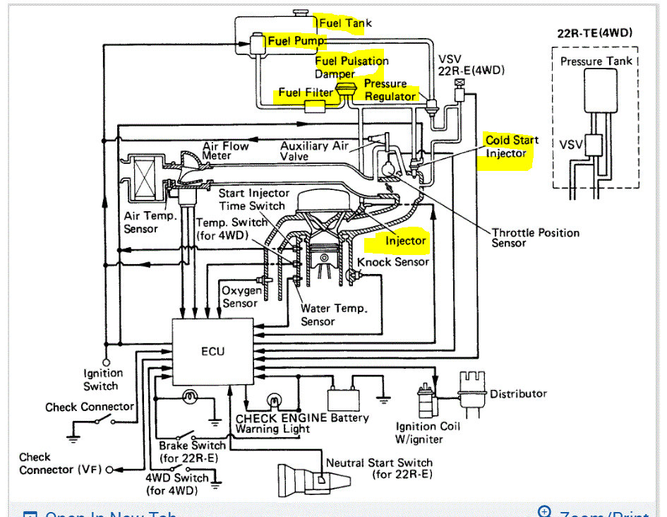
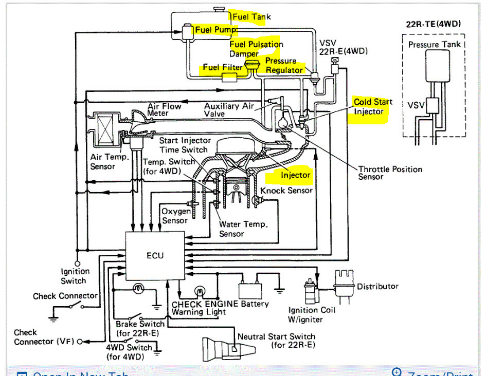
If you look at the pic below, you'll see what I mean. It shows an electric fuel pump in the fuel tank, a pressure regulator, and fuel injection. I have to try and figure out how things have been changed.

Let me know.

Take care and you are very welcome for the "kind words". I wish there were more just like you. Take care of yourself.

Joe
Was this
answer
helpful?
Yes
No
+1
Thursday, February 10th, 2022 AT 4:28 PM
Tiny
SFCTRIPLETT57
  • MEMBER
  • 184 POSTS
Sir, I will do the best I can to get the information for you, a friend I grew up with is working on my truck. I will do my best. The truck also has a mechanical fuel pump on the truck too. This is the carburetor we put on the truck, the one we took off was a carburetor off a 1983 engine. I have pictures of the engine with the 1983 carburetor. The person I bought it off of said the low -end float was bad. There is a long story of this one.
Was this
answer
helpful?
Yes
No
Friday, February 11th, 2022 AT 4:30 AM
Tiny
JACOBANDNICKOLAS
  • MECHANIC
  • 110,192 POSTS
Hi,

Do you know if the mechanical fuel pump works or is fuel provided by the electric pump? The float issue was with the old carb, correct? I ask because if the float isn't working properly, it can allow too much fuel to enter the carb and lead to a rich mixture.

Let me know.

Joe
Was this
answer
helpful?
Yes
No
+3
Friday, February 11th, 2022 AT 1:35 PM
Tiny
SFC LARRY A. TRIPLETT
  • MEMBER
  • 7 POSTS
As far as I know, the mechanical fuel works fine he has the electric fuel pump mounted up near the transmission. He has a switch hooked to the electric pump so you can turn it on and off, the PSI is just under 3. That electric pump is loud as heck, the old carburetor had the float problem, I put a new carb on the truck, below is the new one.
Was this
answer
helpful?
Yes
No
+1
Saturday, February 12th, 2022 AT 6:21 AM
Tiny
JACOBANDNICKOLAS
  • MECHANIC
  • 110,192 POSTS
Since the problem starts when it gets warm, have you checked to make sure the choke is fully opening?

I copied your pic above and highlighted the choke.

Let me know. Also, let me know if all vacuum hoses are going to the carb. It may have a vacuum choke pull-off.

I'm sorry if I'm making this difficult. Not being there makes it a lot harder. Plus, I have multiple years to consider. Hang in there. LOL

Joe
Was this
answer
helpful?
Yes
No
+1
Saturday, February 12th, 2022 AT 8:51 PM
Tiny
SFCTRIPLETT57
  • MEMBER
  • 184 POSTS
Is there a way to check the ECM?
Was this
answer
helpful?
Yes
No
Sunday, February 13th, 2022 AT 8:05 AM
Tiny
JACOBANDNICKOLAS
  • MECHANIC
  • 110,192 POSTS
Hi,

Yes, the ECM (ECU) can be checked by testing pin output. I attached the directions below for how it's done.

Additionally, I went to a 1983 vehicle that came originally with the carburetor. There is a vacuum pull-off for the choke. If it is staying shut or nearly shut after warm-up, it can be causing the issue. By chance, has the choke's operation ever been inspected? Larry, I feel it is related to the carb not being set up properly. The ECU on this vehicle shouldn't affect the carburetor. The only thing I can think of that makes sense is the choke isn't opening properly or it is going closed or nearly closed after the engine warms up. The ECU wouldn't have controlled that in a 1983. Instead, it would have been controlled by the choke linkage and engine vacuum.

If you look below, I provided the pin-out test for the ECU on your truck (1987). Take a look through it and let me know if you have questions or if I can help in any way.

I may be wrong, I have before and will be again, but I don't see this as an electrical issue.

Take care,

Joe

See pics below Note: The test below is for ECU for a 1987 22RE engine. If your vehicle originally had something different, let me know. Also, pic 1 shows the choke pull-off vacuum hose. That hose should have an intake vacuum at all times with the engine running. Please confirm that for me.
Was this
answer
helpful?
Yes
No
+1
Sunday, February 13th, 2022 AT 6:10 PM
Tiny
SFCTRIPLETT57
  • MEMBER
  • 184 POSTS
This is everything they took off the 1993 engine that was fuel injected and they added the carburetor. The real reason why they removed the fuel injection was that the fuel tank on the 1987 Toyota would not work with a fuel injected engine and he would have to buy one that would work with the emissions and the fuel injected engine. Does the fuel tank make that big of a difference? Where is the ECU located at?
Was this
answer
helpful?
Yes
No
Wednesday, February 16th, 2022 AT 6:29 AM
Tiny
JACOBANDNICKOLAS
  • MECHANIC
  • 110,192 POSTS
Hi,

All things in the pics are related to the intake and injection system. As far as the ECU, I attached a pic below showing it.

If I recall, it is in the vehicle behind the kick panel.

Have you been able to check the choke assembly when it is warm?

Joe
Was this
answer
helpful?
Yes
No
+1
Wednesday, February 16th, 2022 AT 4:04 PM
Tiny
SFCTRIPLETT57
  • MEMBER
  • 184 POSTS
How do I check the choke assembly? How do I adjust the choke assembly, I have a question do I need a different fuel tank if I reinstall the intake and injection system or can I use the one on my truck? Is the ECU on the passenger side?
Was this
answer
helpful?
Yes
No
Thursday, February 17th, 2022 AT 5:47 AM
Tiny
JACOBANDNICKOLAS
  • MECHANIC
  • 110,192 POSTS
Hi,

Yes, the ECU will be on the passenger side. As far as the fuel tank is concerned, what did they install?

As far as the choke, it will either be open or closed. When the engine is warm, it should be open. Let me know if that makes sense or if you have other questions.

Take care,

Joe
Was this
answer
helpful?
Yes
No
Thursday, February 17th, 2022 AT 3:06 PM
Tiny
SFCTRIPLETT57
  • MEMBER
  • 184 POSTS
Sir, I feel bad asking you to help me I know you have a lot on your plate. As for the fuel injection system, he is using the same fuel tank that came on the 1987 Toyota. His son told him that the fuel tank that came on the 1987 tank will not work with a fuel injection system. I don't see how makes a difference on the tank. As for the choke, which flipper on the carburetor is the choke and how would I adjust it? I want to thank you for taking the time to help a Veteran.
Was this
answer
helpful?
Yes
No
Friday, February 18th, 2022 AT 2:38 AM
Tiny
JACOBANDNICKOLAS
  • MECHANIC
  • 110,192 POSTS
Hi,

No problem whatsoever. If you look below, I circled the choke. In the picture, it is closed. When the engine is warm, it will turn 90 degrees to fully open.

As far as the tank is concerned, I believe the pump setup is different. I looked up the part numbers for both years and they are different. Also, looking at the two side by side, they are different. If possible, ask what will cause the difference. Also, if the person helping you is creative, there is likely a way to make it work.

Let me know and remember, you can ask as many questions as you want.

Take care,

Joe

See pic below.
Was this
answer
helpful?
Yes
No
+1
Friday, February 18th, 2022 AT 2:59 PM
Tiny
SFCTRIPLETT57
  • MEMBER
  • 184 POSTS
Good morning, Sir, how are you? I went up where my truck is, had a hard time starting it. I had a hard time starting it had to use starting fluid to get it start it. I don’t like starting fluid!

I made two videos, one running above idle and one with Idle, looks like I have an intake exhaust leak. Would this cause problems with it running right? As the fuel injection I believe that I would have to change the wiring harness. I found the Emission Control on the right-side kick panel. The first video is at idle, the second video is with the peddle pressed down a little.

Larry Triplett
Truck Master
Was this
answer
helpful?
Yes
No
Monday, February 21st, 2022 AT 6:08 AM
Tiny
JACOBANDNICKOLAS
  • MECHANIC
  • 110,192 POSTS
Hi Larry,

I watched both videos. Do me a favor. I paused the video and made a copy of it. I attached it below. Watch the video and tell me if I am seeing light, a spark arcing, or something leaking.

Let me know.

Joe
Was this
answer
helpful?
Yes
No
+1
Monday, February 21st, 2022 AT 7:32 PM
Tiny
SFCTRIPLETT57
  • MEMBER
  • 184 POSTS
I'm seeing a spark or an arc I will go back up there this week. Now that would cause a problem right, I will go back up there and look at it, is this what we're looking for ECU.
Was this
answer
helpful?
Yes
No
Tuesday, February 22nd, 2022 AT 6:43 AM

Please login or register to post a reply.