HOME
ASK A QUESTION
REPAIR GUIDES
BECOME A MEMBER
LOG IN
Login with Facebook
OR
Remember me
NOT A MEMBER?
FORGOT PASSWORD?
CONTACT US
PRIVACY POLICY
TERMS AND CONDITIONS
☰
Home
Buick
Lesabre
Exterior Light
Reverse Light
Switch
Location
Reverse light switch location needed
CHRIS SECREST
MEMBER
1998 BUICK LESABRE
V6
2WD
AUTOMATIC
1,400 MILES
I can't find the reverse light switch. When I go in reverse it blows my turn signal fuse.
Friday, June 5th, 2020 AT 9:22 AM
1 Reply
ASEMASTER6371
MECHANIC
52,796 POSTS
Good afternoon,
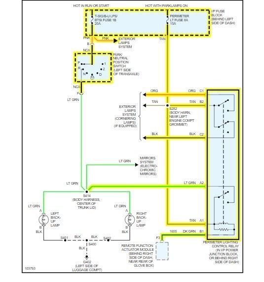
I attached a wire diagram for you to view. Please tell me the exact fuse that fails when you put it in reverse.
https://www.2carpros.com/articles/how-to-check-wiring
https://www.2carpros.com/articles/how-to-check-a-car-fuse
I also attached the location of the reverse switch location.
Roy
Images (Click to make bigger)
Was this
answer
helpful?
Yes
No
Friday, June 5th, 2020 AT 10:27 AM
Please
login
or
register
to post a reply.
Related Reverse Light Switch Location Content
Backup Lights Don't Work. Fuse And Bulb Fine. Look At...
Backup Lights Don't Work. Fuse And Bulb Fine. Look At What Next
Asked by
Anonymous
·
1 ANSWER
2004
BUICK LESABRE
1998 Buick Lesabre Blinkers
Hi My Son Inherited His Grandfathers Car. The Blinker Lights Work But They Don't Blink. He Takes The Time To Flip The Blinker Back And...
Asked by
mferri
·
1 ANSWER
1998
BUICK LESABRE
1997 Buick Lesabre Exterior Lights
When I Turn My Car Off The Lights Will Not Go Off. The Entire Exterior Lights Are On Including The Headlights, Tail Lights And Parking...
Asked by
jodihart
·
3 ANSWERS
1997
BUICK LESABRE
1989 Buick Lesabre Right Turn Signal
My Right Turn Signal Does Not Blink. I Replaced The Big Bulb And It Burns But The Small Bulb Next To It Even With A New Bulb Does Not Come...
Asked by
russellott2
·
3 ANSWERS
1989
BUICK LESABRE
1964 Buick Lesabre Turn Signal
When Left Turn Signal Is Engaged Both Left And Right Turn Signal Blinks Like The Hazards Are On Only In The Front
Asked by
1stbuick
·
1 ANSWER
1964
BUICK LESABRE
VIEW MORE
Ask a Car Question. It's Free!
How to Use a Test Light
Have a Dim Headlight? - Try Replacing This!
Turn Signals Blink Fast