While driving the headlights are flickering on and off and the brake lights do not work

Tiny
JULIE GARRISON
  • MEMBER
  • 1992 FORD CROWN VICTORIA
  • 2WD
  • AUTOMATIC
  • 230,000 MILES
The brake lights went out and now my front headlights are flickering on and off while driving.
Sunday, January 23rd, 2022 AT 12:21 PM

3 Replies

Tiny
JACOBANDNICKOLAS
  • MECHANIC
  • 110,192 POSTS
Hi,

First, have you determined the problem with the brake lights? Also, does this happen regardless of if the headlamps are on high or low beams?

I'm asking because the main headlamp switch itself may be bad. At first, it sounds like a ground-related issue. However, the brake lights and headlamps are on separate grounds.

The power that goes to the brake lights does pass through the switch, so that's why I need to know if the brake lights are repaired.

Let me know.

Joe
Was this
answer
helpful?
Yes
No
+1
Sunday, January 23rd, 2022 AT 6:12 PM
Tiny
JULIE GARRISON
  • MEMBER
  • 3 POSTS
Thanks for the quick response. No, the brake lights are not working. Replaced all the bulbs. I have running lights and turn signals. Headlights flickering on low and high.
Was this
answer
helpful?
Yes
No
Monday, January 24th, 2022 AT 11:26 AM
Tiny
JACOBANDNICKOLAS
  • MECHANIC
  • 110,192 POSTS
Hi,

I think we have two different issues. It could be the main light switch itself causing issues, but before replacing that, I need you to check is fuse 7 in the fuse box under the dash. That powers the brake light switch. In addition to checking the fuse, I need confirmation that power is to and from it. Here is a link that you may find helpful:

https://www.2carpros.com/articles/how-to-check-a-car-fuse

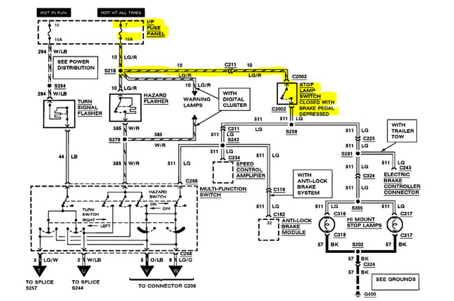
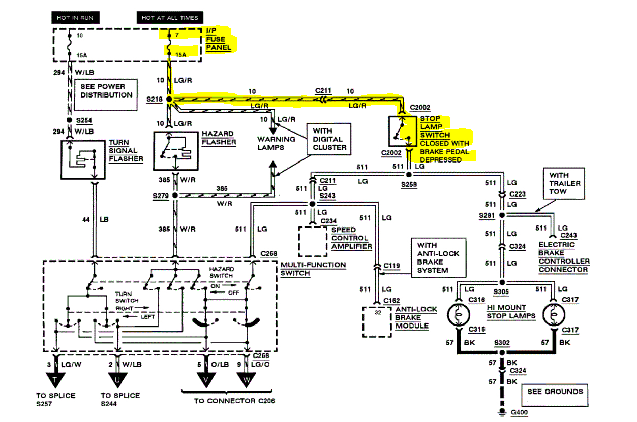
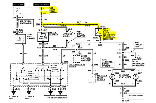
If the fuse is good and has power, move to the brake light switch at the top of the brake pedal lever. There will be a switch there. It will have a light green wire with a red tracer (power from fuse) and a light green wire that only has power is allowed through the switch (when the brake pedal is pressed).

I need you to first confirm the light green/red wire has 12v. If it does, press the brake pedal and confirm there is power to the green wire out from the switch. (See pic 1)

Here is a link you may find helpful:

https://www.2carpros.com/articles/how-to-check-wiring

Let me know what you find. Let's get this fixed and then move to the headlamps. I suspect it will either be a ground issue or a faulty switch. We will determine that after the brake lights work.

Take care,

Joe

See pic below.
Was this
answer
helpful?
Yes
No
+1
Monday, January 24th, 2022 AT 5:14 PM

Please login or register to post a reply.