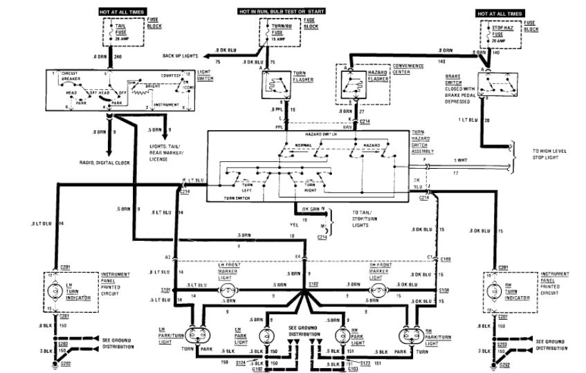
So I have a weird issue with the hazard lights (4-way flashers) on this car. The turn signals work fine, but if I engage the hazard lights with the knob on the steering column, nothing happens. The turns signals no longer work but neither do the hazard lights. If I turn off the hazard switch, the turn signals again work fine.
I did replace the two pronged round relay switch above the ashtray in the dash, and the fuse labeled hazard/brake also looks brand new. What else could be causing the hazard lights to not function at all?
I did replace the two pronged round relay switch above the ashtray in the dash, and the fuse labeled hazard/brake also looks brand new. What else could be causing the hazard lights to not function at all?
Jan 24, 2021 at 7:49 AM

