Wednesday, April 1st, 2020 AT 8:57 PM
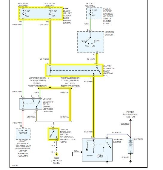
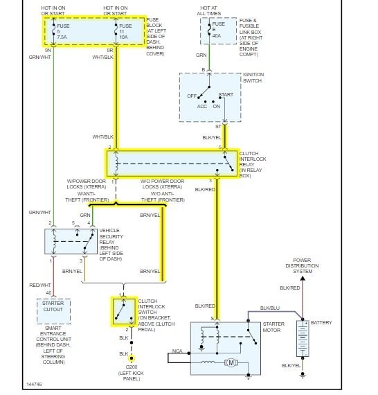
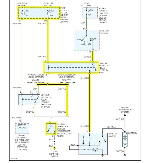
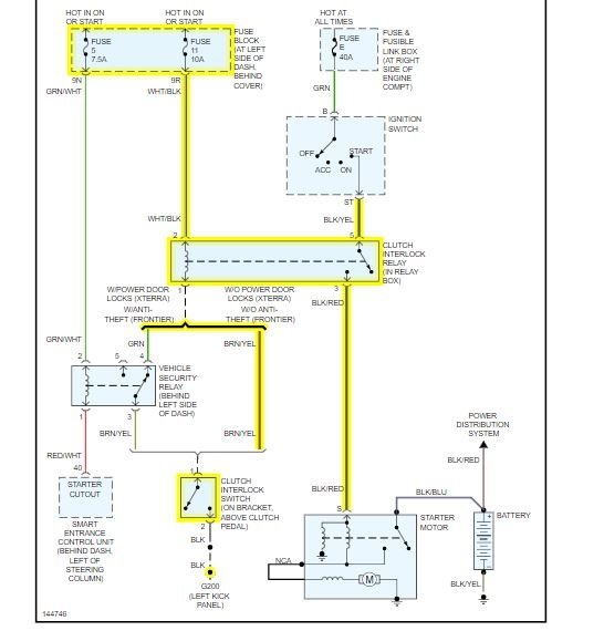
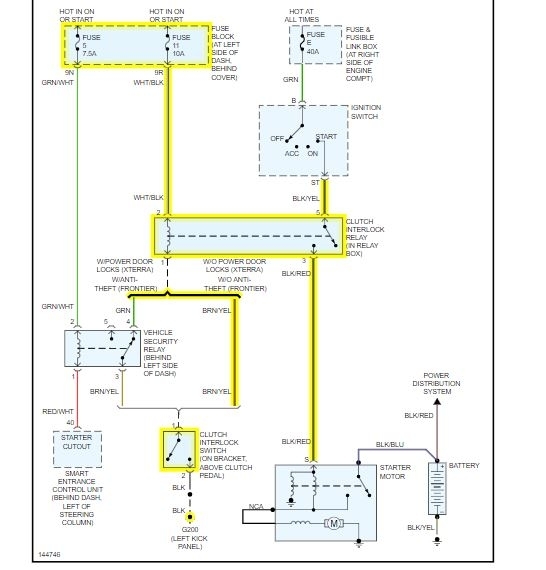
When I press the clutch down it will not start. Don’t know if it’s a bad spot in the clutch or if it’s a starter or if it’s a neutral safety switch? If I roll in neutral and pop the clutch then try to start it it’ll start sometimes or like today I shut it off then tried to to start it and it wouldn’t start. Then I waited a couple hours and tried to go back out and start it then it started. So I don’t know where to start to figure out the problem of why it won’t start. Does anyone have any suggestions on what might be going on? And thank you In advance.



