Have crank, but no start

Tiny
JOHN BRANDON
  • MEMBER
  • 1994 FORD MUSTANG
  • 5.0L
  • V8
  • 2WD
  • MANUAL
  • 170,000 MILES
On my car listed above GT model manual, the first problem we had was the engine would just quit after driving about ten miles, would not start for a couple of hours. Now it will not start at all. We have crank but no start. We have a new battery, checked the ICM three times it tested good. We removed the computer module to check to see if there were any burn marks or broken connections, the computer seems to be good. We have no spark to the coil, we changed the coil, nothing. We were told this sounds like a PIP problem but we do not want to change parts if it is not the problem. We have tried to scope the engine with a meter, but it will not connect to any meters so we can not get any codes on the problem.

Help!
Tuesday, March 27th, 2018 AT 12:40 PM

18 Replies

Tiny
ASEMASTER6371
  • MECHANIC
  • 52,796 POSTS
Good afternoon.

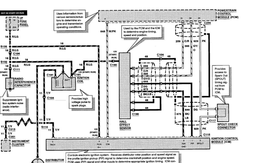
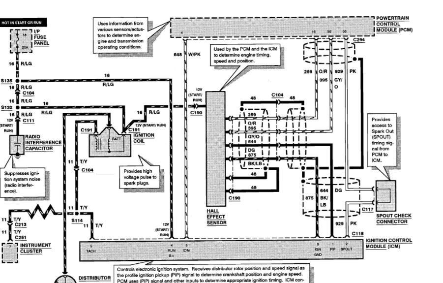
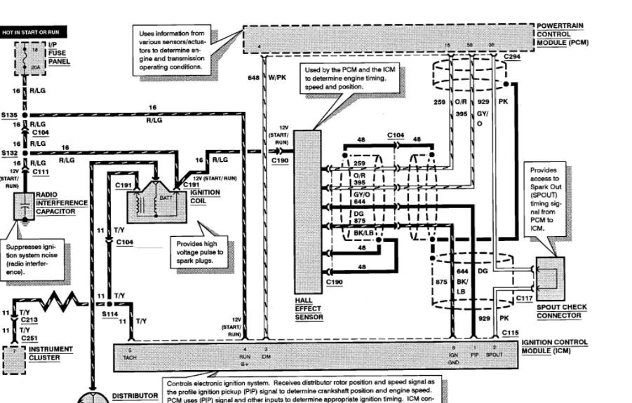
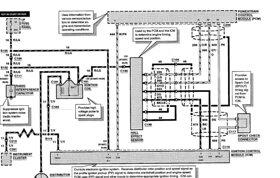
There is a pick up coil in the distributor. You can check that with an ohm meter. You will need to check the two wires for it. You should have between the 800-1100 ohms for a good reading.

Roy
Was this
answer
helpful?
Yes
No
Tuesday, March 27th, 2018 AT 1:21 PM
Tiny
JOHN BRANDON
  • MEMBER
  • 11 POSTS
How do I check it? Do I unplug the harness that comes out of the distributor and which two wires is the pick up coil? Do I need to take the distributor out?
Was this
answer
helpful?
Yes
No
Tuesday, March 27th, 2018 AT 2:29 PM
Tiny
ASEMASTER6371
  • MECHANIC
  • 52,796 POSTS
Is the module on the distributor or is it a box mounted on the fender well?

Roy
Was this
answer
helpful?
Yes
No
Tuesday, March 27th, 2018 AT 2:32 PM
Tiny
JOHN BRANDON
  • MEMBER
  • 11 POSTS
It is in the distributor.
Was this
answer
helpful?
Yes
No
Tuesday, March 27th, 2018 AT 3:11 PM
Tiny
ASEMASTER6371
  • MECHANIC
  • 52,796 POSTS
Okay.

It is the black/light blue wire and the dark green wire.
Was this
answer
helpful?
Yes
No
Tuesday, March 27th, 2018 AT 3:19 PM
Tiny
JOHN BRANDON
  • MEMBER
  • 11 POSTS
This is an msd electronic distributor. On the plug that goes into the distributor is 2 green, 2 olive and black, a red, a black and white, and a black. For a total of 7 wires.
Was this
answer
helpful?
Yes
No
Monday, April 2nd, 2018 AT 2:44 PM
Tiny
ASEMASTER6371
  • MECHANIC
  • 52,796 POSTS
Ok, thats all non OEM. What model so I can look up the diagram?

Roy
Was this
answer
helpful?
Yes
No
Monday, April 2nd, 2018 AT 2:45 PM
Tiny
JOHN BRANDON
  • MEMBER
  • 11 POSTS
It's just a msd distributor I can send you a picture. I don't know any model
Was this
answer
helpful?
Yes
No
Monday, April 2nd, 2018 AT 2:47 PM
Tiny
JOHN BRANDON
  • MEMBER
  • 11 POSTS
These are the wires I see down in the distributor
Was this
answer
helpful?
Yes
No
Monday, April 2nd, 2018 AT 2:56 PM
Tiny
JOHN BRANDON
  • MEMBER
  • 11 POSTS
This picture is at the back down inside
Was this
answer
helpful?
Yes
No
Monday, April 2nd, 2018 AT 2:58 PM
Tiny
ASEMASTER6371
  • MECHANIC
  • 52,796 POSTS
Is that corrosion in the distributor?

Roy
Was this
answer
helpful?
Yes
No
Monday, April 2nd, 2018 AT 3:03 PM
Tiny
JOHN BRANDON
  • MEMBER
  • 11 POSTS
It looks like it is.
Was this
answer
helpful?
Yes
No
Monday, April 2nd, 2018 AT 3:06 PM
Tiny
JOHN BRANDON
  • MEMBER
  • 11 POSTS
But it was running until 2 weeks ago. When it ran until it got hot and wouldn't start for a few hours. Now it won't spark at all
Was this
answer
helpful?
Yes
No
Monday, April 2nd, 2018 AT 3:07 PM
Tiny
ASEMASTER6371
  • MECHANIC
  • 52,796 POSTS
OK, you said before you tried to scope it? Did you scope it off the negative of the coil?

Roy
Was this
answer
helpful?
Yes
No
Monday, April 2nd, 2018 AT 3:13 PM
Tiny
JOHN BRANDON
  • MEMBER
  • 11 POSTS
An under dash scanner was used and would not collect any data. We changed the coil and that was not the problem
Was this
answer
helpful?
Yes
No
Monday, April 2nd, 2018 AT 3:15 PM
Tiny
ASEMASTER6371
  • MECHANIC
  • 52,796 POSTS
Ok I still think you need a pick up coil in the distributor
Was this
answer
helpful?
Yes
No
Monday, April 2nd, 2018 AT 3:18 PM
Tiny
JOHN BRANDON
  • MEMBER
  • 11 POSTS
Yep, that's what I'm thinking too
Was this
answer
helpful?
Yes
No
Monday, April 2nd, 2018 AT 3:35 PM
Tiny
KEN L
  • MASTER CERTIFIED MECHANIC
  • 55,481 POSTS
Please let us know what you find. We are interested to see what it is.

Cheers, Ken
Was this
answer
helpful?
Yes
No
Thursday, April 5th, 2018 AT 2:13 PM

Please login or register to post a reply.