Going down road hit bump it shut down will not start

Tiny
BERT1964
  • MEMBER
  • 23 POSTS
Yes I also put a battery charger on it seems to be charged. Was looking around today in fuse box engine an had test light on starter relay took out relay got one port to read off pos side, grounded to pos side an then put ground on neg side an got two ports to light up could one of the conection be pushed to far in to get conection to relay cause I only hear a click replaced stater already.
Was this
answer
helpful?
Yes
No
Sunday, March 25th, 2018 AT 4:45 PM
Tiny
ASEMASTER6371
  • MECHANIC
  • 52,796 POSTS
Is the click coming from the starter?

Did you check the actual voltage at the battery?

Roy
Was this
answer
helpful?
Yes
No
Sunday, March 25th, 2018 AT 4:50 PM
Tiny
BERT1964
  • MEMBER
  • 23 POSTS
Yes good battery when truck went downwe try to turn over an it would just keep cranking. Now nothing.I sent direct volts to relay with key off it tried to crank over so I turned key on an tried it again got nothing.
Was this
answer
helpful?
Yes
No
Sunday, March 25th, 2018 AT 5:12 PM
Tiny
ASEMASTER6371
  • MECHANIC
  • 52,796 POSTS
Ok what is the actual voltage of the battery? You need a voltmeter to test this.

Roy
Was this
answer
helpful?
Yes
No
Sunday, March 25th, 2018 AT 5:18 PM
Tiny
BERT1964
  • MEMBER
  • 23 POSTS
Like this.
Was this
answer
helpful?
Yes
No
Sunday, March 25th, 2018 AT 5:23 PM
Tiny
ASEMASTER6371
  • MECHANIC
  • 52,796 POSTS
Yep, that looks good

Roy
Was this
answer
helpful?
Yes
No
Sunday, March 25th, 2018 AT 5:29 PM
Tiny
BERT1964
  • MEMBER
  • 23 POSTS
So why does it crank if I put direct power to relay from battery but when turn key to crank over nothing try direct power then nothing
Was this
answer
helpful?
Yes
No
Sunday, March 25th, 2018 AT 5:37 PM
Tiny
ASEMASTER6371
  • MECHANIC
  • 52,796 POSTS
K, you just stated it just clicked? You said it cranked over a while back but the battery went down. Does it still do it when you jump it?

You will need to go to the relay and do some voltage checks.

Roy
Was this
answer
helpful?
Yes
No
Sunday, March 25th, 2018 AT 5:45 PM
Tiny
BERT1964
  • MEMBER
  • 23 POSTS
I checked the relay its good but when I check the ports the relay goes in should have two sides that light up shouldnt i?I put in on pos side of battery for ground got only one hole to light up put on neg post got two holes to light up I think one of the relay holes is down to far or shortedout.
Was this
answer
helpful?
Yes
No
Sunday, March 25th, 2018 AT 5:51 PM
Tiny
ASEMASTER6371
  • MECHANIC
  • 52,796 POSTS
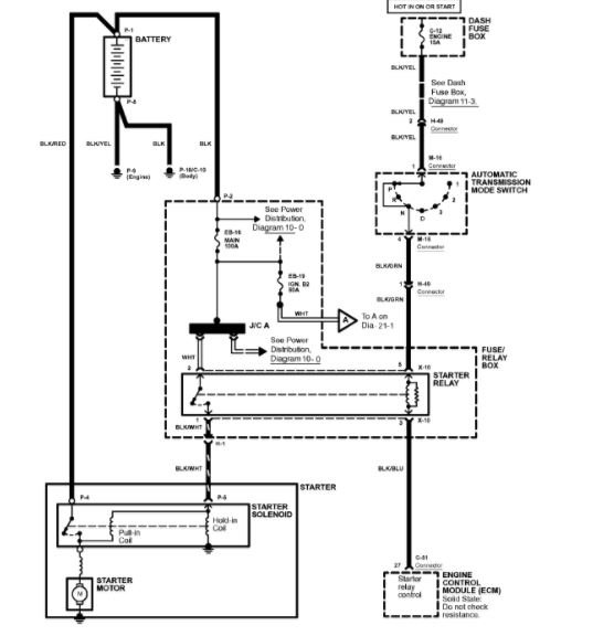
Ok, there should be 2 terminals with voltage. One of the others is grounded by the ecm. That is the control side. When the relay engages, it will power the last wire that goes to the solenoid.

Diagram attached

Roy
Was this
answer
helpful?
Yes
No
Sunday, March 25th, 2018 AT 5:57 PM
Tiny
BERT1964
  • MEMBER
  • 23 POSTS
K its late here talk more tomorrow not going to give up it will run again. Thanks much respect
Was this
answer
helpful?
Yes
No
Sunday, March 25th, 2018 AT 6:03 PM
Tiny
ASEMASTER6371
  • MECHANIC
  • 52,796 POSTS
Your welcome. Keep me updated
Was this
answer
helpful?
Yes
No
Sunday, March 25th, 2018 AT 11:57 PM
Tiny
BERT1964
  • MEMBER
  • 23 POSTS
Put test light on pos side of battery touch under starter relay it trys to turn over with key off as soon as I turn key to on it wont do anything cant firguire this out. Going crazy
Was this
answer
helpful?
Yes
No
Monday, March 26th, 2018 AT 3:42 PM
Tiny
BERT1964
  • MEMBER
  • 23 POSTS
Could it be the key.
Was this
answer
helpful?
Yes
No
Monday, March 26th, 2018 AT 3:45 PM
Tiny
ASEMASTER6371
  • MECHANIC
  • 52,796 POSTS
You tested it wrong. You put the ground on the test light to the negative side and test voltage at the relay.

It still sounds like you have a bad battery.

Roy
Was this
answer
helpful?
Yes
No
Monday, March 26th, 2018 AT 3:47 PM
Tiny
BERT1964
  • MEMBER
  • 23 POSTS
Not getting power to fuel pump new relay
Was this
answer
helpful?
Yes
No
Friday, March 30th, 2018 AT 7:13 PM
Tiny
ASEMASTER6371
  • MECHANIC
  • 52,796 POSTS
Check all your fuses with the test light as well. Power to the relay comes from the fuse block on one terminal as listed in the diagram I sent you. The other power is from the ignition switch in the start position.

Roy
Was this
answer
helpful?
Yes
No
+1
Saturday, March 31st, 2018 AT 8:08 AM

Please login or register to post a reply.