1995 GMC Sierra wont start/battery dumps charge

Tiny
TONYINMEPO
  • MEMBER
  • 1995 GMC SIERRA
  • V8
  • 4WD
  • AUTOMATIC
  • 25,000 MILES
I have a 1995 GMC Sierra K1500 XTC 5.7 w/ 4L60E.I replaced the motor, trans, and all wiring 5 years ago. Afetr sitting all winter it wont start.
When I turn the key to start it, it seems like the battery dumps its charge almost instantly.
The starter, alternator, and cables are new. The ignition switch I have replaced with a salvage
yard used one. The truck will start only if hooked up to the charger @ 200 amp boost. But it
runs good after it starts. This is driving me nuts, and has cost me alot of money too.
Monday, April 6th, 2009 AT 11:33 AM

11 Replies

Tiny
JAMES W.
  • MECHANIC
  • 2,394 POSTS
Sounds like your battery is "junk". A battery can hold 12 volts but not have amperage reserve. It's like trying to start a car with 8 D cell batteries tied in paralell. You have 12 volts, but no amperage.
Was this
answer
helpful?
Yes
No
Monday, April 6th, 2009 AT 7:03 PM
Tiny
TONYINMEPO
  • MEMBER
  • 7 POSTS
Unfortunately, the battery tests good at 12.88 volts and 880 amps, tthe battery is rated at 770 cca.
Was this
answer
helpful?
Yes
No
Tuesday, April 7th, 2009 AT 6:23 PM
Tiny
JAMES W.
  • MECHANIC
  • 2,394 POSTS
If you connect a volt meter to the battery, what does the meter read when you crank it?
Does the starter click when you key to start?
Was this
answer
helpful?
Yes
No
+1
Wednesday, April 8th, 2009 AT 2:19 AM
Tiny
TONYINMEPO
  • MEMBER
  • 7 POSTS
Ok, I replaced the pos battery cable and engine to chassis ground. Then I tested in the 20 volt DC range as follows.
Battery pos to neg no load= 12.77 volt
battery pos to neg in run = 12.77 volt
battery neg to engine in run = 12.77 volt
battery neg to engine in start = 0.05 volt
battery neg to solenoid in run = 12.77 volt
battery neg to solenoid in start = 12.77 volt
starter to solenoid in run =.01 volt
Funny thing, the new cables made it worse, when I tried to start it went to zero on the trucks gauge and stayed there. When I opened the door to shut off the ignition that was in run. The fuel pump started running. Then a few minutes later, I was re-testing while my wife held the key in start, I touched the neg lead of the meter to the battery neg. And the positive lead to the block. The flashers came on and acc. Started working, the volt meter in the truck was pulsing with the flasher. They went off again when I tried to start it again. I have another complete under the hood harness, I'm about ready to change it, this is making me nuts.
The engine never does crank at all, the solenoid does not even click for the most part, maybe one click out of every ten attempts. And the voltmeter in the truck always drops from 14 volt to zero.
One other thing that I never considered til now, because I'm grabbing at straws, the air bag system has been completely disabled.
Was this
answer
helpful?
Yes
No
Thursday, April 9th, 2009 AT 2:27 PM
Tiny
JAMES W.
  • MECHANIC
  • 2,394 POSTS
From battery neg. To engine you should have "0" volts. If you have 12.77 volts. There is an "open in the cable connection from battery neg. To engine ground.
Was this
answer
helpful?
Yes
No
Thursday, April 9th, 2009 AT 4:07 PM
Tiny
TONYINMEPO
  • MEMBER
  • 7 POSTS
This thing is making me nuts. I decided to remove circuits to determine where the fault is. I went out and tried to start the truck, it was dead no clicking, no lights, nothing. I had run a small wire from bat ground for ease of taking readings under the truck, I touched it to the alternator case and it sparked. When I got in the truck I got a hell of a shock from the door. I disconnected the pos cable at the battery, going to the under hood fuse box to take a reading. After I reconnected it the truck started, and everything seems to work ok. Except when I apply the left turn signal. When it flashes the voltmeter, shift position indicator light, the radio display pulse with it. I'm glad it's starting, but it still isn't fixed, because I don't understand what happened. The only thing I did besides what I mentioned above is retest all the previous measurements because my wife did not hold the key in the start position as I told her. Then I wiggled the connector from the column to the chassis. Any ideas about this thing? This all happened yesterday and it still started today.
Was this
answer
helpful?
Yes
No
Monday, April 13th, 2009 AT 2:22 PM
Tiny
JAMES W.
  • MECHANIC
  • 2,394 POSTS
If you touched a wire from the negative(ground) term of the battery to the case of the alternator, and it sparked, the engine isn't grounded to the frame. You need to run a faitly heavy ground wire from battery negative to a bolt on the engine somewhere.
If you already have a ground to the engine, check the connection at the engine side to be sure it's good. Doing this could solve a lot of your problems.
NOTE; The ground to the engine should be as big as the positive one going to the starter.
Was this
answer
helpful?
Yes
No
+2
Monday, April 13th, 2009 AT 4:16 PM
Tiny
TONYINMEPO
  • MEMBER
  • 7 POSTS
It actually contnued to do that even after I aded another ground cable ( slightly larger than the positive) in addition to the two factory grounds. I just can't for the life of me fiqure out why it all works good now. Except for the flashers that I mentioned earlier ( and that may be a bulbor flasher) I really appreciate your responses, I'm still trying to figur it out, since I dont know why it all started to work again, I cant trust it.
Tony
Was this
answer
helpful?
Yes
No
Tuesday, April 14th, 2009 AT 10:49 AM
Tiny
JAMES W.
  • MECHANIC
  • 2,394 POSTS
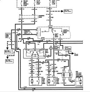
If the flashers don't work on either side, it has to be a fuse, the flasher or the switch. In that order. Do the hazzards work?


https://www.2carpros.com/forum/automotive_pictures/248092_95_Siera_lights_1.jpg



https://www.2carpros.com/forum/automotive_pictures/248092_95_Siera_lights_2_1.jpg


I split the diagram in 1/2 so it would be easier to read.
Was this
answer
helpful?
Yes
No
Tuesday, April 14th, 2009 AT 11:31 AM
Tiny
TONYINMEPO
  • MEMBER
  • 7 POSTS
I want to thank you for all the information and all the fast responses. I do have one last question about this truck. Is there a way to find out what harness this truck should have for keyless entry. I am refering to what I am told is the acc. Harness, the one(s) that run behind the dash. For example, the turn, dimmer, washer hrness is 6314 and the ignition harness is 6311. Thanks again, Tony
Was this
answer
helpful?
Yes
No
Thursday, April 16th, 2009 AT 11:31 AM
Tiny
JAMES W.
  • MECHANIC
  • 2,394 POSTS
Tony, sorry to say, my system doesn't have this information on wire harness #'s. I can give you wire colors and terminal #'s, but not for the harness. You can probably get that info. from the dealer. I'm assuming your truck doesn't have an keyless system, and you want to install a factory system. I'll see what I can pull up on a factory keyless


https://www.2carpros.com/forum/automotive_pictures/248092_95_GMC_keyless_1_1.jpg



https://www.2carpros.com/forum/automotive_pictures/248092_95_GMC_keyless_2_1.jpg



https://www.2carpros.com/forum/automotive_pictures/248092_95_GMC_keyless_3_1.jpg



https://www.2carpros.com/forum/automotive_pictures/248092_95_GMC_keyless_4_1.jpg



https://www.2carpros.com/forum/automotive_pictures/248092_95_GMC_keyless_5_1.jpg



https://www.2carpros.com/forum/automotive_pictures/248092_95_GMC_keyless_6_1.jpg

. If I find anything, I'll post it here.
Was this
answer
helpful?
Yes
No
Thursday, April 16th, 2009 AT 1:33 PM

Please login or register to post a reply.