Horn does not blow?

Tiny
CURTPREV
  • MEMBER
  • 1998 GMC C1500
  • V8
  • 2WD
  • AUTOMATIC
  • 120,000 MILES
What could be the problem if the horn want work and where is the relay located?
Monday, February 16th, 2009 AT 5:14 PM

1 Reply

Tiny
SQM
  • MECHANIC
  • 6,383 POSTS
Hello,

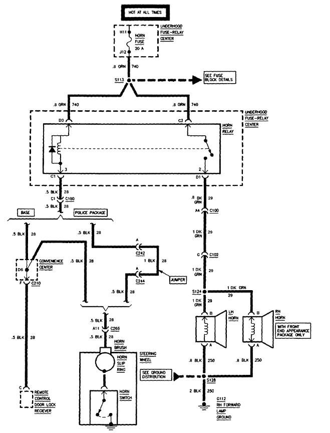
The horn can be inoperative due to a bad relay, faulty wiring or defective horn.
First check the relay for the horn.
It is located under the hood power distribution box (relay box). I have attached the diagram of the location for that relay.
Check for any corrosion or burnt pin(s).
You can also test the relay.

https://www.2carpros.com/articles/how-to-check-an-electrical-relay-and-wiring-control-circuit

If the relay is good, check to see if you are getting power to the horn connector. Check the ground. Make sure it is not corroded or loose.

https://www.2carpros.com/articles/how-to-check-wiring

If the wiring is good and you have power to the connector, then it is likely a bad horn.

I have attached diagrams for your reference.

Please let me know of any questions.
Thank you.
Was this
answer
helpful?
Yes
No
Monday, September 20th, 2021 AT 9:34 AM

Please login or register to post a reply.