Fuel pump wiring harness diagram needed

Tiny
RICKEYBOBBY494
  • MEMBER
  • 2004 HYUNDAI SANTA FE
  • 2.7L
  • V6
  • AUTOMATIC
  • 200,000 MILES
I removed the five-wire plug and three of the wires red, black and pink I think are not connected. I need to know where the five wires go in the tank plug.
Sunday, February 20th, 2022 AT 12:04 PM

5 Replies

Tiny
WENDY W
  • MECHANIC
  • 86 POSTS
Hello!

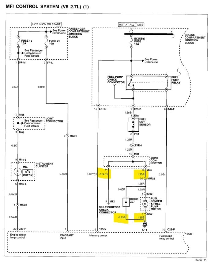
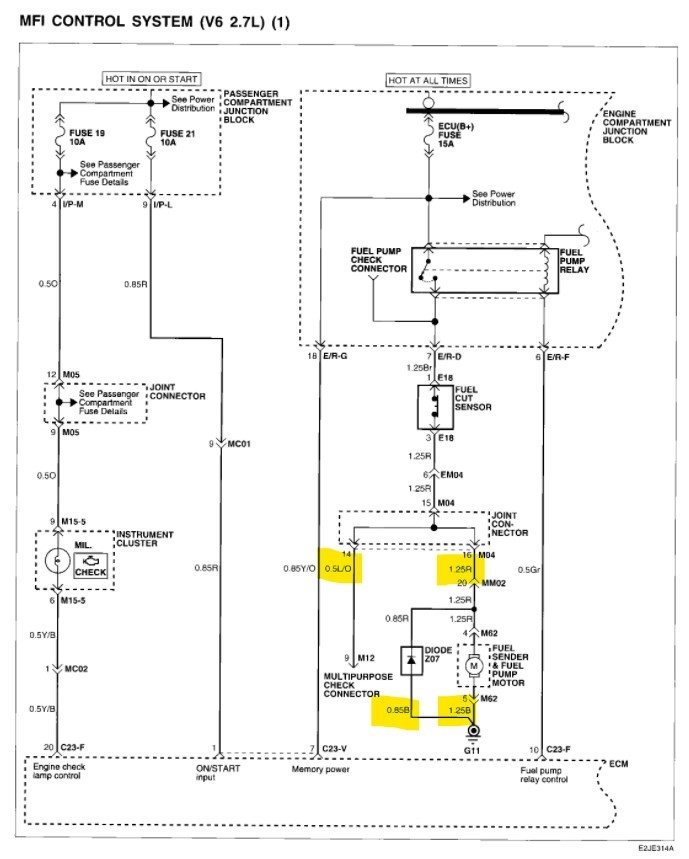
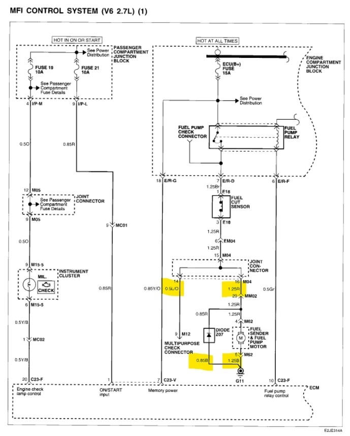
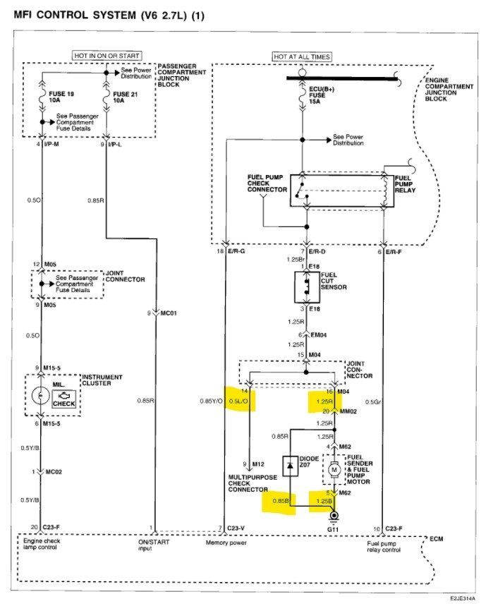
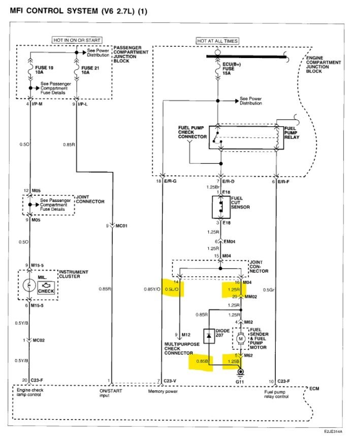
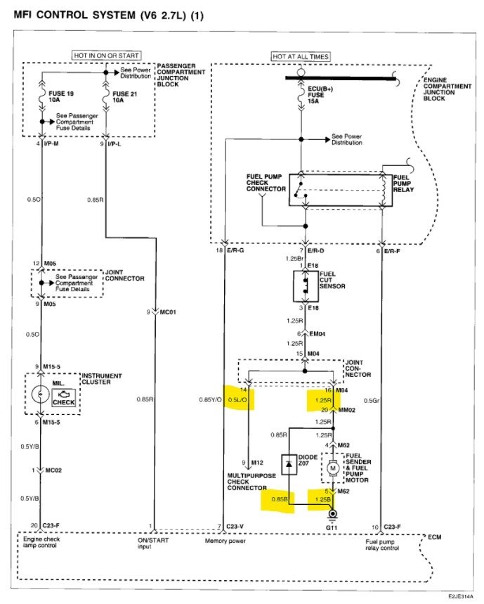
I’ve attached diagrams for the fuel pump motor and sender unit (below).

I don't see a pink wire at the connector. Is it possible it could be faded red?

It seems like the wiring order could be:

1. Blue with orange stripe
2. Blue
3. Black
4. Red
5. Black

Please feel free to attach a photo of your connector and wires.

You may find the following repair guides helpful:

https://www.2carpros.com/articles/how-to-check-wiring

https://www.2carpros.com/articles/how-to-replace-an-electric-fuel-pump

Please let us know if we can provide any further information.

Thanks, Wendy W
Was this
answer
helpful?
Yes
No
+1
Monday, February 21st, 2022 AT 7:14 AM
Tiny
RICKEYBOBBY494
  • MEMBER
  • 15 POSTS
Thank you so much, I think I have enough.
Was this
answer
helpful?
Yes
No
Thursday, February 24th, 2022 AT 7:42 AM
Tiny
WENDY W
  • MECHANIC
  • 86 POSTS
You're welcome! If we can be of further assistance in the future, please let us know.

Thanks, Wendy W
Was this
answer
helpful?
Yes
No
Thursday, February 24th, 2022 AT 8:13 AM
Tiny
RICKEYBOBBY494
  • MEMBER
  • 15 POSTS
Hi Wendy, the fuel pump went great. I got it wired back up, but I have a problem with intermittent rough running and hard starting. Two times in the last couple of weeks it has conked out on me, and I got it started back and it was running really rough like it was missing on one cylinder then after a few minutes of high idle and revving it up the miss went away it started idling smoothly and running good. Now it's happened again after about 2 or 3 weeks. So, I'm wondering if there is a computer or spark or stuck injector. The OBD will not give codes to a reader, and it doesn't look like there's a fuse for the OBD. Any help would be much appreciated.
Was this
answer
helpful?
Yes
No
Monday, February 28th, 2022 AT 9:51 AM
Tiny
WENDY W
  • MECHANIC
  • 86 POSTS
Hello!

I'm glad to hear the fuel pump repair went so well. We would be happy to help with your drivability concern as well. Would you mind starting a new thread with this question, please? That way if someone else has a similar issue, the solution might be easier for them to find.

You can just follow this link:

https://www.2carpros.com/questions/new

Thank you so much! Wendy W.
Was this
answer
helpful?
Yes
No
Monday, February 28th, 2022 AT 12:31 PM

Please login or register to post a reply.