Fuel Pump Rewiring

Tiny
PROJECTTRUCK
  • MEMBER
  • 1988 FORD RANGER
  • 2.9L
  • V6
  • 4WD
  • MANUAL
  • 437,000 MILES
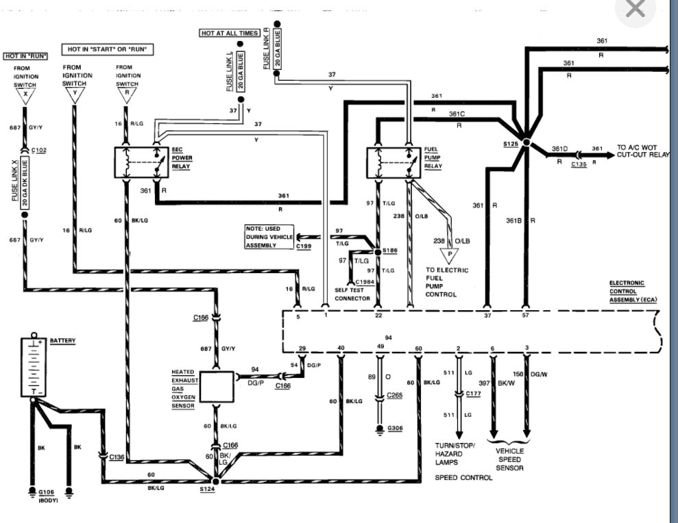
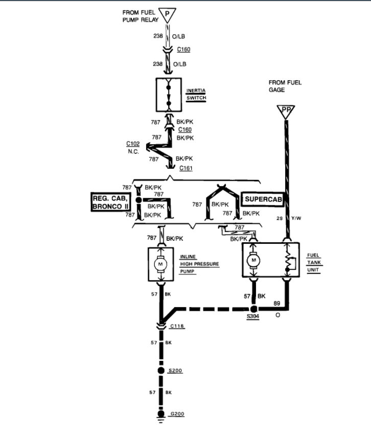
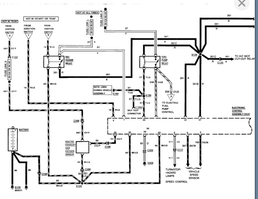
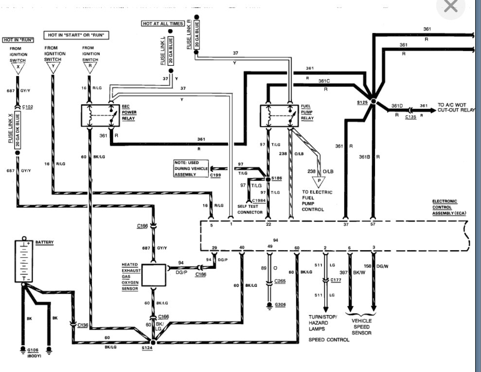
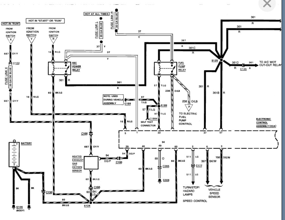
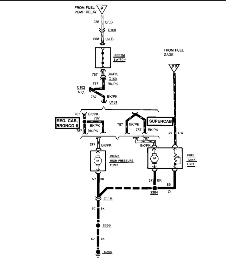
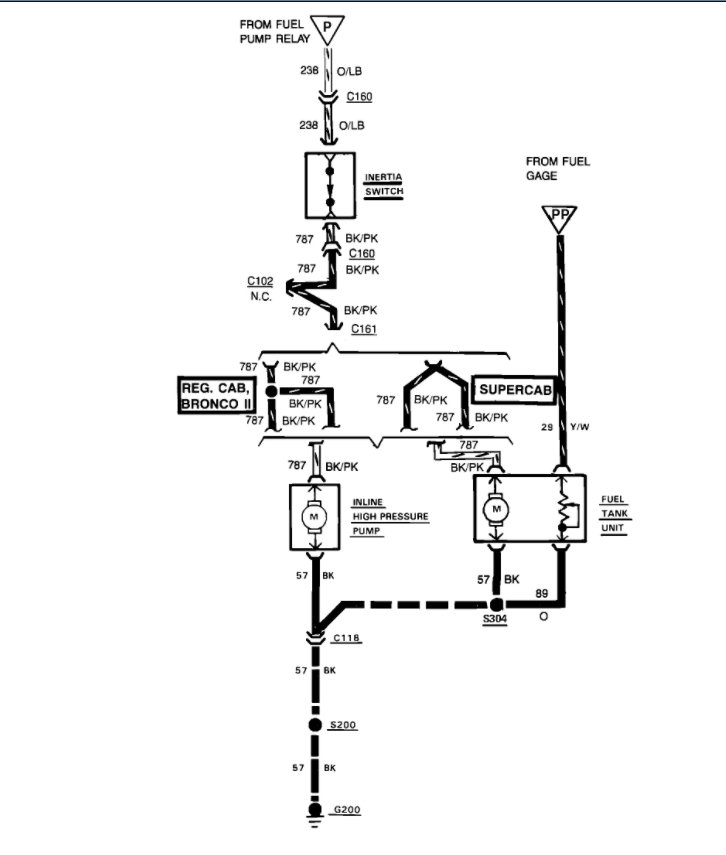
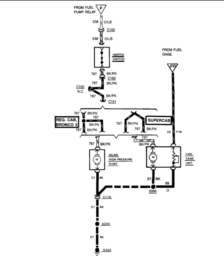
Fuel Pump is potentially fried. When turning the key it cranks, but no start. The previous owner mentioned the fuel pump was directly/hardwired. I found the gray connect for the fuel pump that should go under the front driver side fender continuing to the fuel pump. There is nothing plugged in, and the fuel pump relay and ECM are corroded.
The engine can turn as I turned it clockwise with a breaker bar under the belt. Working to trace the line to the fuel pump. I think there may be a bad ground and the fuel pump needs rewiring as it does not use any of the relays or original wiring. Still confirming that
Any recommendations on wiring to get or the first steps?
Sunday, March 6th, 2022 AT 4:44 PM

1 Reply

Tiny
KASEKENNY
  • MECHANIC
  • 18,907 POSTS
I would not worry yet about tracing the wiring. It sounds like someone hacked it up. So, the relay and ECM being corroded sounds like a possible better issue to start with.

What I would do is go to the fuel pump and check the voltage on the black/pink wire or the gray wire if they ran it straight to the pump and use the black wire as the ground.

Here is a guide that will help with this:

https://www.2carpros.com/articles/how-to-check-wiring

When the key is on there should be 12 volts on this wire.

If there is not, then switch to a known good ground and check for 12 volts again. If you now have 12 volts then the wire is not the issue, it is a ground.

However, if you still don't have 12 volts then you need to go back to the inertia switch and check for it there (assuming they didn't bypass that as well). Then go back to the relay and check for the voltage there.

If they are corroded, then we may have found the issue.

Please let us know what questions you have.

Thanks
Was this
answer
helpful?
Yes
No
Monday, March 7th, 2022 AT 3:58 PM

Please login or register to post a reply.