Saturday, September 21st, 2019 AT 12:57 PM
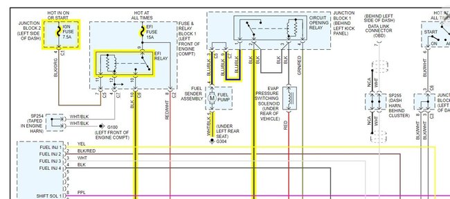
Car does not want to start. Replaced starter, fuel pump, spark plugs. Still does not want to start. Could it be the fuel pump or fuel pump relay?



