Fuel pump

Tiny
MADROZD
  • MEMBER
  • 1993 TOYOTA 4RUNNER
  • 100,000 MILES
I am not receiving any voltage to the fuel pump when the ignition key is in run position. I checked the EFI fuse and it is good. I have not seen any other fuses or relays that would power it.
Saturday, June 2nd, 2018 AT 3:48 PM

5 Replies

Tiny
ASEMASTER6371
  • MECHANIC
  • 52,796 POSTS
Good evening.

The pump will only run for two seconds with the key on. When you crank the engine it will turn on full time.

Have you checked the voltage cranking?

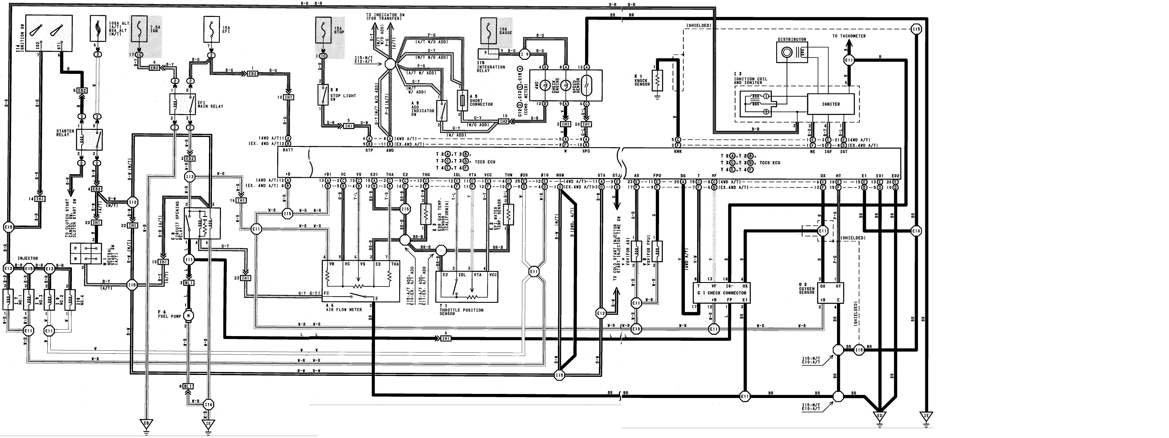
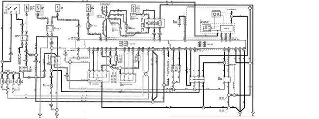
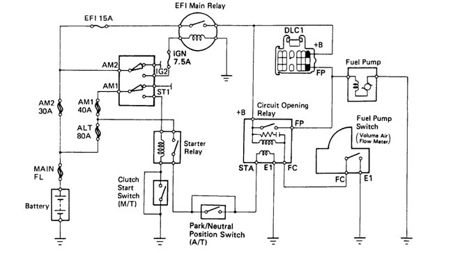
The EFI relay sends power to the load side of the fuel pump relay. The control side goes from the ignition switch to the starter relay and then through the park/neutral switch then to the control side of the fuel pump relay.

You will need to test for voltage for the control side while cranking.

Roy

https://www.2carpros.com/articles/how-to-check-an-electrical-relay-and-wiring-control-circuit

The fuel pump relay is also called circuit opening relay.

The Circuit Opening Relay is located at the right kick panel directly above the Engine Control Module (ECM).
Was this
answer
helpful?
Yes
No
+1
Saturday, June 2nd, 2018 AT 4:00 PM
Tiny
MADROZD
  • MEMBER
  • 3 POSTS
Where is the main EFI relay located?
Was this
answer
helpful?
Yes
No
+1
Sunday, June 3rd, 2018 AT 6:35 PM
Tiny
ASEMASTER6371
  • MECHANIC
  • 52,796 POSTS
The EFI Main Relay is located in the under hood fuse/relay box mounted at the right fender-well.
Was this
answer
helpful?
Yes
No
Sunday, June 3rd, 2018 AT 6:41 PM
Tiny
MADROZD
  • MEMBER
  • 3 POSTS
Is there another location it may be? The starter relay was there but not the main EFI relay.
Was this
answer
helpful?
Yes
No
Monday, June 4th, 2018 AT 11:23 AM
Tiny
STEVE W.
  • MECHANIC
  • 15,701 POSTS
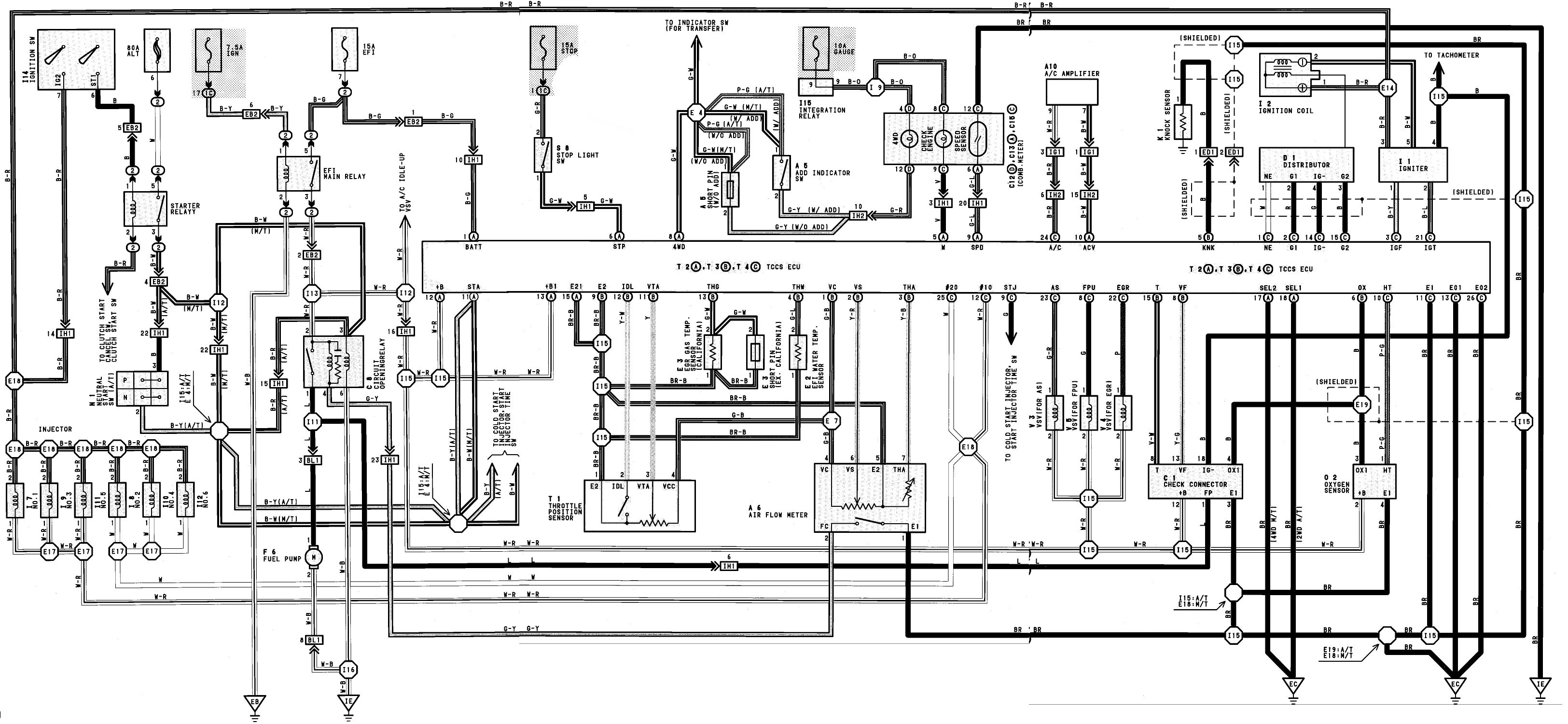
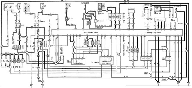
Toyota has a handy spot to test for power for the pump and it lets you apply power to test the pump. The Data Link Connector under the hood attached to the relay box. Pin number 1 is the fuel pump feed, if you put a meter or test light there and it lights up when the key is turned on the EFI main relay and the circuit opening relay (fuel pump relay) are both working. If the pump is not operating then you can test for power at the actual pump connector.
Or you can test the pumps operation by jumpering battery voltage to that same pin (1) and seeing if the pump operates.
If the pump turns on with the jumper but not with the key and you don't have power at the pin with the key "on" check at pin 12 for battery power. It gets its power from the EFI main relay, if it has power the circuit opening relay is suspect.
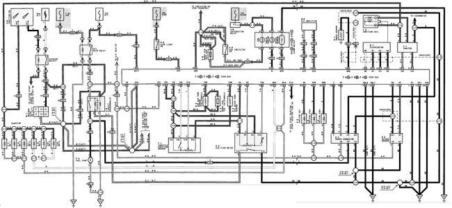
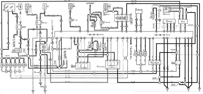
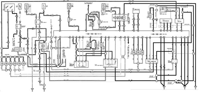
The attached pictures are the DLC, The v6 and the four cylinder engine control wiring.
Was this
answer
helpful?
Yes
No
Wednesday, June 6th, 2018 AT 3:24 PM

Please login or register to post a reply.