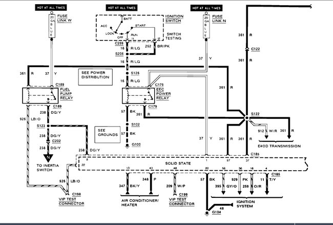
Fuel pump and relay do not have power going to them

Tiny
RICHARD DUNN
  • MEMBER
  • 1991 FORD F-150
  • 4.9L
  • V8
  • 2WD
  • AUTOMATIC
  • 2,800 MILES
Has no power to pump or the relay in can even if I push the red button no power.
Saturday, July 2nd, 2022 AT 6:42 AM

1 Reply

Tiny
KEN L
  • MASTER CERTIFIED MECHANIC
  • 55,499 POSTS
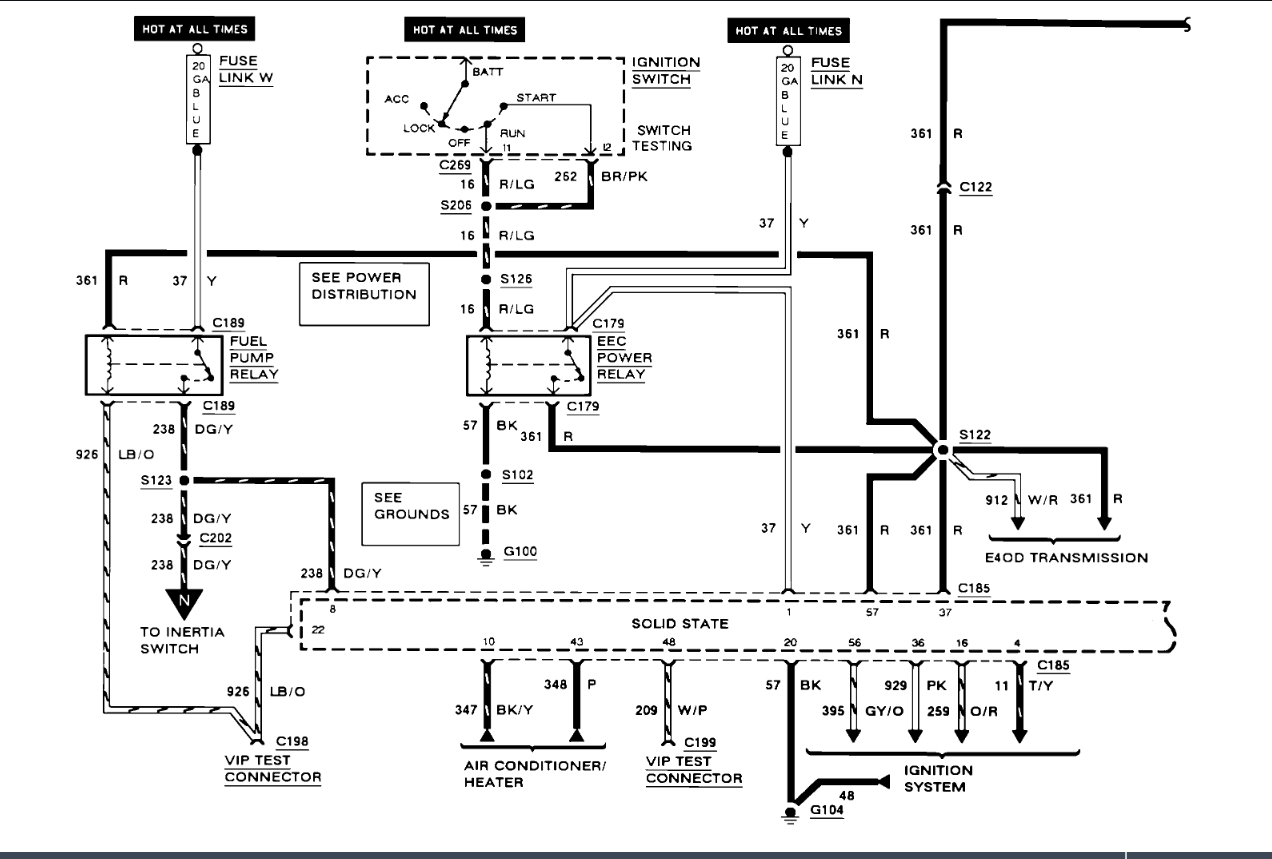
There is a blue fusible link W that needs to be checked here is a wiring diagrams for the fuel system in the images below to show you how it works. I believe the link is at the starter relay on the right side under the hood. Check out the diagrams (below). Let us know what happens and please upload pictures or videos of the problem.
Was this
answer
helpful?
Yes
No
Saturday, July 2nd, 2022 AT 5:49 PM

Please login or register to post a reply.