No power going to the coil?

Tiny
JEFF MALONE
  • MEMBER
  • 1996 DODGE TRUCK
  • 3.9L
  • V6
  • 2WD
  • 200,000 MILES
I've rebuilt the truck listed above. All of the electrical is working. But I don't have any power going to the coil. It's not any power going to the coil.
Thursday, October 27th, 2022 AT 1:55 PM

2 Replies

Tiny
CARADIODOC
  • MECHANIC
  • 34,465 POSTS
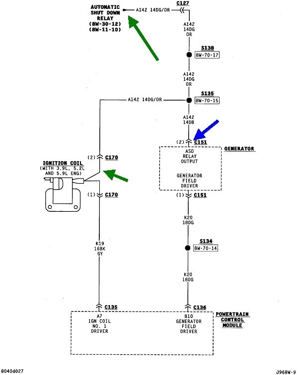
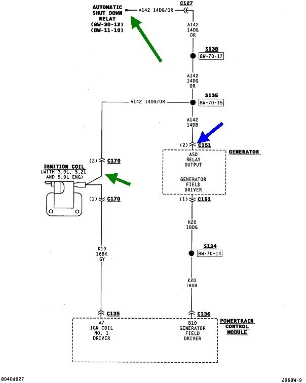
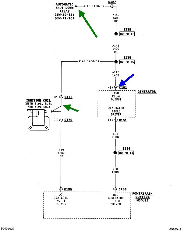
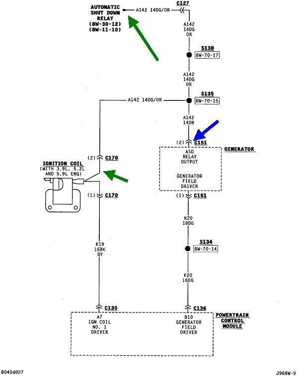
Under what conditions are you checking? There should be 12 volts to the ignition coil for one or two seconds when you turn the ignition switch to "run", then it will go back to 0 volts. The 12 volts will come back during engine rotation, (cranking or running). Those 12 volts comes through the automatic shutdown (ASD) relay. You will also find that 12 volts at either smaller wire on the back of the alternator, and the wire that is the same color at every injector, usually a dark green / orange wire.

This diagram shows part of the ASD circuit including the ignition coil and the alternator.
Was this
answer
helpful?
Yes
No
Thursday, October 27th, 2022 AT 8:06 PM
Tiny
JACOBANDNICKOLAS
  • MECHANIC
  • 110,192 POSTS
Hi,

I believe this is a full-size truck and not the Dakota. If that is wrong, let me know.

Looking at the wiring schematic, the coil gets power from the ASD relay. In addition to the coil, the fuel injectors, oxygen sensors, and a few other things get power as well.

First, I need you to check fuse 4 in the under-hood power distribution box. In addition to checking the fuse, make sure there is power to and from it. See pic 1 below.

https://www.2carpros.com/articles/how-to-check-a-car-fuse

If that is good, locate the ASD relay in the same box. See pic 2. If there is a different relay with the same part number, switch them to see if it makes a difference. If there isn't one, here is a link that explains how to test a relay:

https://www.2carpros.com/articles/how-to-check-an-electrical-relay-and-wiring-control-circuit

If the relay is good and there is power and ground to the correct pins as identified in the above link, I need you to turn the key on and check the dark green wires with an orange tracer at the injectors for power. Once the key is on, they should have power. If they have power, the problem is the green/orange wire between the injectors and the coil.

Let me know what you find or if you have questions so I can further direct you.

Take care,

Joe

See pics below. Note: Pic 1 starts at the fuse, pic 2 is the relay, pic 3 shows power to the injectors, and pic 4 shows power to the coil. Note there are several splices in the wiring. They have been known to corrode and lose contact.

Was this
answer
helpful?
Yes
No
Thursday, October 27th, 2022 AT 8:14 PM

Please login or register to post a reply.