1997 Ford Taurus 1997 Taurus whistling noise

Tiny
ALEXPESIK
  • MEMBER
  • 1997 FORD TAURUS
  • 6 CYL
  • FWD
  • AUTOMATIC
  • 156,000 MILES
I have noticed a whistling noise when I'm sitting in idle. I've also noticed the noise slightly during acceleration. Any ideas?
Saturday, October 9th, 2010 AT 2:26 PM

7 Replies

Tiny
JACOBANDNICKOLAS
  • MECHANIC
  • 110,194 POSTS
Can you tell aprox where the noise is coming from?
Was this
answer
helpful?
Yes
No
Saturday, October 9th, 2010 AT 10:38 PM
Tiny
ALEXPESIK
  • MEMBER
  • 5 POSTS
Yea, I hear it on the driver's side lower area when outside of the vehicle and when I pop the hood it seems to be coming from the right driver's side lower firewall. Real hard to narrow down. Please help!
Was this
answer
helpful?
Yes
No
Thursday, October 21st, 2010 AT 8:07 PM
Tiny
JACOBANDNICKOLAS
  • MECHANIC
  • 110,194 POSTS
Based on its location and your description, check to make sure there are no vacuum leaks first. If none are found, chances are you are hearing gear noise or a bushing / bearing in the trans.
Was this
answer
helpful?
Yes
No
Friday, October 22nd, 2010 AT 7:22 AM
Tiny
ALEXPESIK
  • MEMBER
  • 5 POSTS
Would you please be so kind as to post all the vacuum lines and areas that I could inspect and make sure that there are no leaks? Thanks! Also, a bushing or bearing in the trans? That don't sound to good. What course of action should I take from here?
Appreciate all the help and advice.
Was this
answer
helpful?
Yes
No
Saturday, October 23rd, 2010 AT 1:04 PM
Tiny
JACOBANDNICKOLAS
  • MECHANIC
  • 110,194 POSTS
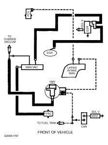
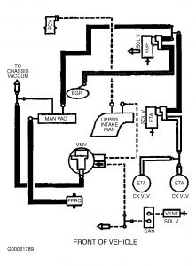
I reread your original post. Lets stay away from the trans for now. As far as vacuum diagrams, I have them but when I send them, they are too small to read. Do you know if a way to enlarge them? Also, have you checked for any leaks from the PS?
Was this
answer
helpful?
Yes
No
Saturday, October 23rd, 2010 AT 10:18 PM
Tiny
ALEXPESIK
  • MEMBER
  • 5 POSTS
Checked power steering connections, all good. As for enlarging the diagrams, you can increase the size in windows photo viewer when you click on the email tab and then specify how large you want your attachment to be. Hopefully your using Outlook as your email provider.
Was this
answer
helpful?
Yes
No
Tuesday, October 26th, 2010 AT 1:56 PM
Tiny
JACOBANDNICKOLAS
  • MECHANIC
  • 110,194 POSTS
Here goes...


https://www.2carpros.com/forum/automotive_pictures/249084_5_96.jpg




https://www.2carpros.com/forum/automotive_pictures/249084_6_18.jpg



I checked everywhere and there is nothing giving me the option to enlarge it. Also, I don't think the postings are done through Outlook.

See if you can read them and let me know.
Was this
answer
helpful?
Yes
No
Tuesday, October 26th, 2010 AT 3:08 PM

Please login or register to post a reply.